|
|
(21), (22) Заявка: 2003127613/03, 12.09.2003
(24) Дата начала отсчета срока действия патента:
12.09.2003
(45) Опубликовано: 20.08.2005
(56) Список документов, цитированных в отчете о поиске:
БОРИСОВ В.И. и др., Ваш дом. Пособие индивидуальному застройщику, Тверь, ИПП “Прометей”, Москва, “Колос”, 1994, с.308-309. RU 2108771 C1, 30.08.1994. RU 30179 U1, 20.06.2003. SU 1818507 A1, 30.05.1993. RU 93049261 A1, 20.03.1996.
Адрес для переписки:
170042, г.Тверь, ул. Скворцова-Степанова, 18, кв.66, Е.Н. Хрусталёву (для В.А. Кокарева)
|
(72) Автор(ы):
Кокарев В.А. (RU)
(73) Патентообладатель(и):
Кокарев Владимир Архипович (RU)
|
(54) СПОСОБ АВТОНОМНОГО ОТОПЛЕНИЯ И ГОРЯЧЕГО ВОДОСНАБЖЕНИЯ ЖИЛОГО ДОМА И АВТОНОМНАЯ СИСТЕМА ОТОПЛЕНИЯ И ГОРЯЧЕГО ВОДОСНАБЖЕНИЯ ЖИЛОГО ДОМА
(57) Реферат:
Изобретения относятся к области теплотехники системах и предназначены для автономного отопления и горячего водоснабжения жилых домов, заводов и промышленных зданий и сооружений. Способ автономного отопления и горячего водоснабжения жилого дома включает использование тепла генератора тепловой энергии путем нагрева газового и водяного теплоносителей, циркулирующих в трубопроводах по замкнутому контуру, запуск двигателя внутреннего сгорания на исходном жидком или газообразном топливе, нагрев теплоносителей выхлопными газами двигателя и горячей водой водяной системы охлаждения двигателя, приточную вентиляцию помещений теплым воздухом от теплообменника, прогрев помещений от радиаторов батарей теплоносителем, нагрев воды в бойлере для бытовых нужд и аккумуляцию тепла в теплоемких материалах, изолированных в грунтовом основании под домом. Теплоту для отопления и горячего водоснабжения получают путем пиролиза бытовых отходов и горючего мусора и материалов в автоклавных газогенераторах. Разогрев и пиролиз горючих материалов производят теплом выхлопных газов двигателя внутреннего сгорания и теплоэлектронагревателей, питающихся энергией электрогенератора двигателя. Продукты пиролиза – горючие и дымовые газы используют в качестве теплоносителя в теплообменнике системы вентиляции воздуха помещений и затем конденсируют в жидкое горючее в бойлере с нагревом воды. Жидкое горючее используют для работы двигателя в рабочем режиме. Выхлопные газы двигателя после газогенераторов используют в качестве теплоносителя для радиаторов батарей, затем направляют на аккумуляцию тепла в теплоемких материалах, далее – в бойлер для нагрева воды и через катализатор вредных газов – в атмосферу. Охарактеризована установка для реализации описанного способа. Технический результат: повышение КПД системы отопления и горячего водоснабжения при снижении расхода исходного дорогостоящего энергоносителя путем утилизации бытовых отходов и горючего мусора без загрязнения окружающей атмосферы вредными выбросами. 2 н.п. ф-лы, 1 ил. 
Изобретения относятся к области теплотехники и предназначены для автономного отопления и горячего водоснабжения жилых домов, а также промышленных зданий и сооружений.
Известен способ автономного отопления и горячего водоснабжения, заключающийся в получении тепла от газогенератора за счет сжигания в нем исходного топлива, нагреве воды в качестве теплоносителя в баке-аккумуляторе, которая под действием естественной циркуляции движется по подающему и обратному трубопроводам между водонагревателем газогенератора и баком-аккумулятором, причем в период запуска газогенератора тепло аккумулируют кирпичной кладкой дымохода с тепловой изоляцией циркуляцией воды между баком-аккумулятором и расширительным баком [1].
Недостатком известного способа автономного отопления и горячего водоснабжения является низкая экология процесса из-за сжигания исходного топлива в газогенераторе и большого выброса дымовых газов вместе с теплом через дымоход с общим понижением КПД отопления и горячего водоснабжения. Аккумуляция тепла водой в баке-аккумуляторе и расширительном баке недостаточна для продолжительного периода между запусками генератора тепла.
Наиболее близким по технической сущности к предлагаемому является способ автономного отопления и горячего водоснабжения, реализованный в здании гимназии г. Кунгсбакка в Швеции [2], заключающийся в получении тепла от солнечных коллекторов кровельного настила здания, нагреве воздуха в качестве теплоносителя в солнечных коллекторах и подаче его по подводящему трубопроводу тепловым насосом с приводом от двигателя внутреннего сгорания в грунтовый аккумулятор тепла, установленный под зданием, далее при выходе из грунтового аккумулятора воздух обогревает воду в баке-накопителе и поступает в бак-водонагреватель, откуда по обратному трубопроводу воздушным насосом направляется на рециркуляцию, при этом нагрев в баке-накопителе производят выхлопными газами двигателя внутреннего сгорания, охлаждение которого осуществляет вода бака-накопителя, а горячая вода от бака-водонагревателя поступает в краны для хозяйственных нужд и циркулирует в системе отопления по радиаторам помещений, а также поступает в вентиляционную установку с теплообменником для подогрева воздуха в помещениях здания.
Недостатком известного способа является зависимость работы системы отопления и горячего водоснабжения от количества солнечной радиации и солнечных дней в году, и которая в районах Крайнего Севера и в продолжительный зимний период в климатических районах с низкими температурами воздуха не применима. При этом, если этот недостаток компенсируется теплом от выхлопных газов двигателя внутреннего сгорания, то КПД системы становится низким при значительных затратах на горючее для двигателя. Двигатель же работает в основном в режиме холостого хода для выработки горячих выхлопных газов, т.к. воздушный насос будет перекачивать только воздух из грунтового аккумулятора. Следует учесть и сильную загрязненность окружающей среды от выхлопных газов двигателя, выбрасываемых через дымоход в атмосферу.
Известна автономная система отопления и горячего водоснабжения жилого дома от водонагревателя, встроенного в газогенератор, работающий на твердом, жидком или газообразном топливе, содержащая бак-аккумулятор тепла для воды, непользуемой в качестве теплоносителя, газогенератор тепла со встроенным водонагревателем, соединенным с баком-аккумулятором подающим и обратным трубопроводом, санитарно-технические устройства и расширительный бак с подключенными к нему водопроводным и напорным трубопроводами, первый из которых заведен входным кольцом в полость расширительного бака, причем бак-аккумулятор и расширительный бак соединены дополнительно циркуляционным и напорным трубопроводом, а дымоход снабжен тепловой изоляцией для аккумулирования тепла в кирпичной кладке [1].
Недостатками этой системы являются: использование в качестве газогенератора печи или отопительного котла с дымоходом для выброса дымовых газов в атмосферу с загрязнением окружающей среды, а также низкий КПД системы за счет выброса большого количества тепла с нагретыми дымовыми газами в атмосферу и недостаточной защиты аккумулируемого тепла в баке-аккумуляторе и расширительном баке, теплоемкость которых с водой недостаточна для продолжительного периода между запусками генератора тепла. Мощности этой системы для отопления и горячего водоснабжения заводских промышленных помещений и многоэтажных жилых домов может не хватить.
Наиболее близкой по технической сущности к предлагаемой является автономная система отопления и горячего водоснабжения жилого здания [2], включающая генератор тепла в виде солнечных коллекторов, встроенных в кровельный настил здания, с подводящим и обратным трубопроводом для воздуха, непользуемого в качестве теплоносителя, циркуляция которого осуществляется воздушным насосом с приводом от двигателя внутреннего сгорания, водяная рубашка охлаждения которого связана с напорным и подводящим замкнутым трубопроводом, воздушный насос связан воздушным трубопроводом по замкнутому контуру с грунтовым аккумулятором тепла с одной стороны и с баком-накопителем с другой стороны, водяная рубашка охлаждения двигателя внутреннего сгорания связана по замкнутому контуру с баком-накопителем, при этом напорный трубопровод двигателя выполнен в виде нагреваемого змеевика вокруг коллектора выхлопных газов, причем бак-накопитель с водой в качестве теплоносителя связан по замкнутому контуру через трубопровод с баком-водонагревателем и после него с радиаторами обогрева помещений с одной стороны и с вентиляционной установкой с теплообменником с другой стороны.
Недостатком известной системы отопления и горячего водоснабжения является ее низкая экологичность за счет выброса в атмосферу выхлопных газов, а также низкий КПД работы в условиях Крайнего Севера и климатических районах с длительным зимним периодом, когда мало количество солнечных дней в году, а отопление ведется только за счет тепла выхлопных газов двигателя внутреннего сгорания при значительном расходе исходного жидкого или газообразного топлива.
Технический результат по способу автономного отопления и горячего водоснабжения жилого дома, включающему использование тепла генератора тепловой энергии путем нагрева воздушного и водяного теплоносителей, циркулирующих в трубопроводах по замкнутому контуру, запуск двигателя внутреннего сгорания на исходном жидком или газообразном топливе, нагрев теплоносителей выхлопными газами двигателя и горячей водой водяной системы охлаждения двигателя, приточную вентиляцию помещений теплым воздухом от теплообменника, прогрев помещений от радиаторов батарей теплоносителем, нагрев воды в бойлере для бытовых нужд и аккумуляцию тепла в теплоемких материалах, изолированных в грунтовом основании под домом, достигается тем, что теплоту для отопления и горячего водоснабжения получают путем пиролиза бытовых отходов и горячего мусора и материалов в автоклавных газогенераторах, разогрев и пиролиз горючих материалов производят теплом выхлопных газов двигателя внутреннего сгорания и теплоэлектронагревателей, питающихся энергией электрогенератора двигателя, продукты пиролиза – горючие и дымовые газы используют в качестве теплоносителя в теплообменнике системы вентиляции воздуха помещений и затем конденсируют в жидкое горючее в бойлере с нагревом его воды, жидкое топливо используют для работы двигателя в рабочем режиме, а выхлопные газы двигателя после газогенераторов используют в качестве теплоносителя для радиаторов батарей, затем направляют на аккумуляцию тепла в теплоемких материалах, далее – в бойлер для нагрева воды и через катализатор вредных газов поступают в атмосферу.
Предлагаемый способ автономного отопления и горячего водоснабжения имеет повышенный коэффициент полезного действия в реализуемых по нему отопительных системах за счет замкнутости цикла, когда горючие продукты переработки отходов возвращаются газогенератором в двигатель, а на выходе остаются только золы, шлаки и сажа, используемые в частном хозяйстве для удобрения и строительства. По новому способу отсутствует зависимость от нетрадиционных источников энергии, в частности солнечной радиации, а в качестве топлива используется мусор, горючие отходы строительства, бытовые отходы и прочие ненужные материалы, подлежащие утилизации на мусорные свалки, тем самым происходит защита окружающей среды от загрязнения. Экологическая защита окружающей среды происходит и за счет катализа выхлопных газов. Электрическая энергия от электрогенератора двигателя может быть использована для освещения, бытовых нужд, а также и для отопления, что расширяет область применения предлагаемого способа. Тепловые расчеты показывают на значительное получение тепла по предлагаемому способу, достаточного для обогрева 2-4 жилых домов с 2-3 этажами и подсобным хозяйством. Становится возможным надежное и дешевое отопление тепличных хозяйств, животноводческих ферм, промышленных и заводских зданий и подсобных сооружений, появляется их независимость в электро- и горячем отоплении и водоснабжении от центральных электросетей и тепловодоснабжения.
Технический результат по автономной системе отопления и горячего водоснабжения жилого дома, включающей санитарно-технические устройства и отапливаемые помещения жилого дома с радиаторами батарей и приточной системой вентиляции нагретым от теплообменника воздухом, замкнутые системы трубопроводов для пропуска теплоносителей, двигатель внутреннего сгорания с насосом, водяной рубашкой охлаждения, связанной с водяным баком замкнутым трубопроводом, с дозатором топлива и коллектором выхлопных газов, проходящих через теплообменник водяного бака, а также тепловой аккумулятор в виде изолированного материала в грунтовом основании под полом дома, окружающего трубопровод теплоносителей, достигается тем, что генератор тепловой энергии выполнен в виде поочередно включающихся и разгружающихся автоклавных газогенераторов для пиролиза бытовых отходов, горючего мусора и материалов с встроенными под кожухом теплоэлектроносителями, питающимися энергией электрогенератора двигателя, и с центральным стволом для пропуска выхлопных газов с коллектора двигателя, ствол через трубопровод на выходе из газогенератора соединен с радиаторами батарей отопления помещений, от которых трубопровод с выхлопными газами в качестве теплоносителя проходит через изолированный тепловой аккумулятор под полом дома и соединен с бойлером, установленным в водяном баке в виде змеевика, а на выходе из бойлера соединен с катализатором вредных газов, загруженная горючими материалами для пиролиза полость газогенератора между центральным стволом и кожухом теплоэлектронагревателей соединена трубопроводом с горючими и дымовыми газами в качестве теплоносителей с теплообменником системы вентиляции, а далее – с отдельным змеевиком в бойлере водяного бака для конденсации в жидкое топливо для дозатора двигателя.
Предлагаемая система отопления и горячего водоснабжения полностью автономна и не зависит от центральных электросетей и магистральных теплопроводов, может быть реализована в районах сельской местности и на дачных участках, на заводских территориях и в промышленных зданиях и сооружениях. Система отличается высоким КПД, топливом для получения тепла в системе служит бытовые отходы, горючий мусор и другие материалы, которые подвергают пиролизу без выхода дымовых и угарных газов в атмосферу. Продукты пиролиза – горючие газы и жидкое топливо, получаемое после конденсации горючих газов, используется для работы двигателя внутреннего сгорания, соединенного с электрическим генератором, вырабатывающим электроэнергию для освещения помещений и для обеспечения процесса пиролиза в газовых генераторах, работающих по принципу автоклавов. Запуск и работу в заданном режиме газовых генераторов обеспечивают тепловые электронагреватели и выхлопные газы двигателя с температурой на выходе из коллектора 2300°С, разогревая генераторы тепловой энергии до 800°С. Смесь горючих и дымовых газов, поступающих в теплообменник вентиляционной установки, нагнетающей нагретый воздух в помещения, и далле – в бойлер бака-накопителя для конденсации в жидкое топливо двигателя и для нагрева воды отопительной системы, достаточна безопасна для помещений, т.к. она может работать в предлагаемой системе за пределами дома, а выхлопные газы из коллекторов двигателя, поступающие в ствол генераторов тепла, далее – в бойлер бака-накопителя для нагрева воды отопительной системы и после бойлера в регистры изолированного аккумулятора тепла в грунтовом основании под зданием, не представляют для помещений опасности.
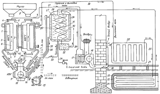
Сущность изобретения поясняется чертежом, где схематично представлена система автономного отопления и горячего водоснабжения жилого дома.
Автономная система отопления содержит поочередно включающиеся и разгружающиеся автоклавные газогенераторы 1 с встроенными под кожухом 2 теплоэлектронагревателями 3, загрузочными и разгрузочными люками 4, 5 с герметичными крышками 6 и 7 и с центральным стволом 8, предназначенные для пиролиза бытовых отходов, горючего мусора и материалов, накапливаемых в бункерах 9, а также двигатель внутреннего сгорания 10 с водяной рубашкой охлаждения 11 и водяным насосом (на схеме не показан), с коллектором 12 выхлопных газов, используемых в качестве теплоносителей, и с дозатором 13 жидкого и газообразного топлива, связанный через муфту 14 с электрогенератором 15 для выработки электрического тока для теплоэлектронагревателей 3 и освещения помещений. Помещения дома оснащены системой приточной вентиляции для обогрева теплым воздухом, состоящей из воздухозаборника вентилятора 16, коробов с встроенным теплообменником 17 и вентиляционными окнами 18 и щелями 19, выходящими в подвал и в боковые стены, а также радиаторами батарей 20 отопления. Под полом 21 в грунтовом основании дома устроен тепловой аккумулятор 22, выполненный в виде закрытого в изоляторе 23 теплоемкого материала 24, в качестве которого используется булыжник, щебень и песок, скрывающего трубопровод 25 с выхлопными газами в качестве теплоносителя. Система горячего водоснабжения (см. чертеж) состоит из водяного бака 26 с нагреваемой для санитарно-технических нужд водой 27, выполненного с двойными стенками, образующими емкость 28 для охлаждения воды из водяной рубашки охлаждения 11 двигателя 10, и с встроенным внутри бойлером 29, выполненным в виде двух змеевиков 30 и 31 с горячими теплоносителями, в качестве которых использованы соответственно выхлопные газы, поступающие из теплового аккумулятора 22, и дымовые и горючие газы, поступающие из теплообменника 17 системы вентиляции. На выходе из водяного бака 26 змеевик 30 связан с катализатором 32 вредных газов из отработанных выхлопных газов, выбрасываемых после катализатора в атмосферу, а змеевик 31 с сконденсированным из горючих и дымовых газов жидким топливом связан через трубопровод 33 с дозатором 13 двигателя 10. Водяной бак 26 с нагретой водой связан через трубопровод 34 с санитарно-техническими устройствами. Емкость 28 водяного бака 26 через напорный 35 и подводящий трубопровод 36 связана с водяной рубашкой охлаждения 11 двигателя 10. Коллекторы 12 выхлопных газов двигателя 10 связаны с центральным стволом 8 газогенераторов 1 через трубопровод 37. Ствол 8 газогенератора 1 связан с теплообменником 17 системы вентиляции через трубопровод 41, а теплообменник 17 связан со змеевиком 31 трубопроводом 39. Полость 40 газогенератора 1, загруженная горючими материалами для пиролиза, соединена трубопроводом 38 с радиаторами батарей 20, связанными на выходе с трубопроводом 25 в тепловом аккумуляторе 22.
Система автономного отопления жилого дома работает следующим образом. Из бункера 9 накопленные бытовые отходы, горючие мусор и материалы загружают через загрузочные окна 4 в полость 40 автоклавных газогенераторов 1 и закрывают герметично крышками 6. На исходном жидком или газообразном топливе запускают двигатель внутреннего сгорания 10 и от него через муфту 14 электрогенератор 15, энергия электрического тока которого идет на разогрев горючих материалов от теплоэлектронагревателей 3 под кожухом 2, а также на освещение и бытовые нужды, а выхлопные газы с температурой 2300°С из коллектора 12 двигателя по трубопроводу 37 направляют в центральный ствол 8 газогенератора 1 для его разогрева и пиролиза горючих материалов при температуре 800°С и далее при выходе из газогенератора – по трубопроводу 38 в радиаторы батарей 20 отопления помещений дома, после чего их направляют в трубопровод 25 теплового аккумулятора 22, в котором передается тепло от выхлопных газов теплоемкому материалу 24 (щебень, булыжник, песок и др.), установленного в изоляторе 23 под полом 21 помещений в грунтовом основании дома, а затем по трубопроводу выхлопные газы направляют в змеевик 30 бойлера 29, встроенного в водяной бак 26, для получения горячей воды, и после катализатора 32 и очистки от вредных газов направляют в атмосферу. Горючие и дымовые газы из емкости газогенератора как теплоносители – продукты пиролиза направляют по трубопроводу 41 сначала в теплообменник 17, встроенный в короба системы вентиляции с вентилятором 16, для получения приточного теплого воздуха для отопления помещений через щели 19 в стенках дома и через окна 18 под полом 21. После теплообменника 17 горючие и дымовые газы по трубопроводу 39 направляют в змеевик 31 бойлера 29, где конденсируются в жидкое топливо, поступающее на выходе из водяного бака 26 по трубопроводу 33 в дозатор 13 топлива двигателя 10. Вода охлаждения двигателя 10 из водяной рубашки 11, нагреваясь, водяным насосом двигателя (не показан) поступает по напорному трубопроводу 35 в нагреваемую емкость 28 водяного бака 26, отдает тепло на обогрев воды в баке и по подводящему трубопроводу 36 возвращается охлажденной в рубашку охлаждения 11 двигателя 10, поддерживая рабочую температуру 93°С. Нагретая в водяном баке 26 горячая вода поступает по трубопроводу 34 в санитарно-технические устройства. Газогенераторы поочередно разгружают после пиролиза горючих материалов путем выброса сажи, золы и шлаков через разгрузочные окна 5 после открытия крышек 7. В промежутке между поочередными запусками газогенераторов 1 используется тепло, накопленное в тепловом аккумуляторе 22.
Предлагаемый способ на базе автономной системы отопления и горячего водоснабжения реализуется на заводе “Тверьстроймаш” и позволит отключить заводские помещения от центральных электросетей и тепломагистралей города, периодически отключающихся из-за недостатка энергии. Это позволит перейти предприятию на автономное независимое отопление, горячее водоснабжение и освещение, при этом утилизируются производственные горючие отходы, автопокрышки, собирается городской мусор для уничтожения в газогенераторах без выброса вредных остатков в окружающую среду. Экономятся значительные средства на приобретение дорогостоящих энергоносителей (уголь, газ и др.), на утилизацию отходов, транспортные расходы. Организация централизованного сбора мусора для его использования в газогенераторах завода позволит решить городские проблемы по утилизации бытовых и промышленных отходов, в том числе обработанных автопокрышек. Целесообразно из-за получения и экономии большого количества тепла использовать предложенный способ для автономного отопления и горячего водоснабжения сразу нескольких дачных домиков или коттеджей, и даже целых поселков, что зависит от мощности и количества автоклавных газогенераторов. Имеется значительный интерес промышленников, частных лиц и муниципальных служб в скорейшем внедрении предлагаемых изобретений.
Источники информации
1. SU 1295157 А1, 02.01.1985.
2. БОРИСОВ В.И. и др. Ваш дом. Пособие индивидуальному застройщику, Тверь, ИПП “Прометей”: М.: Колос, 1994, с.308-309.
Формула изобретения
1. Способ автономного отопления и горячего водоснабжения жилого дома, включающий использование тепла генератора тепловой энергии путем нагрева газового и водяного теплоносителей, циркулирующих в трубопроводах по замкнутому контуру, запуск двигателя внутреннего сгорания на исходном жидком или газообразном топливе, нагрев теплоносителей выхлопными газами двигателя и горячей водой водяной системы охлаждения двигателя, приточную вентиляцию помещений теплым воздухом от теплообменника, прогрев помещений от радиаторов батарей теплоносителем, нагрев воды в бойлере для бытовых нужд и аккумуляцию тепла в теплоемких материалах, изолированных в грунтовом основании под домом, отличающийся тем, что теплоту для отопления и горячего водоснабжения получают путем пиролиза бытовых отходов и горючего мусора и материалов в автоклавных газогенераторах, разогрев и пиролиз горючих материалов производят теплом выхлопных газов двигателя внутреннего сгорания и теплоэлектронагревателей, питающихся энергией электрогенератора двигателя, продукты пиролиза – горючие и дымовые газы используют в качестве теплоносителя в теплообменнике системы вентиляции воздуха помещений и затем конденсируют в жидкое горючее в бойлере с нагревом воды, жидкое горючее используют для работы двигателя в рабочем режиме, а выхлопные газы двигателя после газогенераторов используют в качестве теплоносителя для радиаторов батарей, затем направляют на аккумуляцию тепла в теплоемких материалах, далее – в бойлер для нагрева воды и через катализатор вредных газов – в атмосферу.
2. Автономная система отопления и горячего водоснабжения жилого дома, включающая санитарно-технические устройства и отапливаемые помещения жилого дома с радиаторами батарей и приточной системой вентиляции нагретым от теплообменника воздухом, замкнутые системы трубопроводов для пропуска теплоносителей, двигатель внутреннего сгорания с насосом, с водяной рубашкой охлаждения, связанной с водяным баком замкнутым водопроводом, с дозатором топлива и коллектором выхлопных газов, проходящих через теплообменник водяного бака, а также тепловой аккумулятор в виде изолированного теплоемкого материала в грунтовом основании под полом дома, окружающего трубопровод теплоносителей, отличающаяся тем, что генератор тепловой энергии выполнен в виде поочередно включающихся и разгружающихся автоклавных газогенераторов для пиролиза бытовых отходов, горючего мусора и материалов с встроенными под кожухом теплоэлектронагревателями, питающимися энергией электрогенератора двигателя, и с центральным стволом для пропуска выхлопных газов с коллектора двигателя, ствол через трубопровод на выходе из газогенератора соединен с радиаторами батарей отопления помещений, от которых трубопровод с выхлопными газами в качестве теплоносителя проходит через изолированный тепловой аккумулятор под полом дома и соединен с бойлером, установленным в водяном баке в виде змеевика, а на выходе из бойлера соединен с катализатором вредных газов, загруженная горючими материалами для пиролиза полость газогенератора между центральным стволом и кожухом теплоэлектронагревателей соединена трубопроводом с горючими и дымовыми газами в качестве теплоносителей с теплообменником системы вентиляции, а далее – с отдельным змеевиком в бойлере водяного бака для конденсации в жидкое топливо для дозатора двигателя.
РИСУНКИ
MM4A Досрочное прекращение действия патента Российской Федерации на изобретение из-за неуплаты в установленный срок пошлины за поддержание патента в силе
Дата прекращения действия патента: 13.09.2005
Извещение опубликовано: 27.01.2007 БИ: 03/2007
|
|