|
(21), (22) Заявка: 2003128437/06, 22.09.2003
(24) Дата начала отсчета срока действия патента:
22.09.2003
(43) Дата публикации заявки: 20.03.2005
(45) Опубликовано: 20.08.2005
(56) Список документов, цитированных в отчете о поиске:
RU 2065093 C1, 10.08.1996. SU 1267073 A1, 30.10.1986. SU 1368507 A1, 09.04.1986. US 3807450 A, 30.04.1974. GB 2066186 A, 08.07.1981.
Адрес для переписки:
196128, Санкт-Петербург, ул. Варшавская, 50, ФГУП ЦМКБ “Алмаз”
|
(72) Автор(ы):
Гончаров А.В. (RU), Новосельский Б.Н. (RU), Сиротин Б.Г. (RU), Фролков Ю.М. (RU)
(73) Патентообладатель(и):
Федеральное государственное унитарное предприятие “Центральное морское конструкторское бюро “Алмаз” (RU)
|
(54) ГИДРАВЛИЧЕСКАЯ СИСТЕМА С АВТОМАТИЧЕСКИМ ОТКЛЮЧЕНИЕМ ПОДАЧИ ГИДРАВЛИЧЕСКОЙ ЖИДКОСТИ ПОТРЕБИТЕЛЯМ
(57) Реферат:
Система предназначена для автоматического дистанционного управления. Система содержит централизованный источник гидравлического питания и несколько потребителей, разделенных на участки, в которой по меньшей мере один из участков с группой потребителей подключен к источнику напорной и сливной магистралей с установленными в напорной магистрали запорным клапаном с дистанционным управлением, а также гидропневмоаккумулятором и датчиком давления, подключенными к напорной магистрали между клапаном и потребителями, при этом датчик давления подключен к запорному клапану через элемент задержки времени, к сигнализации падения давления в своем участке гидросистемы, к элементу задержки времени через орган управления открытием клапана во включенном положении этого органа, а выход элемента задержки времени подключен и к аварийной сигнализации и к выходу схемы закрытия клапана. Технический результат – повышение надежности системы. 1 ил. 
Изобретение относится с гидравлическим системам с дистанционным и автоматическим управлением.
Известна гидравлическая система с автоматическим отключением подачи гидравлической жидкости по а.с. №380903, содержащая запорное устройство золотникового типа.
Недостатком известного устройства является его низкая надежность (золотниковое запорное устройство допускает гарантированную протечку гидравлической жидкости в закрытом состоянии) и отсутствие возможности дистанционного управления и сигнализации о работе устройства.
Известна также гидравлическая система по патенту США, кл. 137-608 (F 16 K 11/00), №3807450 от 15.12.72, содержащая централизованный источник гидравлического питания, гидропневмоаккумулятор, множество исполнительных механизмов (потребителей) и запорный клапан с электромагнитом управления, встроенный в напорную магистраль между гидропневмоаккумулятором и распределителями, управляющими исполнительными механизмами, а также логический блок, управляющий клапаном.
Клапан автоматически открывается при наличии сигнала управления хотя бы на одном распределителе и автоматически закрывается при отсутствии сигнала управления на всех распределителях.
Недостатком известной гидросистемы является ее низкая надежность, т.к. при ее работе не контролируется исправность гидросистемы питания потребителей и самих потребителей в гидросистеме с широко распределенной периферией и нет селективного распределения потребителей по степени их важности.
При автоматическом открытии клапана при подаче сигнала управления на неисправный распределитель или при неисправной гидросистеме за клапаном происходит неконтролируемая утечка гидравлической жидкости, что вызывает нарушение работы всех остальных потребителей, а также нарушение экологии окружающей среды и пожар, если жидкость горючая.
Известно также устройство блокировки гидравлической системы по патенту РФ 2065093 (прототип), содержащей централизованный источник гидравлического питания и группу потребителей, подключенных к источнику напорной и сливной магистралями с установленным в напорной магистрали перед потребителями запорным устройством с органом электрического дистанционного управления, а также гидропневмоаккумулятор и датчик давления, подключенные к напорной магистрали после запорного клапана, причем в устройстве блокировки датчик давления подключен электрически через элемент задержки времени к электроприводу запорного клапана.
Недостатком известного устройства является его недостаточная надежность из-за отсутствия дистанционного контроля за работой гидросистемы при ее нормальном и аварийном состоянии и отключения при аварии источника гидравлического питания в целом, а не неисправного участка гидросистемы.
В случае применения известного устройства для отключения неисправного участка гидросистемы при работающем насосе сохраняются неизбежные протечки рабочей жидкости через запорное устройство золотникового типа как в гидробак, так и в местах разрыва гидросистемы. Кроме того, протечки в гидросистеме, соизмеримые с протечками через переливной клапан устройства, могут не фиксироваться известным устройством и привести в конечном счете к потере работоспособности гидросистемы в целом, что снижает надежность ее работы.
Целью предлагаемого устройства является повышение надежности работы гидросистемы, автоматическое отключение подачи гидравлической жидкости потребителям на контролируемом участке гидросистемы при неисправности участка (обрыв трубопровода или повышенная протечка жидкости в неисправном распределителе из напора в сливную магистраль) и обеспечение дистанционного контроля за работой гидросистемы.
Для этого в гидравлической системе с автоматическим отключением подачи гидравлической жидкости потребителям, содержащей централизованный источник гидравлического питания и несколько потребителей, разделенных на участки, в которой по меньшей мере один из участков с группой потребителей подключается к источнику напорной и сливной магистралями с установленными в напорной магистрали запорным клапаном с дистанционным управлением, а также гидропневмоаккумулятором и датчиком давления, подключенными к напорной магистрали между клапаном и потребителями, при этом датчик давления подключен к запорному клапану через элемент задержки времени, дополнительно датчик давления подключен к сигнализации падения давления в своем участке гидросистемы, к элементу задержки времени через орган управления открытием клапана во включенном положении этого органа, а выход элемента задержки времени подключен к аварийной сигнализации и к выходу схемы закрытия клапана.
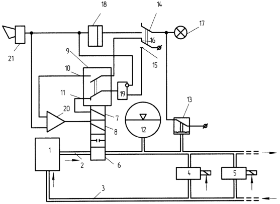
На чертеже изображена функциональная схема устройства.
Источник 1 централизованного гидравлического питания подключен напорной 2 и сливной 3 магистралями к потребителям. Потребители разделены на группы по функциональному признаку с учетом необходимости постоянной и периодической работы потребителей.
На чертеже изображена группа потребителей, включаемых в работу периодически, условно состоящую из двух потребителей 4 и 5 (число групп и потребителей в группах может быть любое).
В напорную магистраль 2 встроен запорный клапан 6 с дистанционным управлением, например, в виде двух электромагнитов: 7 (на открытие клапана) и 8 (на закрытие клапана), и встроенного в клапан переключателя 9 обмоток электромагнитов после открытия или закрытия клапана (переключатель 9 взаимодействует кинематически с сердечниками электромагнитов 7 и 8).
Переключатель 9 имеет два положения: 10 – клапан открыт и 11 – клапан закрыт.
На схеме переключатель 9 изображен при закрытом положении клапана 6.
Клапан 6 встроен в магистраль 2 между источником 1 и потребителями 4 и 5. Далее после клапана 6 к магистрали 2 подключены гидропневмоаккумулятор 12 и датчик 13 давления в трубопроводе.
Клапан 6 может включаться автоматически от сигналов, поступающих на включение потребителей 4 или 5 (на схеме не показано), и дистанционно. На схеме показано дистанционное управление клапаном 6 как наиболее общее и характерное для потребителей, работающих периодически.
Для дистанционного управления клапаном 6 предусмотрен переключатель 14, имеющий два положения: 15 – на открытие клапана и 16 – на закрытие клапана.
Датчик давления 13, когда его контакт замкнут (давление недостаточно для работы потребителей), подключен к сигнализации 17 и через переключатель 14 к элементу задержки времени 18.
Переключатель 14 (в положении 15) через логический элемент И 19 и переключатель 9 клапана 6 (в положении 11) подключены к электромагниту 7. К другому, инверсному, входу И 19 подключен выход элемента 18.
В положении 16 переключатель 14 через переключатель 9 (в положении 10) и логический элемент ИЛИ 20 подключен к электромагниту 8.
Выход элемента 18 подключен к второму входу элемента ИЛИ 20 и к аварийной сигнализации 21.
Устройство работает следующим образом.
При первоначальном заполнении гидравлической полости гидропневмоаккумулятора 12 от источника 1 при открытом клапане 6 контакт датчика давления 13 разомкнут и сигнализация 17 не включена.
Открытие клапана 6 из положения “закрыто”, изображенного на схеме, производится переводом переключателя 14 в положение 15. Так как на инверсном входе элемента И 19 нет сигнала с выхода элемента задержки времени 18, с выхода элемента И 19 сигнал через замкнутый контакт переключателя 9, находящегося в положении 11, поступает на электромагнит 7 клапана 6, открывая клапан. При открытии клапана электромагнит 7 переводит переключатель 9 в положение 10. При этом размыкается контакт переключателя 9 в положении 11, электромагнит 7 обесточивается, а переключатель 9 подготовлен для управления закрытием клапана 6 от электромагнита 8.
Емкости заполненного гидравлической жидкостью гидропневмоаккумулятора 12 достаточно для работы потребителей в течение заданного времени.
После наполнения гидропневмоаккумулятора 12 клапан 6 закрывается переводом переключателя 14 в положение 16.
Сигнал от переключателя 14 через переключатель 9, находящийся в положении 10, и элемент ИЛИ 20 поступает на электромагнит 8 клапана 6, закрывая клапан. При закрытии клапана электромагнит 8 переводит переключатель 9 в положение 11, электромагнит 8 обесточивается, а переключатель 9 подготовлен для управления открытием клапана 6 от электромагнита 7.
При падении давления в магистрали 2 ниже допустимого для работы потребителей значения, например, при работе потребителей или из-за аварии – обрыва трубопровода контакт датчика 13 замыкается и включает сигнализацию 17 о необходимости пополнения гидропневмоаккумулятора 12.
Переключатель 14 переводится в положение 15 и открывает клапан 6 на пополнение гидропневмоаккумулятора 12, как было описано ранее. Сигнал с выхода датчика 13 через контакт переключателя 14 в положении 15 поступает на вход элемента задержки времени 18.
Если через заданное время давление в магистрали 2 не повысится, что будет свидетельствовать об аварийном состоянии трубопровода участка или одного из потребителей, на выходе элемента 18 появится сигнал, включающий аварийную сигнализацию 21, блокирующий элемент И 19 и через элемент ИЛИ 20, подающий сигнал на электромагнит 8 на закрывание клапана 6.
Применение предложенного устройства повышает надежность работы гидросистемы, позволяет исключить постоянную утечку гидравлической жидкости от централизованного источника при неработающих потребителях, а также определить аварийное состояние и автоматически отключить неисправный участок гидросистемы, предотвратив дальнейшее развитие аварийной ситуации (например, лишение гидравлического питания остальных, более важных потребителей, питающихся от централизованного источника, нарушение экологии окружающей среды в месте обрыва трубопровода и возникновение пожара).
Формула изобретения
Гидравлическая система с автоматическим отключением подачи гидравлической жидкости потребителям, содержащая централизованный источник гидравлического питания и несколько потребителей, разделенных на участки, в которой, по меньшей мере, один из участков с группой потребителей подключен к источнику напорной и сливной магистралями с установленными в напорной магистрали запорным клапаном с дистанционным управлением, а также гидропневмоаккумулятором и датчиком давления, подключенными к напорной магистрали между клапаном и потребителями, при этом датчик давления подключен к запорному клапану через элемент задержки времени, отличающаяся тем, что датчик давления подключен к сигнализации падения давления в своем участке гидросистемы, к элементу задержки времени через орган управления открытием клапана во включенном положении этого органа, а выход элемента задержки времени подключен к аварийной сигнализации и к выходу схемы закрытия клапана.
РИСУНКИ
Изменения:
Зарегистрирован переход исключительного права без заключения договора Дата и номер государственной регистрации перехода исключительного права: 11.03.2010/РП0000599 Патентообладатель: Открытое акционерное общество “Центральное морское конструкторское бюро “Алмаз” Прежний патентообладатель: Федеральное государственное унитарное предприятие “Центральное морское конструкторское бюро “Алмаз”
Номер и год публикации бюллетеня: 23-2005
Извещение опубликовано: 27.04.2010 БИ: 12/2010
|