|
|
(21), (22) Заявка: 2003136285/02, 28.11.2003
(24) Дата начала отсчета срока действия патента:
28.11.2003
(45) Опубликовано: 20.08.2005
(56) Список документов, цитированных в отчете о поиске:
RU 2147324 C1, 10.04.2000. RU 2190044 C1, 27.09.2002. US 3909368 A, 30.09.1975. FR 2398818 A1, 23.02.1979.
Адрес для переписки:
630090, г.Новосибирск-90, ул. Академическая, 19, кв.29, А.А. Никифорову
|
(72) Автор(ы):
Никифоров А.А. (RU), Никифорова Г.Л. (RU), Терлеева О.П. (RU), Слонова А.И. (RU), Донг Хеон Ли (KR)
(73) Патентообладатель(и):
Никифоров Алексей Александрович (RU)
|
(54) УСТРОЙСТВО ДЛЯ ОКСИДИРОВАНИЯ ВНУТРЕННЕЙ ПОВЕРХНОСТИ ПУСТОТЕЛЫХ ЦИЛИНДРИЧЕСКИХ ИЗДЕЛИЙ
(57) Реферат:
Изобретение относится к гальванотехнике, в частности к устройствам для микродугового оксидирования, и может быть использовано в любых отраслях народного хозяйства, связанных с машиностроением и металлообработкой. Устройство состоит из источника питания, ванны-электролизера, корпуса, подсоединенного к одной, а коаксиально установленный в ванне цилиндрический электрод – к другой клеммам источника питания, и систему прокачки электролита. При этом оно содержит крышки с отверстиями для подвода и отвода электролита и установки электрода, герметично устанавливаемые на торцах изделия и образующие совместно с ним корпус ванны-электролизера. Изобретение позволяет за счет локализации потока электролита внутри корпуса изделия не допускать гальванического загрязнения его внешней поверхности, а также исключить необходимость очистки изделия после его оксидирования и снизить непроизводительные потери энергии и электролита. Отсутствие электролита на внешней поверхности изделия позволило стабилизировать температурный режим оксидирования и за счет этого повысить качество покрытий. 1 ил. 
Изобретение относится к гальванотехнике, в частности к устройствам для микродугового оксидирования внутренних поверхностей пустотелых цилиндрических деталей, и может быть использовано в любых отраслях народного хозяйства, связанных с машиностроением и металлообработкой.
Известно устройство (а.с. №2190044, МПК C 25 D 11/02, 2002 г.) для оксидирования поверхностей деталей, содержащее источник питания, ванну-электролизер, установленную в баке жидкостного охлаждения, корпус которой подсоединен к одной, а электрод, установленный на осевой линии ванны с возможностью его перемещения в горизонтальной и вертикальной плоскостях, – к другой клеммам источника питания, и систему прокачки электролита.
Известное устройство имеет сложную конструкцию, низкотехнологично, сложно в эксплуатации и, как следствие, требует значительных расходов на производство и эксплуатацию. Кроме того, устройство не позволяет получать покрытия высокого качества для деталей сложной формы, в частности имеющих внутренние полости.
Указанные недостатки частично устранены в устройстве (патент RU №2147324, МПК C 25 D 11/06, 2000 г.) для микродугового оксидирования колодцев корпуса шестеренчатых насосов, содержащем источник питания, ванну-электролизер, образованную корпусом насоса, подсоединенным к одной из клемм источника питания, электрод, составленный из двух, соединенных перемычкой полых цилиндров, установленных коаксиально в полостях корпуса и подсоединенных ко второй клемме источника питания, и систему прокачки электролита, включающую насос, трубопровод и размещенный под корпусом-электролизером бак для сбора электролита.
Работает устройство следующим образом. С помощью насоса системы прокачки электролит из бака по трубопроводу подается в полость корпуса шестеренного насоса. После заполнения полости, когда электролит начинает переливаться через верхние края корпуса, стекая по наружной поверхности его стенок в бак, включают источник питания. При этом в зазоре между поверхностями электродов и полостей корпуса возникают микродуговые разряды, формирующие на внутренней поверхности полости корпуса защитное оксидное покрытие.
Недостатки известного устройства связаны с тем, что вытекающий из полости корпуса электролит случайным образом растекается и разбрызгивается по его наружной поверхности. Наличие электролита на наружной поверхности корпуса приводит к образованию на ней побочных гальванических отложений.
Указанные, как правило, низкокачественные покрытия, ухудшая внешний вид изделия, подлежат последующему удалению, что обуславливает увеличение трудозатрат на обработку изделия и является одним из его недостатков.
Другие недостатки устройства – низкий кпд и повышенный расход электролита связаны с бесполезным расходованием энергии и электролита на образование этих покрытий.
Кроме того, нестабильность процесса растекания электролита по внешней поверхности изделия приводит к нестабильности температурного режима оксидирования внутри полости, что обуславливает снижение качества целевого покрытия.
Задачей настоящего изобретения является создание устройства для оксидирования внутренней поверхности пустотелых цилиндрических изделий, лишенного вышеуказанных недостатков.
Поставленная задача решается за счет того, что устройство для оксидирования внутренней поверхности пустотелых цилиндрических изделий, состоящее из источника питания, ванны-электролизера, корпус которой подсоединен к одной, а коаксиально установленный в ванне цилиндрический электрод – к другой клеммам источника питания, и системы прокачки электролита, включает в себя съемные крышки с отверстиями для подвода и отвода электролита и установки электрода, герметично устанавливаемые на торцах изделия и образующие совместно с ним корпус ванны-электролизера.
Кроме того, устройство содержит систему регулирования температурного режима оксидирования, расположенную вокруг ванны-электролизера.
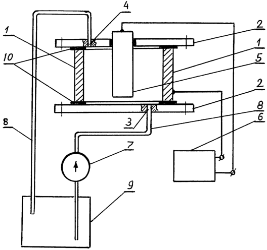
На чертеже приведено схематическое изображение предлагаемого устройства.
Устройство содержит ванну-электролизер, корпус которой образован изделиями 1 и крышками 2 с отверстиями для подвода 3 и отвода 4 электролита, электрод 5, источник питания 6, насос 7, трубопровод 8, бак 9, уплотнения 10.
Работа устройства заключается в следующем.
Производят сборку ванны, для чего закрывают торцевые отверстия изделия 1 крышками 2, а в центровые отверстия крышек устанавливают электрод 5.
В вариантах практической реализации устройства корпус ванны может быть образован несколькими однотипными, герметично состыкованными своими торцами изделиями, зажатыми любым известным способом (например, с помощью шпилек) между торцевыми крышками.
Кроме того, электрод может быть закреплен в одной из крышек, при этом другая крышка выполняется без центрового отверстия.
Герметизацию электрода в крышках и стыков между торцами изделия и крышками производят одним из известных способов, например, посредством установки в них кольцевых уплотнений 10 с последующим их поджатием. Наливают в бак 9 электролит, подсоединяют соответствующие концы трубопровода 8 к входному 3 и выходному 4 отверстиям в крышках, а корпус ванны (изделие) и электрод – к клеммам источника питания, после чего включают насос 7. После заполнения полости изделия электролитом включают источник питания 6. При подаче напряжения в зазоре между электродом 5 и внутренней поверхностью изделия возникают микродуговые разряды, формирующие на последней защитное оксидное покрытие.
В предлагаемом устройстве использование в качестве ванны-электролизера самого изделия позволяет, так же как и в прототипе, получать оксидные покрытия в полостях пустотелых цилиндрических изделий.
Вместе с тем, введение торцевых крышек полости позволило, в отличие от прототипа, локализовать поток электролита внутри ванны и за счет этого исключить появление гальванических загрязнений на изделии. Как следствие, отпала необходимость дополнительной обработки изделия после его оксидирования, снизились непроизводительные потери энергии и электролита.
Кроме того, локализация электролита внутри полости и его отсутствие на внешней поверхности изделия обеспечили возможность регулирования и стабилизации температурного режима оксидирования как за счет изменения расхода электролита через ванну, так и за счет контролируемого нагревания или охлаждения известными средствами ее наружной поверхности, что, в свою очередь, ведет к повышению качества покрытий.
Заявляемое устройство, позволяющее одновременно оксидировать несколько деталей, отличается высокой производительностью, конструктивной простотой и технологичностью.
Формула изобретения
Устройство для оксидирования внутренней поверхности пустотелых цилиндрических изделий, содержащее источник питания, ванну-электролизер, корпус, подсоединенный к одной, а коаксиально установленный в ванне цилиндрический электрод – к другой клеммам источника питания, и систему прокачки электролита, отличающееся тем, что оно содержит крышки с отверстиями для подвода и отвода электролита и установки электрода, герметично устанавливаемые на торцах изделия и образующие совместно с ним корпус ванны-электролизера.
РИСУНКИ
QB4A Регистрация лицензионного договора на использование изобретения
Лицензиар(ы): Никифоров Алексей Александрович
НИЛ
Лицензиат(ы): Закрытое акционерное общество “Ником”
Договор № РД0012388 зарегистрирован 22.09.2006
Извещение опубликовано: 10.11.2006 БИ: 31/2006
* ИЛ – исключительная лицензия НИЛ – неисключительная лицензия
|
|