|
|
(21), (22) Заявка: 2004109263/04, 30.03.2004
(24) Дата начала отсчета срока действия патента:
30.03.2004
(45) Опубликовано: 20.08.2005
(56) Список документов, цитированных в отчете о поиске:
RU 2184133 С2, 27.06.2002. RU 2072382 С1, 27.01.1997. WO 9400529, 06.01.1994. SU 113856 А, 15.01.1985. GB 2298866 А, 18.09.1996.
Адрес для переписки:
117393, Москва, ул.Профсоюзная, 78, оф.3323, “СТАРФИЛД Холдинг, Лтд…”, пат.пов. В.Н.Рослову
|
(72) Автор(ы):
Лунин А.И. (RU), Могорычный В.И. (RU), Коваленко В.Н. (RU)
(73) Патентообладатель(и):
Корпорация “Самсунг Электроникс” (KR)
|
(54) ХЛАДАГЕНТ ДЛЯ НИЗКОТЕМПЕРАТУРНЫХ РЕФРИЖЕРАТОРНЫХ СИСТЕМ
(57) Реферат:
Изобретение относится к области холодильной техники и может быть использовано в качестве хладагента в низкотемпературных рефрижераторных системах преимущественно в одноконтурных системах с одноступенчатым компрессором. Многокомпонентный хладагент содержит в следующем соотношении компонентов, мол.: 0,30-0,60 низкокипящего компонента – метана, 0,10-0,70 среднекипящего компонента, такого как тетрафторметан, трифторметан, октафторпропан и окафторциклобутан, а также 0,05- 0,30 высококипящего компонента – алкана, в качестве которого используются такие вещества, как нормальный пентан, изопентан, нормальный гексан, либо их бинарные смеси. Данный хладагент позволяет повысить удельную холодопроизводительность и энергетическую эффективность одноконтурной холодильной системы в температурном диапазоне от -120 0С до -80 0С при одновременном увеличении срока службы такой системы. 5 з.п. ф-лы, 1 табл., 2 ил. 
Изобретение относится к области холодильной техники и может быть использовано в качестве хладагента в низкотемпературных рефрижераторных системах преимущественно в одноконтурных системах с одноступенчатым компрессором.
Такие одноконтурные системы, использующие многокомпонентные хладагенты, имеют значительные преимущества перед традиционными каскадными системами при температурах охлаждения ниже -80°С (см. Podtcherniaev О., Boiarski M., Lunin A. Comparative Performance of Two-Stage Cascade and Mixed Refrigerant Systems in Temperature Range from -100°C to -70°C; 9th Int. Refrigeration and AC Conf., Purdue, 2002, Paper R18-3) [1].
В холодильной технике известны многокомпонентные хладагенты в виде рабочих смесей, например смесь, содержащая трифторметан R23, октафторциклобутан RC318, октафторпропан R218, пропан и изобутан (см. патент РФ №2161637) [2]. Наиболее низкокипящий компонент этой смеси – трифторметан – имеет температуру нормального кипения -81°С, что не позволяет создать одноконтурную систему охлаждения с положительным давлением всасывания на уровень ниже -80°С. Это является главным недостатком известного хладагента [2 ].
Известен многокомпонентный хладагент, содержащий пентафторэтан R125 (15-70 мол.%), гептафторпропан R227 (20-70 мол.%) и одно из соединений, выбранных из группы, содержащей пропан, бутан, изобутан, октафторциклобутан RC318 (1-20 мол.%). Такая смесь описана в патенте РФ №2135541 [3]. В этой рабочей смеси низкокипящим компонентом является пентафторэтан с температурой нормального кипения -48°С, что препятствует использованию этого хладагента в низкотемпературных системах.
Наиболее близким к предлагаемому решению является многокомпонентный озонобезопасный хладагент, содержащий, по крайней мере, одно соединение из ряда: трифторметан, октафторциклобутан, в количестве 55-87 об.% и в качестве смеси углеводородов – бытовой газ в количестве 13-45 об.%, имеющий состав, об. %: пропан – 40; изобутан – 40; пропилен – 18 и в качестве примеси метан и этан – 2 (см. опубликованную заявку на изобретение РФ №2000110320) [4]. Недостатком этого хладагента является очень малая удельная холодопроизводительность и термодинамическая эффективность, большие габариты компрессора и соответственно высокая начальная стоимость холодильной системы, сочетающаяся с высокими эксплуатационными расходами, вызванными весьма значительным потреблением электроэнергии.
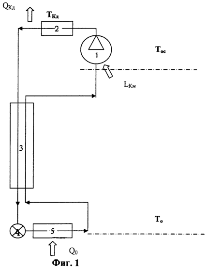
Принцип работы одноконтурной холодильной системы с серийным одноступенчатым компрессором и расчет эффективности работы такой системы иллюстрируются прилагаемыми фиг.1 и фиг.2.
Фиг.1. Принципиальная схема одноконтурного низкотемпературного цикла, работающего на многокомпонентном рабочем теле.
Фиг.2. График соотношения холодопроизводительности и тепловой нагрузки.
На фиг.1 показаны основные элементы одноконтурного низкотемпературного цикла со смесевым хладагентом. К таким элементам относятся:
1 – компрессор
2 – конденсатор
3 – регенеративный теплообменник
4 – дроссель
5 – испаритель.
На фиг.2 показано, как соотносятся между собой тепловая нагрузка и холодопроизводительность при распределении по температурам.
Задача, решаемая предлагаемым изобретением, состоит в повышении удельной холодопроизводительности и энергетической эффективности одноконтурной холодильной системы с серийным одноступенчатым компрессором в температурном диапазоне -120°С…-80°С при одновременном увеличении срока службы такой системы.
Заявляемый технический результат достигается за счет того, что многокомпонентный хладагент (рабочая смесь) содержит низкокипящий компонент – метан, группу среднекипящих компонентов, таких как тетрафторметан, трифторметан, октафторпропан и окафторциклобутан, а также высококипящий компонент – алкан, в качестве которого используются, например, такие вещества, как нормальный пентан, изопентан, нормальный гексан, либо их бинарные смеси в следующем соотношении компонентов, мол.:
| Низкокипящий компонент |
0,30…0,60 |
| Среднекипящие компоненты |
0,10…0,70 |
| Высококипящий компонент |
0,05…0,30 |
Компьютерное моделирование и проведенные эксперименты позволили эмпирически выявить наиболее оптимальные сочетания веществ в составе хладагента, обеспечивающие существенное повышение холодопроизводительности системы и ее высокую эффективность при рабочих температурах в диапазоне от -120°С до -80°С. При этом, по сравнению с прототипом метан использовался не как малозначащая примесь, а служил в качестве основного углеводородного компонента. В качестве фторуглеводородов в смесь было введено, по крайней мере, по одному веществу из группы «тетрафторметан, трифторметан»; а также по одному веществу из группы «октафторпропан, октафторциклобутан». В многокомпонентный хладагент был также введен, по крайней мере, один алкан с числом атома углерода 5-6. Таким образом, при содержании метана в составе рабочей смеси 30-60 мол.% и содержании алкана 5-30 мол.% предпочтение было отдано трем наиболее эффективным хладагентам, в которых в качестве алкана использовались следующие компоненты:
Вариант 1 – алкан в виде смеси «нормальный пентан – изо-пентан».
Вариант 2 – алкан в виде смеси «нормальный пентан – нормальный гексан».
Вариант 3 – алкан в виде смеси «изопентан – нормальный гексан».
Наилучшие показатели энергетической эффективности зафиксированы при следующих соотношениях основных компонентов рабочей смеси, мол.%:
| метан |
от 30 до 60 |
| тетрафторэтан |
от 5 до 40 |
| октафторциклобутан |
от 5 до 30 |
| изо-пентан |
от 10 до 30 |
и
| метан |
от 30 до 60 |
| тетрафторэтан |
от 5 до 40 |
| октафторпропан |
от 5 до 30 |
| н-пентан |
от 5 до 30 |
В таблице 1 для сравнения приведены значения удельной холодопроизводительности, эксергетического КПД блока охлаждения, давлений в конденсаторе и испарителе одноконтурной холодильной установки, работающей на хладагенте-прототипе, и новых, предлагаемых нами хладагентах (варианты 1, 2, 3) в условиях, характерных для низкотемпературных рефрижераторов: температура охлаждения -100°С, температура окружающей среды + 30°С, минимальная разность температур в противоточном теплообменнике =3°С.

Удельная холодопроизводительность, отнесенная к плотности на входе в компрессор, предлагаемых хладагентов по вариантам 1, 2, 3, более чем в два раза превышает холодопроизводительность прототипа, а КПД цикла при работе на этих рабочих веществах более, чем в 1,5 раза выше, чем при работе на прототипе [4]. КПД цикла определяется как отношение холодопроизводительности системы к работе изоэнтропного компрессора.
Формула изобретения
1. Многокомпонентный озонобезопасный хладагент для замораживания в диапазоне температур от -120 до -80°С, содержащий углеводороды и предельные фторуглеводороды, отличающийся тем, что в качестве углеводородов выбраны метан и, по крайней мере, один алкан с числом атома углерода 5-6, а в качестве фторуглеводородов, по крайней мере, по одному веществу из группы тетрафторметан, трифторметан и из группы октафторпропан, октафторциклобутан; при содержании метана в составе рабочей смеси от 30 до 60 мол.% и содержании алкана от 5 до 30 мол.%.
2. Хладагент по п.1, отличающийся тем, что в качестве алкана содержит смесь нормальный пентан – изо-пентан.
3. Хладагент по п.1, отличающийся тем, что в качестве алкана содержит смесь нормальный пентан – нормальный гексан.
4. Хладагент по п.1, отличающийся тем, что в качестве алкана содержит смесь изо-пентан – нормальный гексан.
5. Хладагент по п.1, отличающийся тем, что содержит компоненты в следующих соотношениях, мол.%:
| Метан |
от 30 до 60 |
| Тетрафторэтан |
от 5 до 40 |
| Октафторциклобутан |
от 5 до 30 |
| Изо-пентан |
от 10 до 30 |
6. Хладагент по п.1, отличающийся тем, что содержит компоненты в следующих соотношениях, мол.%:
| Метан |
от 30 до 60 |
| Тетрафторэтан |
от 5 до 40 |
| Октафторпропан |
от 5 до 30 |
| Н-пентан |
от 5 до 30 |
РИСУНКИ
|
|