|
(21), (22) Заявка: 2004116800/28, 03.06.2004
(24) Дата начала отсчета срока действия патента:
03.06.2004
(45) Опубликовано: 20.07.2005
(56) Список документов, цитированных в отчете о поиске:
RU 2046289 C1, 20.10.1995. SU 1098382 A1, 23.05.1985. US 3883812 А, 13.05.1975. DE 19510910 A1, 28.09.1995. ЕР 0763714 А2, 26.07.1996. Ботуз С.П. Позиционные системы программного управления подвижными объектами. М. ИПРЖ “Радиотехника”, 1998, с.28. Математическое и программное обеспечение системы автономной навигации КА “Янтарь”. М. МО СССР, 1986.
Адрес для переписки:
117570, Москва, ул. Красного Маяка, 13-4-125, В.А. Беленькому
|
(72) Автор(ы):
Беленький В.А. (RU)
(73) Патентообладатель(и):
Беленький Владимир Аронович (RU)
|
(54) СПОСОБ ВЫРАБОТКИ НАВИГАЦИОННЫХ ПАРАМЕТРОВ И ВЕРТИКАЛИ МЕСТА
(57) Реферат:
Изобретение относится к технике приборостроения, а именно, к навигационным приборам для определения основных навигационных параметров позиционирования воздушных и наземных объектов. Технический результат – повышение точности за счет расширения динамического диапазона измерения гироскопической вертикали. Для достижения данного результата сигналы управления гироплатформами формируют таким образом, чтобы обеспечить нелинейную связь между значением скоростной девиации и значением горизонтальной составляющей абсолютной угловой скорости. При этом дополнительно используют информацию и свойства инерциальной системы с интегральной коррекцией, а гироплатформы устанавливают в общем карданном кольце с вертикальной наружной осью. 2 ил.

(56) (продолжение):
CLASS=”b560m”с.65. Кошляков В.Н. Задачи динамики твердого тела и прикладной теории гироскопов. М.: Наука, 1985. с.236-248.
Изобретение относится к гироскопическому приборостроению и может быть использовано для обеспечения навигации морских, воздушных и наземных объектов.
Известен способ выработки навигационных параметров и вертикали места, включающий измерение составляющих кажущегося ускорения при помощи акселерометров, установленных по осям приборных трехгранников, каждый из которых связан с данной (не менее двух) гироплатформ, формирование сигналов управления гироплатформами, отработку сформированных сигналов при помощи гироскопов и вычисление навигационных параметров и вертикали места, при этом, сигналы управления основной и дополнительной гироплатформами формируют из условия обеспечения неравенства скоростных и отсутствия баллистических девиаций [1].
Недостатком известного способа являются ограниченные возможности точностных и динамических характеристик.
Целью изобретения является повышение точностных характеристик и расширение динамических возможностей способа.
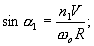
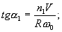
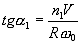
Технический эффект достигается тем, что сигналы управления гироплатформами формируют таким образом, чтобы обеспечить нелинейную связь между значением скоростной девиации и значением горизонтальной составляющей абсолютной угловой скорости, например: для основной гироплатформы по закону и для дополнительной гироплатформы по закону 
где 1 и 2 – значения скоростных девиаций гироплатформ;
– значение горизонтальной составляющей абсолютной угловой скорости;
R – радиус Земли;
0 – частота Шулера;
n1, n2 – параметры системы,
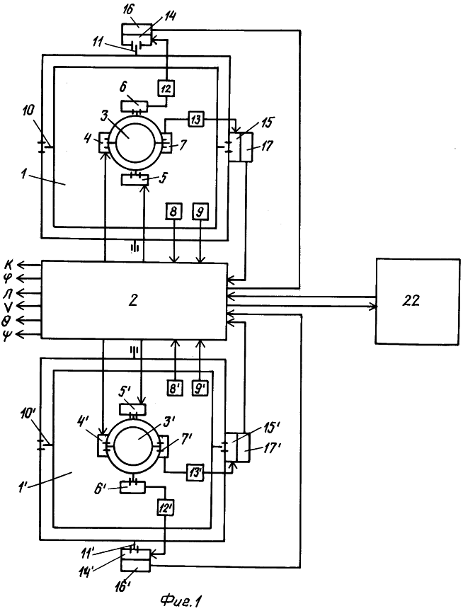
при этом дополнительно используют информацию и свойства инерциальной системы с интегральной коррекцией, а гироплатформы в карданных подвесах устанавливают в общем карданном кольце с вертикальной наружной осью, которую монтируют перпендикулярно стабилизированной в горизонте платформе, созданной инерциальной системой с интегральной коррекцией. На фиг.1 представлена функциональная блок-схема инерциальной системы для осуществления способа.
Рассматриваемая инерциальная система с линейной коррекцией состоит из двух конструктивно идентичных стабилизированных гироплатформ 1 и 1` и блока 2 управления и выработки выходных параметров БУВВП. На каждой стабилизированной гироплатформе расположен один трехстапенной гироскоп 3 и 3`. При этом кинетический момент гироскопа перпендикулярен плоскости стабилизированной гироплатформы. Гироскопы имеют датчики 4, 5 и 4` 5` моментов и датчики углов 6, 7 и 6`, 7`. Кроме того, на каждой стабилизированной гироплатформе установлены акселерометры 8, 9 и 8`, 9`. Оси чувствительности акселерометров на каждой гироплатформе ортогональны между собой и параллельны плоскости гироплатформы. Ось одного акселерометра параллельна внутренней оси карданного подвеса гироплатформы. Наружные оси карданных подвесов 11 и 11` установлены в общем карданном кольце 18 (см. фиг.2). Ось общего карданного кольца установлена на стабилизированной в горизонте платформе 19. Оси 11 и 11` параллельны плоскости стабилизированной платформы 19 и параллельны между собой. На оси общего карданного кольца расположены следящий двигатель 20 и датчик курса 21. На общем кольце 18 размещены также датчики углов 17 и 17`, замеряющие скоростные поправки 1 и 2 и следящие двигатели 15 и 15`. Выходы датчиков углов 6, 7 и 6`, 7` углов гироскопов 3 и 3` через посредство усилителей 12, 13 и 12`, 13` соединены с входами следящих двигателей 14, 15 и 14`, 15`, которые связаны с осями карданного подвеса. С этими же осями связаны датчики углов 16, 17 и 16`, 17`. Входы датчиков 4, 5 и 4`, 5` момента гироскопов 3 и 3` соединены с соответствующими выходами блока 2 управления и выработки выходных параметров. Выходы акселерометров 8, 9 и 8`, 9` и датчики углов 16, 17 и 16`, 17` соединены с соответствующими входами БУВВП-2. Информационно БУВВП-2 связан с инерциальной системой с интегральной коррекцией.
Выходами БУВВП для потребителей являются К – курс объекта, – широта места, – долгота места, и – углы бортовой и килевой качек.
Функционирует предлагаемая система следующим образом. Каждая гироплатформа с помощью следящих двигателей 14, 15 и 14`, 15` соответственно по сигналам рассогласования датчиков углов 6, 7 и 6`, 7` гироскопов 3 и 3` все время удерживается в одной плоскости с кожухом гироскопа.
Кожух каждого гироскопа вместе с гироплатформой приводится в положение, соответствующее заданному значению скоростной девиации для данной гироплатформы, с помощью моментов, накладываемых через датчики моментов 4, 5 и 4` 5` гироскопов 3 и 3` токами управления по сигналам, вырабатываемым в БУВВП. Поскольку заданные значения скоростных девиаций различны для каждой гироплатформы, разности показаний датчиков углов 17 и 17` являются исходными источниками информации для определения горизонтальной составляющей абсолютной угловой скорости трехгранника Дарбу. Плоскость общего карданного кольца 18 с помощью следящего двигателя 20 все время удерживается в направлении, перпендикулярном плоскости компасного меридиана, специальной следящей системой.
В качестве исходной системы координат выберем сопровождающий трехгранник Дарбу E° N° ° , ориентированный осью ON° по горизонтальной составляющей абсолютной угловой скорости Тогда проекции абсолютной угловой скорости трехгранника E° N° ° на его оси будут O; r.
Проекции ускорения вершины трехгранника E° N° ° на его оси суть (r· V); g, где g – ускорение силы тяжести.
С кожухом гироскопа первой гироплатформы жестко свяжем правую систему координат E1N1 1. С кожухом гироскопа второй гироплатформы – систему координат E2N2 2. Систему координат E1N1 1 получим поворотами вокруг оси OE° на угол 1 вокруг вспомогательной оси ON1,1 на угол 1 и вокруг оси O 1 на угол K1. Систему координат E2N2 2 получим поворотами вокруг оси OЕ° на угол 2 вокруг вспомогательной оси ON2,1 на угол 2 и вокруг оси O 2 на угол K2.
Проекции абсолютной угловой скорости трехгранников E1N1 1 и E2N2 2 на их оси ОE1; ON1; OE2 n ON2 будут




Проекции ускорения вершин трехгранников E1N1 1 и E2N2 2 на оси OE1, ON1 и оси OE2; ON2 будут




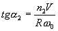
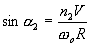
Для обеспечения инвариантных значений скоростных девиаций

сигналы управления гироскопами в системах координат E1N1 1 и E2N2 2 могут иметь различный вид, например,


или


где 
Для обеспечения инвариантных значений скоростных девиаций, например: Сигналы управления гироскопами могут иметь вид:


Сигнал, обеспечивающий устойчивость управления следящим двигателем 20, будет

где Kгк – погрешность выработки компасного курса;
F – передаточная функция.
При n1>1 и n2>1 увеличивается направляющая сила, воздействующая на гироскоп, и тем самым уменьшается влияние дрейфа гироскопа на точность вырабатываемых параметров.
Для максимального диапазона измерение примем n2=-n1.
По значению угла пр. или по разности ускорения WN1-WN2 вырабатывают горизонтальную составляющую абсолютной угловой скорости из соотношений

Вертикальную составляющую абсолютной угловой скорости трехгранника Дарбу r вырабатывают из соотношения

По значениям rпр и курсу компасному Kгк вырабатывают координаты места и и курс объекта K.
Инерциальная система с интегральной коррекцией, обеспечивающая стабилизацию гироплатформ в горизонте, по горизонтальным составляющим абсолютной угловой скорости трехгранника Дарбу может определять самостоятельно значения компасного курса объекта и значение самой горизонтальной составляющей абсолютной угловой скорости По показаниям акселерометров инерциальная система может определять проекции ускорения вершины трехгранника Дарбу E° N° ° на его оси ON° и ОЕ°

Указанная информация вместе с одноименной информацией, выработанной рассматриваемой инерциальной системой с линейной коррекцией, может быть использована для управления обеими этими системами. При этом, используя сигналы разности одноименной информации, обеспечивают асимптотическую устойчивость (демпфирование) этих двух систем, а также оценку их инструментальных погрешностей.
Для совместной работы с рассматриваемой инерциальной системой может быть использована любая модель задачи инерциальной системы с интегральной коррекцией. При этом в качестве стабилизированной в горизонте платформы может быть использована платформа либо с косвенной стабилизацией по сигналам инерциальной системы с интегральной коррекцией, либо собственно гироплатформа инерциальной системы полуаналитического типа.
Источники информации:
1. В.А.Беленький – Патент №2046289 РФ.
Формула изобретения
Способ выработки навигационных параметров и вертикали места, включающий измерение составляющих кажущегося ускорения при помощи акселерометров, установленных по осям приборных трехгранников, каждый из которых связан с соответствующей гироплатформой, формирование сигналов управления гироплатформами, отработку сформированных сигналов при помощи гироскопов и вычисление навигационных параметров и вертикали места, при этом сигналы управления основной и дополнительной гироплатформами формируют из условия обеспечения неравенства скоростных и отсутствия баллистических девиаций, отличающийся тем, что сигналы управления гироплатформами формируют таким образом, чтобы обеспечить нелинейную связь между значением скоростной девиации и значением горизонтальной составляющей абсолютной угловой скорости, при этом дополнительно используют информацию и свойства инерциальной системы с интегральной коррекцией, а гироплатформы в карданных подвесах устанавливают в общем карданном кольце с вертикальной наружной осью, которую монтируют перпендикулярно стабилизированной в горизонте платформе, в созданной инерциальной системе с интегральной коррекцией.
РИСУНКИ
|