|
|
(21), (22) Заявка: 2003133108/03, 12.11.2003
(24) Дата начала отсчета срока действия патента:
12.11.2003
(45) Опубликовано: 20.07.2005
(56) Список документов, цитированных в отчете о поиске:
RU 2126298 C1, 20.02.1999. RU 2108160 C1, 10.04.1998. RU 2016643 C1, 30.07.1994. SU 1818000 A1, 30.05.1993. DE 19824062 A1, 02.12.1999. GB 1098546 A, 10.01.1968. US 4056233 A, 01.11.1977. FR 2321332 A1, 18.03.1977.
Адрес для переписки:
107023, Москва, ул. Б. Семеновская, 49, оф.404, ООО Центр “ИННОТЭК”, пат.пов. В.Я.Никулину, рег. № 135
|
(72) Автор(ы):
Землянский Н.А. (RU), Перевозчиков Л.Ф. (RU), Бирюков А.А. (RU), Горбунов М.П. (RU)
(73) Патентообладатель(и):
Общество с ограниченной ответственностью “Центр экологического и техногенного мониторинга” (RU)
|
(54) УСТРОЙСТВО ДЛЯ ИЗМЕЛЬЧЕНИЯ
(57) Реферат:
Изобретение предназначено для дробления, измельчения и/или смешивания различных материалов. Устройство для измельчения содержит корпус с камерой дробления, средство подачи измельчаемого материала в камеру дробления, установленную в камере дробления пару роторов, каждый из которых выполнен с закрепленными на валу набором дисков и разделительных элементов между дисками, и сопряженные с дисками съемники и гребенку, причем средство подачи измельчаемого материала выполнено в виде средства гидравлического нагнетания смеси жидкости с измельчаемым материалом, имеющего вводные штуцеры, при этом роторы выполнены с осевым нагнетательным каналом в валах и нагнетательными выводами в проемы между дисками, а вводные штуцеры установлены в осевых нагнетательных каналах и выполнены с выводами на внешнюю поверхность с возможностью обеспечения дискретной гидравлической связи с нагнетательными выводами в проемы между дисками. Изобретение позволяет повысить производительность и эффективность процесса измельчения. 2 з.п. ф-лы, 3 ил.

Изобретение относится к области дробления, измельчения и/или смешивания различных материалов, в частности к мельницам с горизонтальной осью.
Известно устройство для измельчения, содержащее корпус с камерой дробления, средство подачи измельчаемого материала в камеру дробления, установленную в камере дробления пару роторов, каждый из которых выполнен с закрепленным на валу набором смежных дисков, имеющих разделительные элементы, и сопряженные с дисками съемники и гребенку (SU №351577, кл. В 02 С 7/02, 1972 г.).
Недостатком известного устройства, является сравнительно малая надежность вследствие неравномерного распределения измельчаемого материала в пространстве между дисками и возможности заклинивания роторов с остановкой процесса.
Более совершенным и наиболее близким аналогом заявляемому изобретению является устройство для измельчения, содержащее корпус с камерой дробления, средство подачи измельчаемого материала в камеру дробления, установленную в камере дробления пару роторов, каждый из которых выполнен с закрепленными на валу набором дисков и разделительных элементов между дисками, и сопряженные с дисками съемники и гребенку (RU №2126298, В 02 С 19/18, 1999 г.).
В указанном устройстве надежность процесса измельчения повышена за счет выполнения кромки дисков с волнистой режущей кромкой. Однако такое техническое решение существенно ограничивает размеры зоны измельчения областью сопряжения режущих кромок, что в конечном итоге ограничивает возможную производительность устройства.
Задачей, на решение которой направлено заявляемое изобретение, является создание надежного и эффективного средства для измельчения.
Технический результат, который может быть получен при осуществлении изобретения, заключается в повышении производительности процесса измельчения за счет увеличения зоны измельчения и повышения эффективности посредством активации кавитационных процессов.
Указанный технический результат достигается устройством для измельчения, содержащим корпус с камерой дробления, средство подачи измельчаемого материала в камеру дробления, установленную в камере дробления пару роторов, каждый из которых выполнен с закрепленными на валу набором дисков и разделительных элементов между дисками, и сопряженные с дисками съемники и гребенку, за счет того, что средство подачи измельчаемого материала в камеру дробления выполнено в виде средства гидравлического нагнетания смеси жидкости с измельчаемым материалом, имеющего вводные штуцеры, при этом роторы выполнены с осевым нагнетательным каналом в валах и нагнетательными выводами в проемы между дисками, а вводные штуцеры установлены в осевых нагнетательных каналах и выполнены с выводами на внешнюю поверхность, с возможностью обеспечения дискретной гидравлической связи с нагнетательными выводами в проемы между дисками.
А также за счет того, что средство гидравлического нагнетания измельчаемого материала выполнено с возможностью рециркуляции из камеры измельчения смеси жидкости с измельчаемым материалом.
А также за счет того, что средство гидравлического нагнетания измельчаемого материала выполнено с нагнетательным насосом и с буферной емкостью, имеющей гидравлические связи с камерой дробления, с нагнетательным насосом и со сливом.
Сущность заявляемого изобретения поясняется чертежами, где на фиг.1 показана схема устройства, на фиг.2 – разрез А-А фиг.1, на фиг.3 – разрез Б-Б фиг.2.
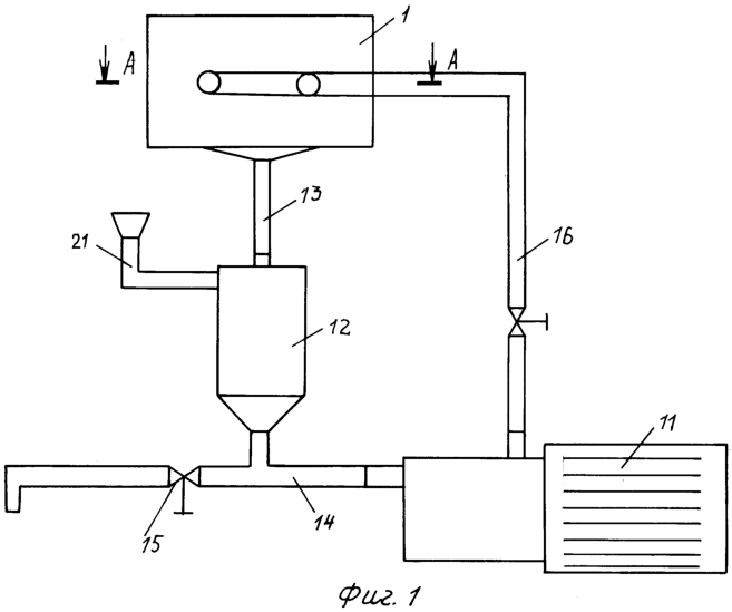
Устройство для измельчения содержит корпус 1 с камерой 2 дробления, внутри которой установлена пара роторов 3 с закрепленными на валу 4 набором дисков 5 и разделительных элементов 6 между дисками 5. Роторы 3 выполнены с осевым нагнетательным каналом 7 в валах 4 и нагнетательными выводами 8 в проемы между дисками 5, расположенными в разделительных элементах 6. В осевых нагнетательных каналах 7 установлены выводные штуцеры 9 средства подачи измельчаемого материала в камеру 2 дробления, выполненного в виде средства гидравлического нагнетания смеси жидкости с измельчаемым материалом. Вводные штуцеры 9 закреплены неподвижно и выполнены с выводами 10 на внешнюю поверхность, что обеспечивает возможность дискретной гидравлической связи с нагнетательными выводами 8 в проемы между дисками 5 в процессе вращения валов 4.
Средство подачи измельчаемого материала в камеру дробления выполнено в виде средства гидравлического нагнетания смеси жидкости с измельчаемым материалом с возможностью рециркуляции из камеры измельчения смеси жидкости с измельчаемым материалом и образовано нагнетательным насосом 11 (центробежный или вихревой) и буферной емкостью 12, имеющей гидравлические связи с камерой дробления посредством линии 13, с нагнетательным насосом 11 посредством линии 14 и со сливом посредством линии 15. Нагнетательный насос 11 в свою очередь гидравлически связан линией 16 с вводными штуцерами 9.
В камере дробления в промежутки между дисками 5 введены сопряженные с дисками 5 элементами 17 съемники 18 и гребенка 19. Валы 4 вращаются внешним приводом (на черт. не показан) с помощью муфт 20, причем направление вращения может быть как одинаковым, так и противоположным в зависимости от степени измельчения материала и его характеристик.
Устройство работает следующим образом.
Через заливную горловину 21 измельчаемый материал вместе с водой загружается в буферную емкость 12, откуда по линии 14 попадает в нагнетательный насос 11 и далее по линии 16 в выводные штуцеры 9. В момент, когда выводы 10 совпадают с нагнетательными выводами 8 при вращении вала 4, смесь измельчаемого материала с водой под действием давления и центробежных сил равномерно заполняет промежутки между дисками 5, где в результате столкновения частиц измельчаемого материала, истирания их смежными дисками 5 разных роторов 3 и гидродинамического воздействия гидроудара и кавитации происходит дробление до требуемого размера и одновременное смешивание. Смесь измельчаемого материала с водой удаляется из камеры 2 дробления по линии 13 за счет взаимодействия дисков 5 с элементами 17 гребенки 19 и съемников 18. Смесь измельчаемого материала с водой и частично может направляться обратно в камеру 2 по линии 14 для повторного измельчения.
Формула изобретения
1. Устройство для измельчения, содержащее корпус с камерой дробления, средство подачи измельчаемого материала в камеру дробления, установленную в камере дробления пару роторов, каждый из которых выполнен с закрепленными на валу набором дисков и разделительных элементов между дисками, и сопряженные с дисками съемники и гребенку, отличающееся тем, что средство подачи измельчаемого материала в камеру дробления выполнено в виде средства гидравлического нагнетания смеси жидкости с измельчаемым материалом, имеющего вводные штуцеры, при этом роторы выполнены с осевым нагнетательным каналом в валах и нагнетательными выводами в проемы между дисками, а вводные штуцеры установлены в осевых нагнетательных каналах и выполнены с выводами на их внешнюю поверхность с возможностью обеспечения дискретной гидравлической связи с нагнетательными выводами в проемы между дисками.
2. Устройство по п.1, отличающееся тем, что средство гидравлического нагнетания измельчаемого материала выполнено с возможностью рециркуляции из камеры измельчения смеси жидкости с измельчаемым материалом.
3. Устройство по одному из пп.1 и 2, отличающееся тем, что средство гидравлического нагнетания измельчаемого материала выполнено с нагнетательным насосом и с буферной емкостью, имеющей гидравлические связи с камерой дробления, с нагнетательным насосом и со сливом.
РИСУНКИ
MM4A – Досрочное прекращение действия патента СССР или патента Российской Федерации на изобретение из-за неуплаты в установленный срок пошлины за поддержание патента в силе
Дата прекращения действия патента: 13.11.2007
Извещение опубликовано: 20.06.2009 БИ: 17/2009
NF4A Восстановление действия патента СССР или патента Российской Федерации на изобретение
Дата, с которой действие патента восстановлено: 10.06.2010
Извещение опубликовано: 10.06.2010 БИ: 16/2010
|
|