|
|
(21), (22) Заявка: 2003127490/15, 10.09.2003
(24) Дата начала отсчета срока действия патента:
10.09.2003
(43) Дата публикации заявки: 20.03.2005
(45) Опубликовано: 20.07.2005
(56) Список документов, цитированных в отчете о поиске:
US 3725012 А, 03.04.1973. SU 142549 A1, 01.01.1961. RU 2023626 C1, 30.11.1994. GB 390551 А, 13.04.1933. GB 498223 A, 04.01.1939.
Адрес для переписки:
450000, г.Уфа, ул. Карла Маркса, 12, корп.5, кв.211, ООО ХТЦ УАИ, Е.Б. Волковой
|
(72) Автор(ы):
Шолом В.Ю. (RU), Хасанов И.Ф. (RU), Акульшин М.Д. (RU)
(73) Патентообладатель(и):
ООО ХОЗРАСЧЕТНЫЙ ТВОРЧЕСКИЙ ЦЕНТР УФИМСКОГО АВИАЦИОННОГО ИНСТИТУТА (RU)
|
(54) ГЕНЕРАТОР КОМПРИМИРОВАННОГО ИНЕРТНОГО ГАЗА
(57) Реферат:
Изобретение относится к устройствам, производящим нейтральный газ для взрывобезопасной работы с горючими газами и парами, и может использоваться в нефтяной, газовой и химической промышленности. Генератор компримированного инертного газа содержит двигатель внутреннего сгорания, выходной ведущий вал, системы подачи воздуха и топлива и выхлопа отработавших газов двигателя, систему управления, компрессор, сообщенный с системой выхлопа и приводимый в движение ведущим валом, а также сепаратор, каталитический конвертор, газовоздушный теплообменник с приводом вентилятора от ведущего вала, скруббер, установленные и последовательно сообщенные друг с другом в магистрали, сообщающей компрессор с системой выхлопа, при этом система выхлопа включает нормально закрытый клапан сброса отработавших газов в атмосферу, а система подачи воздуха сообщена магистралью, которая включает регулирующую заслонку с выходным коллектором скруббера. Изобретение позволяет производить сжатый инертный газ с максимально достижимой энергетической эффективностью и быстро, экономично и с гарантированной взрывобезопасностью проводить работы с горючими газами и парами. 1ил.

Изобретение относится к области нефтяной, газовой и химической промышленности, а именно к устройствам, производящим сжатый инертный газ для использования в технологических процессах и установках в качестве рабочего тела взамен воздуха с целью предотвращения образования взрывоопасных смесей воздуха с горючими газами и парами. К таким технологическим процессам и установкам относятся освоение и восстановление нефтяных скважин с помощью эрлифта, очистка и продувка магистральных нефтепродуктопроводов, газопроводов, вентиляция с целью снижения концентрации взрывоопасных газов и паров, пустых или полупустых цистерн танкеров, железнодорожных или аналогичных емкостей заводов и производств.
Одним из основных требований к конструкции устройств, производящих сжатый инертный газ, является их мобильность, обусловленная спецификой технологических процессов: необходимостью перемещать устройство с одного места применения к другому, разделенных большими расстояниями между собой, например освоение или восстановление нефтяных скважин, очистка и продувка магистральных трубопроводов. Для решения этой проблемы в настоящее время предложено много устройств, конструкция которых основана на базе применения двигателей внутреннего сгорания как источника рабочего тела (выхлопные газы) и энергии для подготовки и компримирования инертного газа.
Известно устройство для снижения концентрации взрывоопасных газов в пустых или полупустых цистернах танкеров или аналогичных цистернах заводов, включающее двигатель внутреннего сгорания, вентилятор, радиатор и камеру сгорания, в которой выхлопные газы двигателя смешиваются с горючим и атмосферным воздухом, подаваемым в нее вентилятором, и образовавшаяся смесь сжигается, после чего продукты сгорания охлаждаются в газоводяном радиаторе и подаются в цистерны (FR, патент №2234795, МКИ F 01 N 3/12, 17.01.1975).
Недостатками известного устройства являются:
– низкая энергетическая эффективность, вызванная нецелесообразным сжиганием дополнительного горючего в камере сгорания, работой двигателя на неэффективном режиме с низким КПД, обусловленной использованием его только как источника выхлопных газов;
– крайне низкий уровень компримирования инертного газа, определяемый возможностями вентилятора, которые на один-два порядка ниже, чем у компрессора.
Известно устройство для производства инертного газа высокого давления, включающее двигатель внутреннего сгорания, имеющий выходной ведущий вал, системы подачи воздуха, топлива и выхлопа, по крайней мере, один компрессор, приводимый в движение двигателем, камеру сгорания смеси воздуха, топлива и выхлопа двигателя, газовоздушный теплообменник, сообщенный с камерой сгорания, вентилятор теплообменника, приводимый в движение двигателем, каталитический конвертор, установленный перед компрессором, а также системы управления подачей топлива в двигатель и камеру, поддержания давления газа на заданном уровне, анализа и поддержания заданного состава газа, кроме того, источник подачи воздуха в камеру и дожимающий компрессор, приводимые в движение двигателем, скруббер и сепаратор для жидкостной и механической очистки газа перед входом в компрессоры, промежуточные теплообменники с вентиляторами (USA, патент №3725012, МКИ В 01 J 7/00, 03.04.1973).
Основным недостатком известного устройства является его низкая энергетическая эффективность, обусловленная необходимостью сжигать дополнительное горючее в смеси с воздухом и выхлопом двигателя для достижения заданного состава инертного газа и дополнительными затратами энергии на охлаждение газа, дополнительно подогретого в камере сгорания. Кроме того, сжигание в камере дополнительного топлива потребовало установки в газовую магистраль перед каталитическим конвертором дополнительного промежуточного теплообменника для обеспечения допустимого уровня температуры газа перед конвертором, что усложнило и без того сложную конструкцию устройства. Недостатком является также отсутствие на выхлопной магистрали двигателя клапана сброса выхлопа в атмосферу при запуске двигателя. Запуск двигателя приходится производить с подключенными к приводу компрессорами, чтобы предотвратить запуск, при отсутствии клапана, на глухую выхлопную магистраль. В этом случае требуется предусмотреть более мощные стартер и аккумулятор, что удорожает конструкцию устройства. Отсутствие сепаратора перед каталитическим конвертором, очищающим газ от сажи, приводит к забиванию катализаторных сеток сажей и преждевременной остановке устройства на профилактику. Этот недостаток снижает работоспособность устройства. Данное известное устройство наиболее близко к заявляемому изобретению по технической сущности и достигаемым результатам.
Технической задачей изобретения является создание генератора компримированного инертного газа, производящего с максимально достижимой энергетической эффективностью сжатый инертный газ – смесь отработавших газообразных компонентов выхлопа двигателя внутреннего сгорания, очищенную от механических включений и водорастворимых окислов углерода и азота, содержащую свободный кислород в количестве, меньше минимально допустимой по условиям взрывобезопасности смеси инертного газа с горючими газами и парами концентрации, не вступающую в реакцию горения с горючими газами и парами.
Техническая задача по генератору компримированного инертного газа, содержащего двигатель внутреннего сгорания, выходной ведущий вал, системы подачи воздуха и топлива и выхлопа отработавших газов двигателя, систему управления, компрессор, сообщенный с системой выхлопа и приводимый в движение ведущим валом, а также сепаратор, каталитический конвектор, газовоздушный теплообменник с приводом вентилятора от ведущего вала, скруббер, установленные и последовательно сообщенные друг с другом в магистрали, сообщающей компрессор с системой выхлопа, решается согласно изобретению тем, что система выхлопа включает нормально закрытый клапан сброса отработавших газов в атмосферу, а система подачи воздуха в двигатель сообщена магистралью, которая включает регулирующую заслонку, с выходным коллектором скруббера.
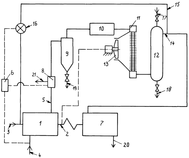
На чертеже, поясняющем изобретение, представлена схема генератора компримированного инертного газа.
Генератор компримированного инертного газа содержит двигатель внутреннего сгорания 1 с выходным ведущим валом 2 и системами подачи воздуха 3 и топлива 4 и выхлопа отработавших газов 5, систему управления 6 и компрессор 7, приводимый в движение выходным ведущим валом 2 и сообщенный с системой выхлопа отработавших газов 5, включающей нормально закрытый клапан сброса отработавших газов 8. Кроме того, генератор содержит сепаратор 9, сообщенный с системой выхлопа отработавших газов 5 и с каталитическим конвертором 10, в свою очередь сообщенным через газовоздушный теплообменник 11 со скруббером 12. Вентилятор 13 газовоздушного теплообменника 11 имеет опосредствованный привод от ведущего вала 2. Скруббер 12 сообщен со входом компрессора 7. Выходной коллектор 14 скруббера 12 сообщен магистралью 15, включающей регулирующую заслонку 16 с системой подачи воздуха 3. Скруббер 12 соединен с трубопроводом 17 подачи воды и с трубопроводом 18 удаления воды с загрязнениями. Сепаратор 9 соединен с трубопроводом 19 удаления загрязнений. Компрессор 7 соединен с выходным трубопроводом 20. Клапан сброса отработавших газов 8 из системы выхлопа отработавших газов 5 связан с трубопроводом выхода в атмосферу 21. Компрессор 7 имеет промежуточные между ступенями и концевой газовоздушные холодильники, привод вентиляторов которых связан с валом компрессора 7.
Генератор компримированного инертного газа работает следующим образом.
Отработавшие газы двигателя внутреннего сгорания 1, представляющие собой смесь продуктов сгорания, содержащую незначительное количество свободного несвязанного (избыточного) кислорода O2, через систему выхлопа отработавших газов 5 с клапаном сброса отработавших газов 8 подаются в сепаратор 9, где они очищаются от твердых и жидких несгоревших остатков топлива (сажа, нагар). Сепаратор 9 может быть выполнен как центробежным (циклон), так и фильтрующим. Из сепаратора 9 очищенные газы поступают в каталитический конвертор 10, где на катализаторных сетках происходит окисливание оксидов углерода СО, азота NOX, углеводорода СН, содержащихся в газах, и связывание части свободного кислорода О2. Очистка газов в сепараторе 9 от сажи предотвращает забивание ею катализаторных сеток каталитического конвертора 10. Из каталитического конвертора 10 газы направляются в газовоздушный теплообменник 11, где охлаждаются до температуры не выше 50°С. Вентилятор 13, приводимый от выходного ведущего вала 2, обдувает потоком окружающего воздуха радиаторную решетку газовоздушного теплообменника 11, обеспечивая теплообмен потока воздуха с потоком смеси газов. Газы из газовоздушного теплообменника 11 направляются в скруббер 12, где за счет взаимодействия распыленного потока воды и потока смеси газов происходит окончательная очистка, охлаждение и увлажнение газов перед подачей их в компрессор 7 с целью обеспечения нормальной его работы. Кроме того, вода вымывает из потока смеси газов не только сажу и другие механические включения, но и водорастворимые соединения серы, альдегидов. Подача воды в скруббер 12 может осуществляться как от оборотной замкнутой системы, где загрязненную воду очищают и охлаждают, так и от открытой, где загрязненную воду сбрасывают во внешнюю среду. Из скруббера 12 газы направляются в компрессор 7, где сжимаются и подаются по выходному трубопроводу 20 потребителю уже как компримированный инертный газ. Уровень компримирования газа определяется целью применения его. Для вентиляции цистерн или очистки и продувки магистральных трубопроводов достаточно давления газа 1-1,5 МПа, для газлифтного восстановления нефтяной скважины необходимо давление 8-10 МПа и более. В последнем случае следует подключить дополнительные ступени сжатия компрессора 7. Для согласования расходов газа через компрессор 7 и двигатель внутреннего сгорания 1 в этом случае система управления 6 открывает клапан сброса отработавших газов 8 и излишки газа выбрасываются в атмосферу. Кроме того, при повышении противодавления компрессору 7 в сети потребителя потребляемая мощность компрессора 7 будет нарастать, и для того чтобы сохранить режим работы двигателя внутреннего сгорания 1, клапан сброса отработавших газов 8 сбросит излишки газа и приведет баланс мощностей двигателя внутреннего сгорания 1 и компрессора 7 в норму. Клапан сброса отработавших газов 8 служит также для обеспечения запуска двигателя внутреннего сгорания 1, который производят при отключенном, для снижения мощности стартера, от выходного ведущего вала 2 компрессоре 7. При запуске клапан сброса отработавших газов 8 полностью открыт и выхлоп выбрасывается в атмосферу. По подключении компрессора 7 к выходному ведущему валу 2 клапан сброса отработавших газов 8 закрывается на необходимую величину. Решением технической задачи по уменьшению содержания свободного кислорода О2 в отработавших газах выхлопа двигателя внутреннего сгорания 1 до заданного уровня является повышение полноты сгорания топлива в двигателе внутреннего сгорания 1 и снижение коэффициента избытка воздуха . В генераторе это достигается направлением части отработавших газов, в количестве до 20% у дизеля и до 12% у карбюраторного двигателя от количества воздуха, на входе в двигатель внутреннего сгорания 1 в систему подачи воздуха 3. Подобная рециркуляция применяется для повышения полноты сгорания топлива с целью снижения токсичности и дымности отработавших газов (см. “Двигатели внутреннего сгорания”. В.Н.Луканин. Москва, “Высшая школа”, 1985 г.). Сходное с рециркуляцией воздействие оказывает подача воды в воздух на входе в двигатель внутреннего сгорания 1. Поэтому отработавшие газы направляются из выходного коллектора 14 скруббера 12, где они очищены, охлаждены и насыщены водой, в систему подачи воздуха 3.
Для повышения полноты сгорания топлива возможно применение и других способов, например добавление в дизельное топливо бензина в количестве, не оказывающем негативного воздействия на топливную аппаратуру дизеля. Рециркуляция снижает концентрацию кислорода в газах. Это можно показать на примере дизеля. Коэффициент избытка воздуха в большинстве случаев у дизелей принят в пределах 1,4-1,8. Учитывая то обстоятельство, что выхлоп двигателя внутреннего сгорания 1 направлен в магистраль, сообщающую его с компрессором 7, то давление газов на выхлопе двигателя внутреннего сгорания 1 возрастает, чтобы преодолеть гидравлическое сопротивление магистрали. Это приводит к росту коэффициента остаточных газов и снижению коэффициента наполнения цилиндров дизеля. Поэтому с учетом этих обстоятельств можно принять коэффициент избытка воздуха по величине не более 1,5. С учетом принятых мер по повышению полноты сгорания топлива, в том числе работы каталитического конвектора 10, примем коэффициент полноты сгорания топлива равным 1. С учетом этих допущений и принимая во внимание, что в газах, направляемых на циркуляцию, остатков воздуха относительно мало, следует, что в отработавших газах доля воздуха равна
Х=(1-Y) -1=(1-0,2)1,5-1=0,2,
где Х – величина доли воздуха относительно количества смеси газов и воздуха на входе в дизель;
Y=0,2 – величина рециркуляции относительно количества смеси газов и воздуха на входе в дизель.
Концентрация воздуха в отработавших газах будет равна
X=Х/ ×100%=0,2/1,5×100% 13%.
Концентрация кислорода будет в этом случае равна
КО2=Х×С=13×0,23 3%,
где С=0,23 – весовое содержание кислорода в воздухе.
Сравнивая величину КO2=3% с концентрацией кислорода в инертном газе – 10%, генерируемом известной компрессорно-мембранной азотной установкой типа УКМ для генерации азотно-воздушных смесей на шасси КрАЗ-63221 (КрАЗ-260Г) совместно с бустерной насосно-компрессорной установкой УБ на шасси КрАЗ-65101 (65053) или Урал-4320, изготавливаемых ЗАО “НПАК “РАНКО” для применения при освоении или восстановлении нефтяных скважин и для иной работы на нефтепромыслах, можно сделать вывод, что производимый генератором по заявляемому изобретению инертный газ содержит в 3,3 раза меньше свободного кислорода, чем азотно-воздушные смеси, генерируемые установками УКМ и УБ, принятыми повсеместно в эксплуатацию как аппараты, обеспечивающие гарантированную взрывобезопасность при работе с горючими газами и парами. Учитывая флегматизирующее воздействие воды, содержащейся в инертном газе (см. “Основы техники взрывобезопасности при работе с горючими газами и парами”, А.И.Розловский, Москва, Химия, 1980 г.), на смесь инертного газа с горючими газами или парами, можно сделать твердообоснованный вывод, что инертный газ, производимый генератором, вполне соответствует, при применении, условиям обеспечения взрывобезопасности при работе с горючими газами и парами. Генератор с двигателем внутреннего сгорания 1 карбюраторного типа производит инертный газ с еще меньшим содержанием свободного кислорода. Система управления 6 аналогична прототипу заявляемого изобретения (US, патент №3725012, МКИ В 01 J 7/00, 03.04.1973) и служит для управления работой генератора и поддерживает режим работы генератора, воздействуя на систему подачи топлива 4 (обороты двигателя 1), на клапан сброса отработавших газов 8 (согласование расходов рабочего тела через двигатель 1 и компрессор 7) и на регулирующую заслонку 16 (изменение величины рециркуляции по необходимости и в зависимости от возможности изменения концентрации кислорода в инертном газе с целью улучшения термодинамических показателей работы двигателя внутреннего сгорания 1).
Примером воплощения изобретения является генератор компримированного инертного газа, разработанный заявителями на базе дизель-компрессора УКП-80 (СД-9/101), с параметрами газа: расход – 0,16 кгс/сек, давление – 8 МПа, температура – 40°С, не более. Генератор дешевле и конструктивно проще, чем, например, установка УКМ-УБ, поскольку последняя основана на дорогостоящей мембранной технологии разделения газов.
Генератор более энергетически эффективен, чем аналог и прототип, поскольку не используется сжигание дополнительного топлива, и двигатель работает на расчетном, оптимальном по экономичности режиме.
Использование изобретения в практике позволит быстро, экономично и с гарантированной взрывобезопасностью проводить работы с горючими газами и парами в нефтяной, газовой и химической промышленности.
Формула изобретения
Генератор компримированного инертного газа, содержащий двигатель внутреннего сгорания, выходной ведущий вал, системы подачи воздуха и топлива и выхлопа отработавших газов двигателя, систему управления, компрессор, сообщенный с системой выхлопа и приводимый в движение ведущим валом, а также сепаратор, каталитический конвертор, газовоздушный теплообменник с приводом вентилятора от ведущего вала, скруббер, установленные и последовательно сообщенные друг с другом в магистрали, сообщающей компрессор с системой выхлопа, отличающийся тем, что система выхлопа включает нормально закрытый клапан сброса отработавших газов в атмосферу, а система подачи воздуха сообщена магистралью, которая включает регулирующую заслонку, с выходным коллектором скруббера.
РИСУНКИ
|
|