|
|
(21), (22) Заявка: 2003135194/09, 03.12.2003
(24) Дата начала отсчета срока действия патента:
03.12.2003
(45) Опубликовано: 10.07.2005
(56) Список документов, цитированных в отчете о поиске:
RU 2211485 C1, 27.07.2003. RU 2044347 C1, 20.09.1995. DE 19845988 А1, 08.04.1999. DE 4416463 А1, 17.11.1994.
Адрес для переписки:
188540, Ленинградская обл., г. Сосновый Бор, ФГУП “НИТИ им. А.П. Александрова”
|
(72) Автор(ы):
Дашук С.П. (RU), Борисов В.Ф. (RU)
(73) Патентообладатель(и):
Федеральное государственное унитарное предприятие “Научно-исследовательский технологический институт им. А.П. Александрова” (RU)
|
(54) ИМПУЛЬСНО-ТОКОВЫЙ ИМИТАТОР КИНЕТИКИ ЯДЕРНОГО РЕАКТОРА
(57) Реферат:
Изобретение относится к области аналоговой вычислительной техники и может быть использовано для поверки приборов измерения реактивности ядерных реакторов (реактиметров). Импульсно-токовый имитатор кинетики ядерного реактора содержит m пороговых устройств, m ключей выбора порога, m последовательно соединенных декадных усилителей, m электронных коммутаторов, n-m-1 последовательно соединенных декадных делителей частоты, первую группу из m соединенных параллельно ключей выбора частоты, вторую группу из n-m ключей выбора частоты, группу из n-m соединенных параллельно ключей выбора режима. Объединенные входы ключей выбора порога подключены к выходу высоковольтного усилителя, а выход каждого ключа выбора порога подключен ко входу своего порогового устройства, выход каждого из которых подключен к управляющему входу своего электронного коммутатора, входы электронных коммутаторов соединены с выходами декадных усилителей, а выходы объединены с выходом группы ключей выбора режима и со входом преобразователя напряжение – частота, выход инвертирующего усилителя подключен ко входу первого декадного усилителя и ко входу группы ключей выбора режима, вход первой группы ключей выбора частоты соединен с выходом преобразователя напряжение – частота и со входом первого декадного делителя частоты, а выход – с объединенными выходами второй группы ключей выбора частоты и со входом формирователя импульсов тока камеры деления, каждый из входов второй группы ключей выбора частоты подключен ко входу своего декадного делителя частоты, кроме последнего в этой группе ключей, вход которого подключен к выходу последнего декадного делителя частоты, причем ключи выбора порога и ключи выбора частоты первой группы имеют общий привод с первыми m ключами выбора величины тока, а ключи выбора режима и ключи выбора частоты второй группы имеют общий привод с остальными n-m ключами выбора величины тока. Технический результат – обеспечение на всех токовых диапазонах имитатора выполнения соотношения закона Кулона для токового и частотного каналов, что позволяет производить поверку реактиметров с импульсно-токовым входом по входным сигналам, адекватным сигналам с реального детектора нейтронов. 1 з.п.ф-лы, 1 ил.

Изобретение относится к области аналоговой вычислительной техники и может быть использовано для поверки приборов измерения реактивности ядерных реакторов (реактиметров).
Известно устройство моделирования реактора [1], содержащее три последовательно соединенных интегратора, дополнительный интегратор, суммирующий усилитель, перемножитель и инвертирующий усилитель.
Недостатками устройства являются единственное значение задаваемой реактивности и воспроизведение реактивности в упрощенном виде: по одногрупповой модели учета запаздывающих нейтронов.
Известен имитатор кинетики ядерного реактора [2], содержащий измерительный усилитель, охваченный обратной связью, состоящей из шести RC-цепочек, инвертирующий усилитель, группу входных резисторов с ключами задания величины реактивности, резисторы формирования выходного тока с ключами выбора величины тока, коммутатор знака реактивности, преобразователь напряжение-частота, формирователь импульсов тока камеры деления и высоковольтный усилитель. В этом имитаторе устранены недостатки, связанные с одногрупповым упрощением модели учета запаздывающих нейтронов и расширен диапазон значений задаваемых реактивностей.
Недостатком такого имитатора является то, что при его работе в импульсно-токовом режиме он обеспечивает имитацию, адекватную реальному сигналу импульсно-токового датчика только на одном из своих токовых поддиапазонов. При адекватной имитации для выходных сигналов имитатора во всех его токовых поддиапазонах должно выполняться соотношение I=Q F (закон Кулона), где I – выходной ток на токовом выходе имитатора, соответствующий току импульсно-токовой камеры деления реального детектора нейтронов, F – частота импульсов тока на частотном выходе имитатора, соответствующая частоте импульсов тока импульсно-токовой камеры деления, Q – единичный заряд импульсно-токовой камеры деления.
Предлагаемым изобретением решается задача создания импульсно-токового имитатора кинетики ядерного реактора, позволяющего повысить достоверность поверки реактиметров с импульсно-токовым входом.
Технический результат, за счет которого достигается решение поставленной задачи, заключается в обеспечении на всех токовых поддиапазонах имитатора выполнения соотношения закона Кулона для токового и частотного каналов, что позволяет производить поверку реактиметров с импульсно-токовым входом по входным сигналам, адекватным сигналам с реального детектора нейтронов.
Технический результат достигается за счет того, что в известный импульсно-токовый имитатор кинетики ядерного реактора, содержащий последовательно включенные измерительный усилитель, охваченный обратной связью, состоящей из шести RC-цепочек, и инвертирующий усилитель, группу входных резисторов с коммутирующими ключами, объединенных с входом измерительного усилителя, высоковольтный усилитель со входом, подключенным к выходу инвертирующего усилителя, n параллельно соединенных последовательных цепочек из резисторов формирования выходного тока и ключей выбора величины тока, в каждой из которых начала объединены с выходом высоковольтного усилителя, а концы – с токовым выходом имитатора, коммутатор выбора знака реактивности, первый вход которого соединен с выходом измерительного усилителя, а второй вход – с выходом инвертирующего усилителя, причем выход коммутатора объединен с ключами группы входных резисторов, преобразователь напряжение-частота и формирователь импульсов тока камеры деления, выход которого является частотным выходом имитатора, дополнительно введены m пороговых устройств, m ключей выбора порога, m последовательно соединенных декадных усилителей, m электронных коммутаторов, n-m-1 последовательно соединенных декадных делителей частоты, первая группа из m соединенных параллельно ключей выбора частоты, вторая группа из n-m ключей выбора частоты, группа из n-m соединенных параллельно ключей выбора режима, причем объединенные входы ключей выбора порога подключены к выходу высоковольтного усилителя, а выход каждого ключа выбора порога подключен ко входу своего порогового устройства, выход каждого из которых подключен к управляющему входу своего электронного коммутатора, входы электронных коммутаторов соединены с выходами декадных усилителей, а выходы объединены с выходом группы ключей выбора режима и со входом преобразователя напряжение – частота, выход инвертирующего усилителя подключен ко входу первого декадного усилителя и ко входу группы ключей выбора режима, вход первой группы ключей выбора частоты соединен с выходом преобразователя напряжение – частота и со входом первого декадного делителя частоты, а выход – с объединенными выходами второй группы ключей выбора частоты и со входом формирователя импульсов тока камеры деления, каждый из входов второй группы ключей выбора частоты подключен ко входу своего декадного делителя частоты, кроме последнего в этой группе ключей, вход которого подключен к выходу последнего декадного делителя частоты, причем ключи выбора порога и ключи выбора частоты первой группы имеют общий привод с первыми m ключами выбора величины тока, а ключи выбора режима и ключи выбора частоты второй группы имеют общий привод с остальными n-m ключами выбора величины тока. Напряжение порога срабатывания Uпi (В) i-го порогового устройства выбирается из условия
Uпi=Ri Q Fmax, где
, причем m=lg (Imax/Q Fmax);
Imax=I1 – максимальный выходной ток имитатора, [А];
Fmах – максимальная частота преобразователя напряжение – частота, соответствующая максимальному выходному напряжению инвертирующего усилителя [имп/сек];
Ri=Uном/Ii – сопротивление i-го резистора формирования выходного тока [Ом];
Uном – номинальное выходное напряжение высоковольтного усилителя [В];
Ii=10Ii+1 – значение тока i-того диапазона тока [А];
Q – единичный заряд импульсно-токовой камеры деления [К].
Признаки, отличающие предлагаемый имитатор кинетики от прототипа, – наличие m пороговых устройств, m ключей выбора порога, m последовательно соединенных декадных усилителей, m электронных коммутаторов, n-m-1 последовательно соединенных декадных делителей частоты, первой группы из m соединенных параллельно ключей выбора частоты, второй группы из n-m ключей выбора частоты, группы из n-m соединенных параллельно ключей выбора режима. Объединенные входы ключей выбора порога подключены к выходу высоковольтного усилителя, а выход каждого ключа выбора порога подключен ко входу своего порогового устройства, выход каждого из которых подключен к управляющему входу своего электронного коммутатора, входы электронных коммутаторов соединены с выходами декадных усилителей, а выходы объединены с выходом группы ключей выбора режима и со входом преобразователя напряжение – частота, выход инвертирующего усилителя подключен ко входу первого декадного усилителя и ко входу группы ключей выбора режима, вход первой группы ключей выбора частоты соединен с выходом преобразователя напряжение – частота и со входом первого декадного делителя частоты, а выход – с объединенными выходами второй группы ключей выбора частоты и со входом формирователя импульсов тока камеры деления, каждый из входов второй группы ключей выбора частоты подключен ко входу своего декадного делителя частоты, кроме последнего в этой группе ключей, вход которого подключен к выходу последнего декадного делителя частоты, причем ключи выбора порога и ключи выбора частоты первой группы имеют общий привод с первыми m ключами выбора величины тока, а ключи выбора режима и ключи выбора частоты второй группы имеют общий привод с остальными n-m ключами выбора величины тока. Напряжение порога срабатывания Uпi [В] i-го порогового устройства выбирается из условия
Uпi=Ri Q Fmax,
где , причем m=lg(Imax/Q Fmax);
Imax=I1 – максимальный выходной ток имитатора [А];
Fmax – максимальная частота преобразователя напряжение – частота, соответствующая максимальному выходному напряжению инвертирующего усилителя [имп/сек];
Ri=Uном/Ii – сопротивление i-го резистора формирования выходного тока [Ом];
Uном – номинальное выходное напряжение высоковольтного усилителя [В];
Ii=10Ii+1 – значение тока i-того диапазона тока [А];
Q – единичный заряд импульсно-токовой камеры деления [К].
Совокупность вышеперечисленных признаков позволяет обеспечить на любом из выбранных токовых поддиапазонов имитатора соответствие выходного импульсно-токового сигнала имитатора реальному сигналу импульсно-токовой камеры деления, подчиняющемуся закону Кулона.
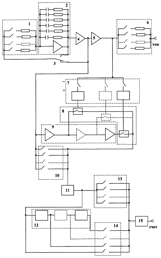
На чертеже приведена электрическая схема импульсно-токового имитатора кинетики ядерного реактора.
Имитатор содержит группу 1 входных резисторов с коммутирующими ключами, измерительный усилитель 2, охваченный обратной связью, состоящей из шести RC цепочек, коммутатор 3 выбора знака реактивности, инвертирующий усилитель 4, высоковольтный усилитель 5, группу 6 цепочек из резисторов формирования выходного тока и ключей выбора величины тока, группу 7 пороговых устройств с ключами выбора порога, группу 8 электронных коммутаторов, группу 9 декадных усилителей, группу 10 ключей выбора режима, преобразователь 11 напряжение-частота, группу 12 декадных делителей частоты, первую группу 13 ключей выбора частоты, вторую группу 14 ключей выбора частоты и формирователь 15 импульсов тока камеры деления.
Группа 1 входных резисторов с коммутирующими ключами подключена с одной стороны ко входу измерительного усилителя 2, а с другой – к выходу коммутатора 3 выбора знака реактивности. Первый вход коммутатора 3 подключен к выходу измерительного усилителя 2, охваченного обратной связью, состоящей из шести RC цепочек. Выход усилителя 2 соединен со входом инвертирующего усилителя 4, а второй вход коммутатора 3 подключен к точке соединения выхода инвертирующего усилителя 4, входа высоковольтного усилителя 5, входа первого декадного усилителя группы 9 декадных усилителей и входа группы 10 ключей выбора режима. Группа 7 пороговых устройств с ключами выбора порога со стороны ключей соединена с выходом высоковольтного усилителя 5 и со входом группы 6 цепочек из резисторов формирования выходного тока и ключей выбора величины тока, выход которой является токовым выходом имитатора. Группа 7 пороговых устройств с ключами выбора порога со стороны пороговых устройств подключена к соответствующим управляющим входам электронных коммутаторов группы 8 электронных коммутаторов, входы которых подключены к соответствующим выходам декадных усилителей группы 9 декадных усилителей, а выходы объединены с выходом группы 10 ключей выбора режима и входом преобразователя 11 напряжение-частота. Выходы первой группы 13 и второй группы 14 ключей выбора частоты подключены ко входу формирователя 15 импульсов тока камеры деления, выход которого является частотным выходом имитатора. Каждый из входов второй группы 14 ключей выбора частоты подключен ко входу одного из декадных делителей частоты группы 12 декадных делителей частоты, кроме последнего в этой группе ключей, который подключен к выходу последнего декадного делителя частоты. Вход первой группы 13 ключей выбора частоты соединен с выходом преобразователя 11 напряжение-частота и со входом первого декадного усилителя группы 12 декадных усилителей.
Импульсно-токовый имитатор работает следующим образом.
Работа токового канала имитатора идентична работе устройства-прототипа. А именно, при необходимости сформировать сигнал с положительной реактивностью коммутатор 3 устанавливается в положение “+” и при замыкании одного из ключей группы 1 входных резисторов начинается процесс увеличения выходного сигнала на усилителе 2 и инверторе 4. Скорость изменения выходного сигнала, величина которой определяется выбранным входным резистором, соответствует скорости изменения тока с детектора, установленного в ядерном реакторе. Сигнал с выхода инвертора 4 поступает на вход высоковольтного усилителя 5. На выходе высоковольтного усилителя 5 формируется сигнал с номинальным уровнем 100 В, который через один из выбранных ключей группы 6 резисторов формирования выходного тока поступает на токовый выход имитатора. При этом уровне выходного напряжения усилителя 5 выходное сопротивление имитатора в диапазоне рабочих значений токов имитатора 10-9-10-3 А составляет соответственно 100 гОм – 100 кОм, что близко к значениям выходного сопротивления реального детектора нейтронов.
Отрицательное значение реактивности устанавливается путем переключения коммутатора 3 в положение “-”. Начинается разряд конденсаторов в цепи обратной связи усилителя 2. Ток на токовом выходе имитатора уменьшается от номинального до минимального значения.
За основу при построении импульсного канала имитатора принято положение, в соответствии с которым для любого из выбранных токовых поддиапазонов имитатора на его частотном выходе по отношению к токовому выходу должно выполняться соотношение закона Кулона, характерного для реального детектора нейтронов:
I=Q F, где
I – ток на токовом выходе имитатора [А];
F – частота импульсов тока на частотном выходе имитатора [имп/сек];
Q – единичный заряд импульсно-токовой камеры деления [К].
Это обеспечивается следующим образом. Выбирается количество n используемых в схеме имитатора токовых поддиапазонов и значения верхних пределов формируемых в них токов, количество m декадных усилителей в соответствии с выражением m=lg(Imax/Q Fmax) (коэффициент усиления по напряжению декадного усилителя равен 10) и количество n-m-1 декадных делителей частоты (коэффициент деления частоты декадного делителя частоты равен 10). Выбирается Fmax – максимальная частота преобразователя напряжение – частота, соответствующая максимальному выходному напряжению инвертирующего усилителя 4 [имп/сек]. Выбираются сопротивления резисторов формирования выходного тока в соответствии с выражением Ri=Uном/Ii. Выбираются напряжения порогов срабатывания Uпi [В] для каждого из m пороговых устройств в соответствии с выражением Uпi=Ri Q Fmax.
Для дальнейшего пояснения работы импульсного канала зададим конкретные значения Imax, Q, n (n – количество токовых поддиапазонов имитатора, соответствующее количеству параллельно соединенных последовательных цепочек из резисторов формирования выходного тока и ключей выбора величины тока в группе 6). Выберем заряд Q=10-13 К, соответствующий детектору нейтронов на базе импульсно-токовой камеры типа КНК-15. Выберем семь токовых поддиапазонов имитатора, используемых при поверке реактиметров в наибольшем числе практических случаев. Верхние пределы формируемых на этих поддиапазонах токов составляют 10-9, 10-8, 10-7, 10-6, 10-5, 10-4, 10-3А. Зададим максимальную частоту выходных импульсов имитатора, соответствующую максимальному напряжению на выходе инвертирующего усилителя 4: Fmax=106 имп/сек. Вычислим параметры m, n-m, n-m-1, задающие количества соответствующих дополнительных элементов, введенных в схему имитатора в соответствии с предлагаемым изобретением, а также сопротивления Ri резисторов формирования выходного тока имитатора и напряжения порогов срабатывания Uпi [В] для каждого из от пороговых устройств:
m=lg(Imax/Q Fmax)=4,
n-m=3,
n-m-1=2,
R1=Uном/I1=100/10-3=105 Ом,
R2=Uном/I2=100/10-4=106 Ом,
R3=Uном/I3=100/10-5=107 Ом,
R4=Uном/I4=100/10-6=108 Ом,
R5=Uном/I5=100/10-7=109 Ом,
R6=Uном/I6=100/10-8=1010 Ом,
R7=Uном/I6=100/10-9=1011 Ом,
Uп1=R1 Q Fmax=105 10-13 106=0,01 B,
Uп2=R2 Q Fmax=106 10-13 106=0,1 В,
Uп3=R3 Q Fmax=107 1013 106=1 В,
Uп4=R4 Q Fmax=108 10-13 106=10 В.
Выберем первый токовый поддиапазон имитатора с верхним пределом формируемого тока 10-3 А, замкнув первый ключ в группе 6 из резисторов формирования выходного тока и ключей выбора величины тока (здесь и ниже использована следующая нумерация ключей: в группах 6, 10, 13, 14 – нумерация ключей сверху вниз, а в группе 7 – справа налево). Одновременно с этим будут замкнуты находящиеся с ним на общем приводе первый ключ группы 7 пороговых устройств и первый ключ первой группы 13 ключей выбора частоты. Тем самым к выходу высоковольтного усилителя будет подключено первое пороговое устройство с порогом срабатывания 0,01 В, а выход преобразователя 11 напряжение-частота соединен со входом формирователя 15 импульсов тока камеры деления. Каждое пороговое устройство группы 7 настроено таким образом, что при напряжении на его входе ниже порогового уровня оно включает соединенный с ним коммутатор группы 8, а при напряжении выше порогового уровня – отключает его.
Рассмотрим формирование сигнала, соответствующего отрицательной реактивности. При этом токовый канал имитатора работает так, как было описано выше, а в импульсном канале происходит следующее. В исходном состоянии напряжение на выходе высоковольтного усилителя 5 выше порогового уровня подключенного к нему первого порогового устройства, поэтому управляемый этим пороговым устройством коммутатор группы 8 отключен так же, как и остальные коммутаторы группы 8. Таким образом, на вход преобразователя 11 напряжение – частота сигнал не подается и, соответственно, на частотном выходе имитатора сигнал отсутствует. В процессе снижения напряжения на выходе высоковольтного усилителя 5 оно достигает первого порогового значения, при этом первое пороговое устройство подключает через коммутатор ко входу преобразователя 11 напряжение – частота цепочку из четырех последовательно соединенных декадных усилителей группы 9, на вход которой подано выходное напряжение инвертирующего усилителя 4. Поскольку достигнутый на выходе высоковольтного усилителя 5 порог напряжения на четыре порядка ниже номинального напряжения этого усилителя (Uп1=0,01 В; Uном=100 В), то в этот момент времени на выходе инвертирующего усилителя 4 напряжение также на четыре порядка ниже максимального напряжения этого усилителя, соответствующего максимальной частоте преобразователя 11 напряжение-частота. Это напряжение усиливается на четыре порядка цепочкой из четырех декадных усилителей, в результате чего на вход преобразователя 11 поступает напряжение, соответствующее его максимальной выходной частоте 106 имп/сек. Импульсы с частотой 106 имп/сек с выхода преобразователя 11 через первый ключ первой группы 13 ключей выбора частоты подаются на вход формирователя 15 и на частотном выходе имитатора появляется сигнал, имитирующий выходные импульсы детектора нейтронов. При этом для выходного тока имитатора на токовом выходе (I=Uп1/R1=0,01/105=10-7 А) и выходной частоты имитатора на частотном выходе (106 имп/сек) будет выполняться соотношение закона Кулона:
Q=I/F=10-7 [A]/106 [имп/сек]=10-13 К.
Это соотношение будет выполняться и далее в процессе продолжающейся отработки имитатором сигнала отрицательной реактивности.
Аналогичным образом будет отрабатываться имитатором отрицательная реактивность при выборе одного из первых m токовых поддиапазонов: 10-4 А (Uп2=0,1 В, подключены три декадных усилителя), 10-5 А (Uп3=1 В, подключены два декадных усилителя), 10-6 А (Uп4=10 В, подключен один декадный усилитель). То есть при работе имитатора на одном из первых m токовых поддиапазонов сначала будет иметь место только сигнал на его токовом выходе, а при снижении выходного тока до уровня 10-7 А будет появляться сигнал на частотном выходе имитатора, удовлетворяющий соотношению закона Кулона по отношению к сигналу токового выхода имитатора. При выборе токового поддиапазона с номером m+1 (в рассматриваемом случае пятый токовый поддиапазон с верхним пределом формируемого тока 10-7 А) включаются одновременно находящиеся на общем приводе ключи: пятый ключ из группы 6 ключей выбора величины выходного тока, первый ключ из группы 10 ключей выбора режима и первый ключ второй группы 14 ключей выбора частоты. В этом случае реализуется режим, соответствующий прототипу изобретения, когда выход инвертирующего усилителя 4 оказывается непосредственно подключен ко входу преобразователя 11, выход которого, в свою очередь, подключен ко входу формирователя 15, и сразу же после включения имитатора на его токовом и частотном выходах появляются сигналы, удовлетворяющие соотношению закона Кулона. Точно так же одновременно появляются сигналы на токовом и частотном выходах имитатора при выборе шестого токового поддиапазона с верхним пределом формируемого тока 10-8 А, когда совместно включаются: шестой ключ из группы 6 ключей выбора величины выходного тока, второй ключ из группы 10 ключей выбора режима и второй ключ второй группы 14 ключей выбора частоты. В этом случае выход инвертирующего усилителя 4 по-прежнему подключен ко входу преобразователя 11, выход которого соединен со входом формирователя 15 через первый декадный делитель частоты группы 12 декадных делителей частоты, который обеспечивает деление на 10 выходной частоты преобразователя 11, сохраняя тем самым выполнение соотношения закона Кулона для выходов имитатора. Действительно, при выбранном начальном выходном токе 105 А на выходе преобразователя 11 частота импульсов равна 106 имп/сек, а после деления на 10 декадным делителем частоты на вход формирователя 15 будут поданы импульсы с частотой 105 имп/сек. Соответственно, для выходов имитатора будет выполняться соотношение закона Кулона:
Q=I/F=10-8 [A]/105 [имп/сек]=10-13 К.
Это соотношение будет сохраняться в процессе снижения выходного сигнала имитатора, сопровождающего отрицательную реактивность.
При выборе седьмого токового поддиапазона с верхним пределом формируемого тока 10-9 А будут включены: седьмой ключ из группы 6 ключей выбора величины выходного тока, третий ключ из группы 10 ключей выбора режима и третий ключ второй группы 14 ключей выбора частоты. Выход преобразователя 11 подключен ко входу формирователя 15 через два декадных делителя частоты из группы 12, которые обеспечивают деление на 100 выходной частоты преобразователя 11. Таким образом, и в этом случае сохраняется выполнение соотношения закона Кулона:
Q=I/F=10-9 [A]/104 [имп/сек]=10-13 К.
Аналогично, но только в обратном порядке будут происходить процессы в схеме имитатора при формировании сигналов с положительной реактивностью.
В качестве преобразователя напряжение-частота может быть использована микросхема 1108 ПП1; измерительный усилитель, инвертор и высоковольтный усилитель могут быть выполнены на микросхемах 140УД17, 140УД24; пороговые устройства – на компараторах К554СА3А, снабженных входными ограничителями напряжения; коммутаторы – на микросхемах 561КП1; декадные делители частоты – на счетчиках 561ИЕ14, а в качестве резисторов формирования выходного тока могут быть использованы резисторы МРХ, МВСГ.
СПИСОК ЛИТЕРАТУРЫ
1. Б.Я.Коган. Электронные моделирующие устройства и их применение для исследования систем автоматического регулирования. Москва. 1963 г., стр.426, рис.251.
2. Патент РФ №2211485, G 06 G 7/48, Бюл. №24, 2003 г.
Формула изобретения
1. Импульсно-токовый имитатор кинетики ядерного реактора, содержащий последовательно включенные измерительный усилитель, охваченный обратной связью, состоящей из шести RC цепочек, и инвертирующий усилитель, группу входных резисторов с коммутирующими ключами, объединенных с входом измерительного усилителя, высоковольтный усилитель со входом, подключенным к выходу инвертирующего усилителя, n параллельно соединенных последовательных цепочек из резисторов формирования выходного тока и ключей выбора величины тока, в каждой из которых начала объединены с выходом высоковольтного усилителя, а концы – с токовым выходом имитатора, коммутатор выбора знака реактивности, первый вход которого соединен с выходом измерительного усилителя, а второй вход – с выходом инвертирующего усилителя, причем выход коммутатора объединен с ключами группы входных резисторов, преобразователь напряжение – частота и формирователь импульсов тока камеры деления, выход которого является частотным выходом имитатора, отличающийся тем, что в него дополнительно введены m пороговых устройств, m ключей выбора порога, m последовательно соединенных декадных усилителей, m электронных коммутаторов, n-m-1 последовательно соединенных декадных делителей частоты, первая группа из m соединенных параллельно ключей выбора частоты, вторая группа из n-m ключей выбора частоты, группа из n-m соединенных параллельно ключей выбора режима, причем объединенные входы ключей выбора порога подключены к выходу высоковольтного усилителя, а выход каждого ключа выбора порога подключен ко входу своего порогового устройства, выход каждого из которых подключен к управляющему входу своего электронного коммутатора, входы электронных коммутаторов соединены с выходами декадных усилителей, а выходы объединены с выходом группы ключей выбора режима и со входом преобразователя напряжение – частота, выход инвертирующего усилителя подключен ко входу первого декадного усилителя и ко входу группы ключей выбора режима, вход первой группы ключей выбора частоты соединен с выходом преобразователя напряжение – частота и со входом первого декадного делителя частоты, а выход – с объединенными выходами второй группы ключей выбора частоты и со входом формирователя импульсов тока камеры деления, каждый из входов второй группы ключей выбора частоты подключен ко входу своего декадного делителя частоты кроме последнего в этой группе ключей, вход которого подключен к выходу последнего декадного делителя частоты, причем ключи выбора порога и ключи выбора частоты первой группы имеют общий привод с первыми m ключами выбора величины тока, а ключи выбора режима и ключи выбора частоты второй группы имеют общий привод с остальными n-m ключами выбора величины тока.
2. Импульсно-токовый имитатор кинетики ядерного реактора по п.1, отличающийся тем, что напряжение порога срабатывания Uпi, (В), i-го порогового устройства выбирается из условия
Uпi=Ri·Q·Fmax,
где , причем m=lg (Imax/Q·Fmax);
Imax=I1 – максимальный выходной ток имитатора, [А];
Fmax – максимальная частота преобразователя напряжение – частота, соответствующая максимальному выходному напряжению инвертирующего усилителя, [имп/сек];
Ri=Uном/Ii – сопротивление i-го резистора формирования выходного тока, [Ом];
Uном – номинальное выходное напряжение высоковольтного усилителя [В];
Ii=10 Ii+1 – значение тока i-го диапазона тока, [А];
Q – единичный заряд импульсно-токовой камеры деления, [К].
РИСУНКИ
|
|