|
(21), (22) Заявка: 2003125346/28, 20.08.2003
(24) Дата начала отсчета срока действия патента:
20.08.2003
(43) Дата публикации заявки: 20.02.2005
(45) Опубликовано: 10.07.2005
(56) Список документов, цитированных в отчете о поиске:
Драбкин А.А., Зузенко В.Л. Антенно-фидерные устройства. М.: Сов.радио, 1961, с.14-15. SU 1241066 A1, 30.06.1986. RU 2090820 С1, 20.09.1997. US 3662387 А, 09.05.1972. DE 3901345 A1, 21.11.1991.
Адрес для переписки:
390000, г.Рязань, ул. Каляева, 32, ФГУП ГРПЗ, отдел 149, В.И. Калинкину
|
(72) Автор(ы):
Русских Г.П. (RU), Шелуднева Г.В. (RU)
(73) Патентообладатель(и):
ФЕДЕРАЛЬНОЕ ГОСУДАРСТВЕННОЕ УНИТАРНОЕ ПРЕДПРИЯТИЕ “ГОСУДАРСТВЕННЫЙ РЯЗАНСКИЙ ПРИБОРНЫЙ ЗАВОД” (RU)
|
(54) ДЕТЕКТОРНЫЙ ПРЕОБРАЗОВАТЕЛЬ МОЩНОСТИ
(57) Реферат:
Изобретение относится к сверхвысокочастотной (СВЧ) технике, а именно к технике антенно-фидерных устройств радиоэлектронных систем различного назначения. Технический результат – повышение равномерности коэффициента преобразования в широком диапазоне частот. Для достижения данного результата детекторный преобразователь мощности, содержит линию передачи СВЧ мощности, последовательно соединенные элемент связи с линией передачи СВЧ, полупроводниковый элемент и нагрузочную секцию, выполненную в виде резистора, с которой снимается выходной сигнал. При этом элемент связи с линией передачи СВЧ соединен с полупроводниковым элементом отрезком коаксиальной линии, заполненным диэлектрическим радиопоглощающим материалом. 1 ил.

Изобретение относится к технике сверхвысоких частот (СВЧ) в радиоэлектронных системах различного назначения.
Наиболее близким по технической сущности является приемный преобразователь мощности (заявка РФ №2001104785, МПК G 01 R 21/00, 27.01.2003 г.), который содержит делитель, состоящий из последовательно соединенных детекторной секции, включающей полупроводниковый элемент, и нагрузочной секции, с которой снимается выходной сигнал, при этом полупроводниковый элемент детектирующей секции выполнен в виде полевого транзистора, у которого затвор соединен с истоком, а нагрузочная секция может быть выполнена в виде резистора.
Недостатком известного устройства является ограниченная равномерность коэффициента преобразования в широком диапазоне частот, связанная с трудностями обеспечения согласования между линией передачи СВЧ мощности и полупроводниковым элементом в широком диапазоне частот и возможностью возникновения резонансных явлений на участке между элементом связи с линией передачи и полупроводниковым элементом.
Технический результат направлен на повышение равномерности коэффициента преобразования в широком диапазоне частот.
Технический результат достигается тем, что детекторный преобразователь мощности содержит линию передачи СВЧ мощности, последовательно соединенные элемент связи с линией передачи СВЧ, полупроводниковый элемент и нагрузочную секцию, выполненную в виде резистора, с которой снимается выходной сигнал, при этом элемент связи с линией передачи СВЧ соединен с полупроводниковым элементом отрезком коаксиальной линии, заполненного диэлектрическим радиопоглошающим материалом, при этом волновое сопротивление коаксиальной линии выбрано близким к входному сопротивлению детектирующего полупроводникового элемента и рассчитывается по формуле:

где r – диэлектрическая проницаемость материала, радиопоглощающего материала;
D – внутренний диаметр внешнего проводника отрезка коаксиальной линии 3;
d – диаметр центрального проводника отрезка коаксиальной линии;
rвх – входное сопротивление детектирующего полупроводникового элемента.
Отличительными признаками от прототипа является то, что элемент связи с линией передачи СВЧ соединен с полупроводниковым элементом отрезком коаксиальной линии, заполненного диэлектрическим радиопоглощающим материалом, при этом волновое сопротивление коаксиальной линии выбрано близким к входному сопротивлению детектирующего полупроводникового элемента и рассчитывается по формуле:

где r – диэлектрическая проницаемость материала, радиопоглощающего материала;
D – внутренний диаметр внешнего проводника отрезка коаксиальной линии;
d – диаметр центрального проводника отрезка коаксиальной линии;
rвх – входное сопротивление детектирующего полупроводникового элемента.
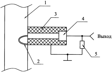
На чертеже представлен общий вид детекторного преобразователя мощности.
Детекторный преобразователь мощности содержит линию передачи СВЧ мощности 1, последовательно соединенные элемент связи с линией передачи СВЧ 2, полупроводниковый элемент 4 и нагрузочную секцию 5, выполненную в виде резистора, с которой снимается выходной сигнал, при этом элемент связи с линией передачи СВЧ 2 соединен с полупроводниковым элементом 4 посредством отрезка коаксиальной линии 3, заполненного диэлектрическим радиопоглощающим материалом с известной величиной диэлектрической проницаемости, например, ферроэпоксидным материалом любого состава по ОСТ107460.007.006 на основе карбонильного железа или кремния, кремнийкерамитом или другим подобным мтериалом.
Работает детекторный преобразователь следующим образом.
СВЧ сигнал, отбираемый из линии СВЧ мощности 1 элементом связи с линией СВЧ 2, поступает на вход линии связи с детектирующим проводниковым элементом 4, причем эта линия связи выполнена в виде отрезка коаксиальной линии 3, заполненного диэлектрическим радиопоглощающим материалом.
Волновое сопротивление такой коаксиальной линии должно быть выбрано близким к входному сопротивлению детектирующего полупроводникового элемента по формуле:

где r – диэлектрическая проницаемость материала, радиопоглощающего материала;
D – внутренний диаметр внешнего проводника отрезка коаксиальной линии 3;
d – диаметр центрального проводника отрезка коаксиальной линии;
rвх – входное сопротивление детектирующего полупроводникового элемента.
Наличие развязки (потерь) между входом и выходом отрезка коаксиальной линии 3 обусловлено поглощением радиопоглощающим материалом части мощности сигнала, передаваемого по отрезку коаксиальной линии 3, что облегчает задачу согласования с линией передачи СВЧ мощности 1. Длина отрезка коаксиальной линии определяется условиями согласования с линией передачи СВЧ мощности 1 и выбранным элементом связи с линией передачи СВЧ мощности 2. Амплитуда резонансных изменений коэффициента передачи на отдельных участках диапазона частот, определяемых конечной длиной и неидеальным согласованием коаксиальной линии 3, значительно снижается за счет уменьшения добротности возможных резонансных участков из-за потерь, вносимых радиопоглощающим материалом.
Таким образом, в условиях согласования коаксиальной линии по входу и выходу (то есть коэффициенты (Кн) бегущей волны в сторону полупроводникового элемента 4 и (Кr) в сторону линии передачи СВЧ мощности 1 стремятся к единице в диапазоне частот), максимальный перепад коэффициента передачи коаксиальной линии 3 (неравномерность коэффициента передачи) также стремится к единице, что подтверждается следующей формулой:

Lmin – минимальное значение коэффициента передачи в диапазоне частот;
Lmax – максимальное значение коэффициента передачи в диапазоне частот.
Это означает, что величина мощности сигнала, подводимого к детектирующему полупроводниковому элементу от линии передачи СВЧ мощности 1, слабо зависит от частоты передаваемого сигнала, а неравномерность коэффициента преобразования детекторного преобразователя мощности стремится к значению коэффициента преобразования полупроводникового элемента согласно формуле

Knp min – минимальное значение коэффициента преобразования детекторного преобразователя мощности в диапазоне частот;
Knp max – максимальное значение коэффициента преобразования детекторного преобразователя мощности в диапазоне частот;
Кпрпэ(f) – коэффициент преобразования детекторного полупроводникового элемента, определяемый характеристикой элемента.
Следовательно, коэффициент преобразования детекторного преобразователя мощности в основном определяется частотными характеристиками примененного полупроводникового элемента.
Применение заявляемого детекторного преобразователя мощности позволяет повысить равномерность коэффициента передачи в широком диапазоне частот.
Формула изобретения
Детекторный преобразователь мощности, содержащий линию передачи СВЧ мощности, последовательно соединенные элемент связи с линией передачи СВЧ, полупроводниковый элемент и нагрузочную секцию, выполненную в виде резистора, с которой снимается выходной сигнал, отличающийся тем, что элемент связи с линией передачи СВЧ соединен с полупроводниковым элементом отрезком коаксиальной линии, заполненным диэлектрическим радиопоглощающим материалом, при этом волновое сопротивление коаксиальной линии выбрано близким к входному сопротивлению детектирующего полупроводникового элемента и рассчитывается по формуле

где r – диэлектрическая проницаемость материала, радиопоглощающего материала;
D – внутренний диаметр внешнего проводника отрезка коаксиальной линии;
d – диаметр центрального проводника отрезка коаксиальной линии;
rвх – входное сопротивление детектирующего полупроводникового элемента.
РИСУНКИ
|