|
|
(21), (22) Заявка: 2003130318/03, 13.10.2003
(24) Дата начала отсчета срока действия патента:
13.10.2003
(45) Опубликовано: 10.07.2005
(56) Список документов, цитированных в отчете о поиске:
RU 2059162 С1, 27.04.1996. RU 95108158 А1, 10.02.1997. СОКОЛОВ Е.Я. Теплофикация и тепловые сети. М.: Издательство МЭИ, 2001, с.87, 88, рис.3.6 (г), стр.92. ДЕЛЯГИН Г.Н. Теплогенерирующие установки. М.: Стройиздат, 1986, с.406, рис.10.2. RU 2084779 С1, 20.07.1997.
Адрес для переписки:
432027, г.Ульяновск, ул. Северный Венец, 32, УлГТУ, Проректору по научной работе
|
(72) Автор(ы):
Шарапов В.И. (RU), Сабирзянов Д.Р. (RU)
(73) Патентообладатель(и):
Ульяновский государственный технический университет (RU)
|
(54) СПОСОБ ТЕПЛОСНАБЖЕНИЯ
(57) Реферат:
Изобретение относится к области теплоэнергетики и может быть использовано в системах теплоснабжения городов. Технический результат: повышение экономичности теплоснабжения за счет утилизации теплоты низкого потенциала. Способ теплоснабжения, по которому теплоноситель нагревают в теплоисточнике, подают тепловому потребителю, после чего возвращают в теплоисточник, в качестве теплоисточника используют вихревую трубу с нагнетателем теплоносителя, отличается тем, что потребителю подают только горячий поток разделенного в вихревой трубе на горячий и холодный потоки теплоносителя, а холодный поток, выходящий из вихревой трубы, возвращают во всасывающий патрубок нагнетателя, причем к холодному потоку теплоносителя, выходящему из вихревой трубы, подводят теплоту от внешнего источника низкопотенциальной теплоты. 1 ил.

Изобретение относится к области теплоэнергетики и может быть использовано в системах теплоснабжения городов.
Известны аналоги – способы теплоснабжения, по которым теплоноситель нагревают в теплоисточнике, подают тепловому потребителю, после чего возвращают в теплоисточник, в качестве теплоисточника используют вихревую трубу с нагнетателем теплоносителя (см. RU 2059162 С1, F 24 D 3/02, 27.04.1996). Этот аналог принят в качестве прототипа.
Недостатком аналогов и прототипа является пониженная экономичность способа теплоснабжения.
Техническим результатом, достигаемым настоящим изобретением, является повышение экономичности теплоснабжения за счет утилизации теплоты низкого потенциала.
Для достижения этого результата предложен способ теплоснабжения, по которому теплоноситель нагревают в теплоисточнике, подают тепловому потребителю, после чего возвращают в теплоисточник, в качестве теплоисточника используют вихревую трубу с нагнетателем теплоносителя.
Отличием заявленного способа является то, что потребителю подают только горячий поток разделенного в вихревой трубе на горячий и холодный потоки теплоносителя, холодный поток, выходящий из вихревой трубы, возвращают во всасывающий патрубок нагнетателя, а к холодному потоку теплоносителя, выходящему из вихревой трубы, подводят теплоту от внешнего источника низкопотенциальной теплоты.
Подача потребителю только горячего потока разделенного в вихревой трубе на горячий и холодный потоки теплоносителя, возврат во всасывающий патрубок нагнетателя холодного потока, выходящего из вихревой трубы, подвод теплоты от внешнего источника низкопотенциальной теплоты к холодному потоку теплоносителя, выходящему из вихревой трубы, позволяет повысить экономичность теплоснабжения за счет утилизации теплоты низкого потенциала холодным потоком теплоносителя, выходящим из вихревой трубы.
Далее рассмотрим сведения, подтверждающие возможность осуществления изобретения с получением искомого технического результата.
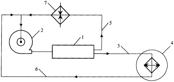
На чертеже изображена принципиальная схема системы теплоснабжения, поясняющая способ. Система теплоснабжения содержит вихревую трубу 1, которая подключена напорным трубопроводом к нагнетателю теплоносителя 2. Вихревая труба 1 трубопроводом горячего потока 3 соединена с потребителем 4, а трубопроводом холодного потока 5 соединена с всасывающим патрубком нагнетателя теплоносителя 2, к которому подключен обратным трубопроводом 6 потребитель 4. В трубопровод холодного потока 5 между вихревой трубой 1 и нагнетателем теплоносителя 2 включен подключенный к внешнему источнику низкопотенциальной теплоты теплообменник 7.
Заявленный способ теплоснабжения состоит из следующих операций.
Теплоноситель подают в вихревую трубу 1 с помощью нагнетателя теплоносителя 2. Горячий поток разделенного в вихревой трубе на горячий и холодный потоки теплоносителя по трубопроводу горячего потока 3 подают потребителю 4, а холодный поток по трубопроводу холодного потока 5 направляют во всасывающий патрубок нагнетателя теплоносителя 2, причем холодный поток теплоносителя пропускают через сообщающийся с внешним источником низкопотенциальной теплоты теплообменник 7. Охлажденный у потребителя теплоноситель по обратному трубопроводу 6 направляют во всасывающий патрубок нагнетателя теплоносителя 2.
Экономичность теплоснабжения повышается за счет утилизации теплоты низкого потенциала холодным потоком теплоносителя, выходящим из вихревой трубы.
Формула изобретения
Способ теплоснабжения, по которому теплоноситель нагревают в теплоисточнике, подают тепловому потребителю, после чего возвращают в теплоисточник, в качестве теплоисточника используют вихревую трубу с нагнетателем теплоносителя, отличающийся тем, что потребителю подают только горячий поток разделенного в вихревой трубе на горячий и холодный потоки теплоносителя, а холодный поток, выходящий из вихревой трубы, возвращают во всасывающий патрубок нагнетателя, причем к холодному потоку теплоносителя, выходящему из вихревой трубы, подводят теплоту от внешнего источника низкопотенциальной теплоты.
РИСУНКИ
MM4A – Досрочное прекращение действия патента СССР или патента Российской Федерации на изобретение из-за неуплаты в установленный срок пошлины за поддержание патента в силе
Дата прекращения действия патента: 14.10.2005
Извещение опубликовано: 20.03.2007 БИ: 08/2007
|
|