|
(21), (22) Заявка: 2003131925/06, 30.10.2003
(24) Дата начала отсчета срока действия патента:
30.10.2003
(45) Опубликовано: 27.06.2005
(56) Список документов, цитированных в отчете о поиске:
SU 579532 A, 05.11.1977. SU 579532 A, 05.11.1977. SU 1339344 А, 23.09.1987. SU 1314220 А1, 30.05.1987. SU 1502943 А2, 23.08.1989.
Адрес для переписки:
690950, г.Владивосток, Океанский пр-кт, 19, ДВГАЭУ, Г.А. Богданович
|
(72) Автор(ы):
Жуков В.А. (RU), Богданович Г.А. (RU), Бородин И.М. (RU)
(73) Патентообладатель(и):
Дальневосточная государственная академия экономики и управления (ДВГАЭУ) (RU)
|
(54) СПОСОБ УТИЛИЗАЦИИ НИЗКОПОТЕНЦИАЛЬНОГО ТЕПЛА
(57) Реферат:
Изобретение предназначено для утилизации низкопотенциального тепла и может быть использовано при аккумулировании выбросного тепла в виде горячего воздуха. Способ утилизации низкопотенциального тепла включает создание вибропсевдокипения слоя зернистой насадки и генерируемым при этом теплом нагревание теплоносителя до температуры 200-220°С, при которой адсорбирует токсичные вещества теплоносителя на частицах зернистой насадки. За счет абразивного действия частиц при циркуляции теплоносителя в вибропсевдокипящем слое зернистой массы удаляют с поверхности частиц указанные вещества с последующей их коагуляцией и сепарацией. Затем теплоноситель очищают, пропуская через водяной фильтр циклон, и аккумулируют тепло нагретого теплоносителя в теплообменнике бака – аккумулятора для передачи тепла другому теплоносителю. Изобретение обеспечивает снижение мощности вдувного вентилятора и повышение КПД. 1 ил.

Изобретение относится к области использования вторичных тепловых ресурсов, а именно к утилизации низкопотенциального тепла, и может быть использовано при аккумулировании “выбросного” тепла в виде горячего воздуха, например кондитерских печей, с его очисткой от токсичных веществ.
Известен способ утилизации низкопотенциального тепла, в котором “выбросное” низкопотенциальное тепло пропускают через регенеративный теплообменник (тепловое колесо) [1].
Недостатками этого способа являются:
1) низкая эффективность утилизации;
2) отсутствие очистки “выбросного” воздуха от вредных примесей и как результат загрязнение окружающей среды.
Известен также способ утилизации низкопотенциального тепла с использованием циркуляции теплоносителя в псевдокипящем слое [2].
Недостатками такого способа являются:
1) низкая экономичность утилизации;
2) отсутствие очистки “выбросного” воздуха (теплоносителя) от вредных примесей.
Последний способ, как наиболее близкий по технической сущности к предлагаемому решению, выбран в качестве прототипа.
Задачей, на решение которой направлено предлагаемое решение, является повышение экономичности утилизации “выбросного” низкопотенциального тепла и очистки теплоносителя (“выбросного” воздуха) от токсичных (загрязняющих) веществ, образующихся в результате технологического процесса по изготовлению кондитерских изделий.
Технический результат, достигаемый в результате решения поставленной задачи, выражается в снижении требуемой мощности вдувного вентилятора и повышении КПД утилизации за счет генерирования дополнительного тепла и его аккумулирования.
Поставленная задача решается тем, что способ утилизации низкопотенциального тепла, включающий циркуляцию теплоносителя в псевдокипящем слое зернистой насадки теплообменника, отличается тем, что сначала создают вибропсевдокипение слоя зернистой насадки и генерируемым при этом теплом дополнительно нагревают теплоноситель до температуры 200-220°С, при которой адсорбируют токсичные вещества теплоносителя на частицах зернистой насадки и за счет абразивного действия частиц при циркуляции теплоносителя удаляют с их поверхности указанные вещества с последующей их коагуляцией и сепарацией, затем теплоноситель очищают, пропуская через водяной фильтр циклон, и аккумулируют тепло теплоносителя в теплообменнике бака-аккумулятора для передачи тепла другому теплоносителю.
Сопоставительный анализ признаков заявленного решения с признаками прототипа и аналогов свидетельствует о его соответствии критерию “новизна”.
Признаки “… создают вибропсевдокипение слоя зернистой насадки и генерируемым при этом теплом дополнительно нагревают теплоноситель до температуры 200-220°С…” позволяют повысить экономичность и снизить требуемую мощность вдувного вентилятора.
Признак “… адсорбирует токсичные вещества теплоносителя…” позволяет очищать теплоноситель (“выбросной” воздух).
Признаки “… за счет абразивного действия частиц при циркуляции теплоносителя удаляют с их поверхности указанные вещества с последующей их коагуляцией и сепарацией…” позволяет очищать теплоноситель (“выбросной” воздух).
Признак “… Теплоноситель очищают, пропуская его через водяной фильтр циклон…” позволяет очищать теплоноситель.
Признак “… аккумулирует нагретый теплоноситель в теплообменнике бака-аккумулятора для передачи другому теплоносителю…” позволяет запасать и использовать по мере надобности утилизированное тепло, т.е. повышать экономичность способа.
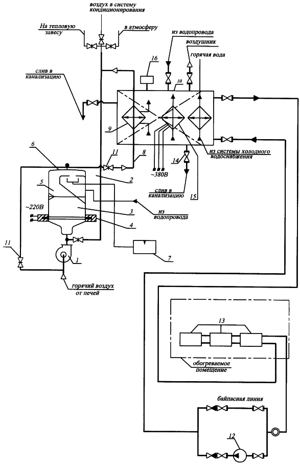
Сущность изобретения поясняется чертежом, на котором показана функциональная тепловая схема утилизации низкопотенциального тепла.
На чертеже обозначено: 1 – вентилятор; 2 – камера сдвоенного фильтра; 3 – зернистая насадка (песок); 4 – электромеханические вибраторы; 5 – труба для подачи воздушного потока в водяной фильтр 6, 7 – емкость для сбора отходов; 8 – труба для подачи воздушного потока в теплообменник 9; 10 – бак-аккумулятор; 11 – заслонка; 12 – циркуляционный насос; 13 – нагревательный элемент; 14 – сток в канализацию; 15 – электродный нагреватель; 16 – тепловое реле.
Утилизацию тепла осуществляют следующим образом. Загрязненный горячий воздух (теплоноситель), например, от кондитерских печей с температурой в пределах 80 – 150°С отсасывают вентилятором 1 мощностью 1,2 кВт и направляют с необходимой (9,6 м/с) скоростью (для обеспечения максимального коэффициента теплоотдачи и для создания вибропсевдокипения) в камеру 2 сдвоенного фильтра, в нижней части которой находится зернистая насадка (песок) 3. С помощью электромеханических вибраторов 4, находящихся в нижней части камеры 2, зернистая насадка (песок) 3 разрыхляется и интенсивно перемешивается с горячим воздушным потоком, образуя вибропсевдокипящий слой. Мощность вибраторов 4 составляет 10% от мощности вдувного вентилятора 1. От механического трения частиц зернистой насадки (песок) 3, составляющих структуру вибропсевдокипящего слоя, в горячем воздушном потоке происходит генерация дополнительного тепла и дополнительное нагревание воздуха при максимальном коэффициенте теплоотдачи до температуры 200-220°С. При прохождении горячего воздуха через зернистую насадку (песок) 3 (адсорбент) происходит адсорбция токсичных веществ, находящихся в воздушном потоке, на поверхности частиц зернистой насадки (песок) 3 (адсорбента) в нижней части камеры 2. Удельная поверхность адсорбента может составлять несколько сотен м2/частиц. В верхней части вибропсевдокипящего слоя происходит абразивное удаление с поверхности частиц зернистой насадки (песок) 3 токсичных веществ с последующей их коагуляцией и сепарацией. Удаляемые токсичные вещества представляют собой маслянистую пленку, которая под действием сил поверхностного натяжения коагулируется (образование микрокапель). Из-за разницы удельных весов микрокапель и зернистой насадки в воздушном потоке происходит их сепарация. Затем загрязненный воздушный поток подается через трубу 5 по касательной в водяной фильтр циклон 6, расположенный в верхней части камеры 2. Воздух под действием центробежной силы закручивается, образуя вихрь. В нижнюю часть внутренней полости фильтра циклона 6 через диспергатор подают очищающую жидкость. Проходящий загрязненный воздушный поток захватывает капли жидкости и интенсивно перемешивается. Смесь уносится в верхнюю часть фильтра циклона 6, где скорость потока воздуха снижается. Через паз в фильтре циклоне продукты механического взаимодействия и химических реакций падают вниз, в емкость 7. Совершив несколько оборотов в фильтре циклоне 6, подогретый чистый воздух через центральную трубу 8 подают в винтовой воздушный теплообменник 9, расположенный в баке-аккумуляторе 10, где происходит передача тепловой энергии нагретого воздуха (теплоносителя) другому теплоносителю (воде). В оребренном аэродинамическом теплообменнике 9, обладающем наибольшим коэффициентом теплопередачи по сравнению с другими однотипными конструкциями, происходит интенсивный тепловой обмен между горячим воздушным потоком и нагреваемой водой. При снижении температуры воздушного потока ниже заданного значения, включают рециркуляцию воздуха через вентилятор 1 и вибропсевдокипящий слой с помощью заслонок 11. Если температура воздуха после вибропсевдокипящего слоя остается стабильной и температура воды в баке-аккумуляторе 10 достигает 60°С, то отпадает необходимость в рециркуляции.
Утилизированное тепло из бака-аккумулятора 10 циркуляционным насосом 12 передается нагревательным элементам 13, расположенным в нагреваемом помещении. Вода, насыщенная загрязняющими веществами, сливается в сток 14 канализации. Уловленные примеси осаждаются на дно емкости 7, откуда удаляются на утилизацию.
Бак-аккумулятор 10 используют для накопления тепловой энергии от “выбросного” низкопотенциального тепла и обеспечения стабильной температуры теплоносителя для отопления.
Охлажденный, очищенный воздушный поток после теплообменника 9 можно использовать в зимнее время для тепловой завесы, системы кондиционирования или сбрасывать в теплое время года в атмосферу без вывода вытяжной трубы на крышу здания.
Для обеспечения резервной мощности при снижении температуры воздуха ниже заданной в отапливаемом помещении предусматривается электродный нагреватель 15. Коммутация нагревателя 15 производится тепловым реле 16.
Формула изобретения
Способ утилизации низкопотенциального тепла, включающий циркуляцию теплоносителя в псевдокипящем слое зернистой насадки, отличающийся тем, что сначала создают вибропсевдокипение слоя зернистой насадки и генерируемым при этом теплом дополнительно нагревают теплоноситель до температуры 200-220°С, при которой адсорбируют токсичные вещества теплоносителя на частицах зернистой насадки и за счет абразивного действия частиц при циркуляции теплоносителя удаляют с их поверхности указанные вещества с последующей их коагуляцией и сепарацией, затем теплоноситель очищают, пропуская через водяной фильтр циклон, и аккумулируют тепло теплоносителя в теплообменнике бака-аккумулятора для передачи тепла другому теплоносителю.
РИСУНКИ
|