|
|
(21), (22) Заявка: 2003131091/03, 23.10.2003
(24) Дата начала отсчета срока действия патента:
23.10.2003
(45) Опубликовано: 20.06.2005
(56) Список документов, цитированных в отчете о поиске:
СИСТЕР В.Г., МИРНЫЙ А.Н., Современные технологии обезвреживания и утилизации твердых бытовых отходов, Москва, Академия коммунального хозяйства им. К.Д.Памфилова, июль 2003 г., с.62-67. RU 2202069 C1, 10.04.2003. RU 2001108540 A1, 10.04.2003. RU 2114357 C1, 27.06.1998. Биомасса как источник энергии, под ред. Соуфера и др., Москва, «Мир», 1985,
Адрес для переписки:
117556, Москва, ул. Болотниковская, 10А, кв.101, А.В. Моравскому
|
(72) Автор(ы):
Систер В.Г. (RU), Гонопольский А.М. (RU), Щепилло Л.В. (RU), Нефёдова Ю.А. (RU)
(73) Патентообладатель(и):
Систер Владимир Григорьевич (RU), Гонопольский Адам Михайлович (RU)
|
(54) СПОСОБ ОБРАБОТКИ ТВЕРДЫХ БЫТОВЫХ ОТХОДОВ
(57) Реферат:
Изобретение относится к технологии комплексной переработки твердых бытовых отходов (ТБО) путем пиролиза с последующей утилизацией энергии пиролизных газов. Способ обработки твердых бытовых отходов включает загрузку ТБО и сыпучего инертного теплоносителя в вертикальную шахтную печь, инициацию процесса пиролиза путем подачи горячей пароводяной смеси, получение низконапорного пиролизного газа и его сжигание с утилизацией теплоты сгорания. К низконапорному пиролизному газу подводят дополнительную энергию путем смешения в эжекторе с потоком высоконапорного воздуха, температуру пароводяной смеси поддерживают на уровне 60-800С, температура в зоне газификации ТБО составляет 150-2500С, а температуру и давление газа после сгорания поддерживают на уровне, соответственно, 600-10000С и 0,5-1,1 МПа. Технический результат: повышение кпд системы утилизации. 2 з.п.ф-лы, 1 ил. 
(56) (продолжение):
CLASS=”b560m”с.239-245, 234, 188.
Изобретение относится к способам и устройствам для комплексной обработки бытовых отходов /ТБО/ путем пиролиза с последующей утилизацией энергии пиролизных газов.
Известны способы обработки ТБО, включающие загрузку ТБО и сыпучего инертного теплоносителя в вертикальную шахтную печь, инициацию процесса пиролиза ТБО путем подачи горячей пароводяной смеси, получение низконапорного пиролизного газа и его сжигание с утилизацией теплоты сгорания /Современные технологии обезвреживания и утилизации ТБО. Систер В.Г., Мирный А.Н. АКХ им.Памфилова, июль 2003, стр.62-67/. Обычно пиролизные газы сжигают в котлах – утилизаторах, являющихся генераторами пара в пароводяных циклах. Однако такие системы утилизации имеют невысокий кпд, а применить более эффективные парогазовые циклы в рамках известных способов не представляется возможным из-за низкого давления пиролизных газов. Разрежение на выходе из пиролизных печей для ТБО составляет /50-400/ мм водяного столба.
Настоящее изобретение позволяет устранить этот существенный недостаток. Это достигается тем, что в способе обработки ТБО, включающем загрузку ТБО и сыпучего инертного теплоносителя в вертикальную шахтную печь, инициацию процесса пиролиза ТБО путем подачи горячей пароводяной смеси, получение низконапорного пиролизного газа и его сжигание с утилизацией теплоты сгорания, к низконапорному пиролизному газу подводят дополнительную энергию путем смешения в эжекторе с потоком высоконапорного воздуха, а после сжигания продукты сгорания расширяют в газовой турбине, а после турбины отходящие газы подают в котел-утилизатор для генерации пара, причем часть пара подают в ТБО для инициации пиролиза; а остальной пар подают в паровую турбину. Температуру пароводяной смеси поддерживают на уровне 60-80°С, температура в зоне газификации ТБО составляет 150-250°С, а температуру и давление газа после сгорания поллерживают на уровне соответственно 600-1000°С и 0,5-1,1 МПа.
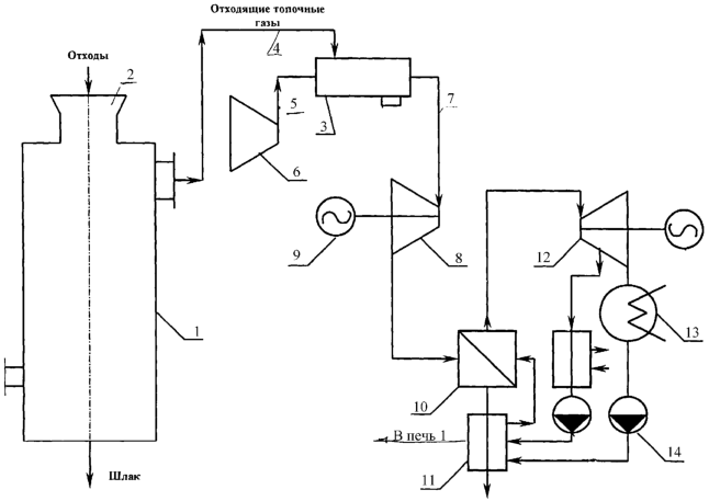
На чертеже показана схема установки для обработки ТБО согласно данному изобретению.
Установка содержит вертикальную шахтную печь 1 с бункером 2 для загрузки ТБО. Установка снабжена эжекторной камерой сгорания 3. К пассивному соплу эжектора камеры 3 подключен трубопровод 4 отвода низконапорного пиролизного газа из печи 1. К активному соплу эжектора камеры 3 подключен напорный трубопровод 5 воздушного компрессора 6. Трубопровод 7 отвода продуктов сгорания из камеры 3 подключен к входу газовой турбины 8, которая приводит во вращение генератор 9 электрического тока. К выхлопу турбины 9 подключены котел-утилизатор 10 и экономайзер 11 пароводяного контура, который содержит также паровую турбину 12, конденсатор 13 и конденсатный насос 14.
Работает установка следующим образом.
Через бункер 2 в печь 1 загружают ТБО в смеси с сыпучим инертным, например, минеральным теплоносителем. Производится инициация процесса пиролиза ТБО путем подачи в печь 1 горячей пароводяной смеси. В результате пиролиза ТБО получают низконапорный пиролизный газ, который по трубопроводу 4 поступает к пассивному соплу эжекторного устройства камеры сгорания 3. Одновременно к активному соплу эжектора подводится под высоким давлением сжатый в компрессоре 6 воздух. В результате к низконапорному пиролизному газу подводится дополнительная энергия путем смешения в эжекторе с потоком высоконапорного воздуха. Давление газовоздушной смеси может быть увеличено путем преобразования кинетической энергии потока в энергию давления в диффузоре. После сжигания газовоздушной смеси продукты сгорания расширяют в газовой турбине 8. После турбины 8 отходящие газы подают в котел-утилизатор 10 для генерации пара, а остальной пар направляют в паровую турбину 12. Часть пара могут подавать в печь 1 для инициации пиролиза ТБО.
Температуру пароводяной смеси поддерживают на уровне 60-80°С, температура в зоне газификации ТБО составляет 150-250°С, а температуру и давление газа после сгорания поддерживают на уровне соответственно 600-1000°С и 0,5-1,1 МПа. Достаточно высокое давление продуктов сгорания позволяет эффективно использовать газовую турбину 8 и парогазовый цикл в системе утилизации ТБО. Благодаря этому кпд системы утилизации значительно, почти вдвое больше по сравнению с обычной пароводяной утилизацией теплоты отходящих газов.
Формула изобретения
1. Способ обработки твердых бытовых отходов, включающий загрузку ТБО и сыпучего инертного теплоносителя в вертикальную шахтную печь, инициацию процесса пиролиза путем подачи горячей пароводяной смеси, получение низконапорного пиролизного газа и его сжигание с утилизацией теплоты сгорания, отличающийся тем, что к низконапорному пиролизному газу подводят дополнительную энергию путем смешения в эжекторе с потоком высоконапорного воздуха, температуру пароводяной смеси поддерживают на уровне 60-80°С, температура в зоне газификации ТБО составляет 150-250°С, а температуру и давление газа после сгорания поддерживают на уровне соответственно 600-1000°С и 0,5-1,1 МПа.
2. Способ по п.1, отличающийся тем, что после сжигания продукты сгорания расширяют в газовой турбине, а после турбины отходящие газы подают в котел-утилизатор для генерации пара.
3. Способ по п.2, отличающийся тем, что часть пара подают в ТБО для инициации пиролиза.
РИСУНКИ
MM4A Досрочное прекращение действия патента Российской Федерации на изобретение из-за неуплаты в установленный срок пошлины за поддержание патента в силе
Дата прекращения действия патента: 24.10.2005
Извещение опубликовано: 27.01.2007 БИ: 03/2007
|
|