|
|
(21), (22) Заявка: 2003106784/02, 11.03.2003
(24) Дата начала отсчета срока действия патента:
11.03.2003
(43) Дата публикации заявки: 10.01.2005
(45) Опубликовано: 10.06.2005
(56) Список документов, цитированных в отчете о поиске:
Справочник токаря под ред. ОГЛОБЛИНА А.Н., изд. Москва, Машгиз, 1961, с.477-479. SU 871897 А, 15.10.1981. US 3834201 А, 10.09.1974. FR 2408402 А, 13.07.1979. US 5640867 A, 24.06.1997.
Адрес для переписки:
410017, г.Саратов, ул. Шелковичная, 37/45, ООО Фирма “Саратовгазприборавтоматика”, директору фирмы В.В.Ахременко
|
(72) Автор(ы):
Кутин В.Н. (RU)
(73) Патентообладатель(и):
Общество с ограниченной ответственностью Фирма “Саратовгазприборавтоматика” (RU)
|
(54) УСТРОЙСТВО ДЛЯ ФОРМООБРАЗОВАНИЯ ЦИЛИНДРИЧЕСКИХ ОТБОРТОВОК ТИПА КРЫШКИ
(57) Реферат:
Изобретение относится к области обработки металлов давлением и может быть использовано для отбортовки деталей типа днищ и крышек. Устройство, содержащее формообразующую оправку и закатной вращающийся ролик, установлено на токарно-карусельном станке. Формообразующая оправка выполнена в виде вращающегося цилиндрического ролика, настроенного на заданный диаметральный размер отбортовки и установленного в револьверной головке упомянутого станка с возможностью жесткого взаимодействия своей торцевой поверхностью с поверхностью дискообразной заготовки. Закатной вращающийся ролик размещен в резцедержателе бокового суппорта на расстоянии от вращающегося цилиндрического ролика, равном толщине дискообразной заготовки, а планшайба станка предназначена для закрепления на ней подставки под упомянутую заготовку. Устройство обеспечивает высокое качество отбортовок за счет отсутствия гофр и трещин. 1 ил.

Изобретение относится к области обработки металлов давлением, способных к пластической деформации в холодном состоянии, и может быть использовано для отбортовки деталей типа днищ или крышек.
Известны штампы для получения отбортовок в дисковых заготовках с использованием кривошипных прессов холодной штамповкой, где отбортовка наружного выпуклого контура по характеру деформаций и по виду напряженного состояния аналогична неглубокой вытяжке без прижима (см. “Справочник по холодной штамповке” под редакцией В.П.Романовского, издание 6. Л.: Машиностроение, 1979 г., стр.123, рис.105 и стр.226, рис.192а).
Основным недостатком этого устройства является образование гофр и трещин при штамповке деталей из тонколистового материала.
Наиболее близким техническим решением является устройство для отбортовки дисковых заготовок на токарно-винторезном станке с использованием формообразующей оправки, установленной и закрепленной в трехкулачковом патроне станка и закатного ролика, державка которого закреплена в резцедержателе станка. При этом листовая заготовка прижимается своей плоскостью к формообразующей оправке подпятником, установленным на вращающемся центре через пиноль задней бабки станка (см. “Справочник токаря” под редакцией А.Н.Оглоблина, изд.5. М.: Машгиз, 1961 г., стр.477-479).
Основным недостатком этого устройства является его ограниченность при выполнении отбортовок больших диаметральных размеров и необходимость изготовления крупногабаритных формообразующих оправок.
Технической задачей предлагаемого изобретения является обеспечение возможности получения отбортовок больших диаметров без оснастки и повышение их качества.
Указанная техническая задача решается тем, что устройство для формообразования цилиндрических отбортовок типа крышки, содержащее формообразующую оправку и закатной вращающийся ролик, установлено на токарно-карусельном станке, а формообразующая оправка выполнена в виде вращающегося цилиндрического ролика, настроенного на заданный диаметральный размер отбортовки и установленного в револьверной головке токарно-карусельного станка с возможностью жесткого взаимодействия своей торцевой поверхностью с поверхностью дискообразной заготовки, закатной вращающийся ролик размещен в резцедержателе бокового суппорта на расстоянии от вращающегося цилиндрического ролика, равном толщине дискообразной заготовки, а на планшайбе токарно-карусельного станка закреплена подставка под дискообразную заготовку.
Анализ найденных в результате поиска патентных и каталожных материалов по устройствам для формообразования цилиндрических отбортовок типа крышки по фондам областной, универсальной научно-технической библиотеки г. Саратова позволяет сделать вывод, что предлагаемое устройство не известно из уровня техники, т.е. является новым.
Кроме того, предлагаемое устройство не следует явным образом из анализируемых источников, т.е. имеет изобретательский уровень.
Конструкция устройства для формообразования цилиндрических отбортовок типа крышки вызвана практикой изготовления подобных отбортовок, связанных с понижением качества в зависимости от роста величины их диаметра.
Выполнение устройства на токарно-карусельном станке, формообразующей оправки в виде вращающегося цилиндрического ролика, настроенного на заданный диаметральный размер отбортовки, и размещение в резцедержателе бокового суппорта вращающегося ролика на расстоянии толщины дискообразной заготовки от вращающегося цилиндрического ролика позволяет обходиться без оснастки, особенно крупногабаритной, и повысить качество отбортовки тонколистового материала.
Следовательно, предлагаемое изобретение обладает промышленной полезностью.
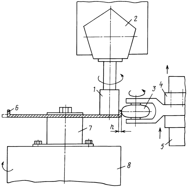
Изобретение поясняется чертежом, где представлен общий вид устройства.
Устройство для формообразования цилиндрических отбортовок типа крышки состоит из размещенных на токарно-карусельном станке вращающегося цилиндрического ролика 1, настроенного на заданный диаметральный размер отбортовки и установленного в револьверной головке 2, закатной вращающийся ролик 3, размещенный в резцедержателе 4 бокового суппорта 5 на расстоянии от вращающегося цилиндрического ролика 1, равном толщине дискообразной заготовки 6, закрепленной совместно с подставкой 7 на планшайбе 8.
Устройство работает следующим образом.
Дискообразную заготовку 6 закрепляют совместно с подставкой 7 на планшайбе 8 токарно-карусельного станка. Вращающийся цилиндрический ролик 1, закрепленный в револьверной головке 2, устанавливают на требуемый размер диаметра выкатываемой цилиндрической отбортовки, при этом торцевая поверхность вращающегося цилиндрического ролика 1 касается горизонтально установленной дискообразной заготовки 6. Закатной вращающийся ролик 3, размещенный в резцедержателе 4 бокового суппорта 5 токарно-карусельного станка, настраивают на размер “h” между вращающимся цилиндрическим роликом 1 и закатным вращающимся роликом 3, равным толщине закатываемого материала, т.е. толщине дискообразной заготовки 6.
Включением вращения планшайбы 8 и вертикальным перемещением бокового суппорта 5 с закатным вращающимся роликом 3 получаем цилиндрическую отбортовку с требуемыми размерами. Следовательно, устройство позволило получить цилиндрическую отбортовку типа крышки заданного диаметра без помощи использования специальной оснастки заданного диаметра. Кроме того, диаметр, на который устанавливают вращающийся цилиндрический ролик 1, может быть любой величины.
Практика свидетельствует, что цилиндрические отбортовки типа крышки, изготовленные предлагаемым устройством, отличаются высоким качеством, ибо отсутствуют гофры и трещины.
Формула изобретения
Устройство для формообразования цилиндрических отбортовок типа крышки, содержащее формообразующую оправку и закатной вращающийся ролик, отличающееся тем, что оно установлено на токарно-карусельном станке, а формообразующая оправка выполнена в виде вращающегося цилиндрического ролика, настроенного на заданный диаметральный размер отбортовки и установленного в револьверной головке упомянутого станка с возможностью жесткого взаимодействия своей торцевой поверхностью с поверхностью дискообразной заготовки, закатной вращающийся ролик размещен в резцедержателе бокового суппорта на расстоянии от вращающегося цилиндрического ролика, равном толщине дискообразной заготовки, а на планшайбе токарно-карусельного станка закреплена подставка под дискообразную заготовку.
РИСУНКИ
|
|