|
|
(21), (22) Заявка: 2004104754/06, 17.02.2004
(24) Дата начала отсчета срока действия патента:
17.02.2004
(45) Опубликовано: 20.05.2005
(56) Список документов, цитированных в отчете о поиске:
RU 2171131, 27.07.2001. RU 2158380 С1, 27.10.2000. SU 1753183 А1, 07.08.1992. GB 2103354 A, 16.02.1983. US 6176046 B1, 23.01.2001.
Адрес для переписки:
620041, г.Екатеринбург, ул.Пионеров, 10а, Т.К.Чувашевой
|
(72) Автор(ы):
Наумейко С.А. (RU)
(73) Патентообладатель(и):
Наумейко Сергей Анатолиевич (RU)
|
(54) СПОСОБ ПОДГОТОВКИ ПРИРОДНОГО ГАЗА НАУМЕЙКО (ВАРИАНТЫ)
(57) Реферат:
Способ может быть использован в автомобильных газонаполнительных компрессорных станциях для заправки сжатым природным газом (метаном). Магистральный газ исследуют в анализаторе газа и подают в блок входных кранов. Далее газ очищают от капельных влаги и механических примесей в фильтре газовом низкого давления. Очищенный газ подают поочередно в один из контуров осушки. Далее газ очищают в выходном газовом фильтре, подают на вход блока управления и исследуют анализатором газа. Газ очищают в фильтре-сепараторе и в фильтре, состоящем из сменных фильтрующих элементов. Очищенный газ подают в измеритель расхода газа. Очищенный газ низкого давления подают на вход блока дожимающего нагнетателя, и часть газа редуцируют и с давлением 0,02 кг/см2 изб. подают в бокс оператора. В блоке дожимающем газ подают через впускной клапан в полость пневмоцилиндра первой ступени. Газ сжимают и вытесняют в блок аккумулятора низкого давления, где его охлаждают и подают в линию нагнетания. Далее сжатый газ с давлением 15-20 кг/см2 сжимают и охлаждают в пневмоцилиндре второй ступени и блоке аккумулятора среднего давления до давления 60-80 кг/см2 и температуры ниже 40°С. Часть газа анализируют и с давлением 15-20 кг/см2 подают потребителю. Из блока аккумулятора среднего давления сжатый газ с давлением 15-20 кг/см2 сжимают и охлаждают в пневмоцилиндре третьей ступени и блоке ниже 40°С. Сжатый газ дополнительно очищают в фильтрах газовых. Во втором варианте после измерителя расхода газа часть газа редуцируют и используют для заправки баллонов и собственных потребностей. Остальной газ направляют в компрессор, в котором сжатие осуществляют в пять ступеней. После каждой ступени сжатия газ подают в холодильник. После пятиступенчатого сжатия и охлаждения газ направляют в влагомаслоотделитель. В третьем варианте способа газ последовательно направляют в ступень сжатия, холодильник и влагомаслоотделитель. Использование изобретения позволит улучшить качество и расширить номенклатуру заправляемого газа по давлению. 3 н. и 1 з.п. ф-лы, 5 ил.

Способ может быть использован в автомобильных газонаполнительных компрессорных станциях для заправки грузовых, легковых газобаллонных автомобилей, а также другой автотракторной техники сжатым природным газом (метаном) от магистральных газопроводов, сетей городского газоснабжения, скважин малых газовых месторождений, источников шахтного газа.
Известен способ подготовки природного газа. Магистральный газ с давлением 3-12 кгс/см2 полностью или частично подвергают адиабатическому расширению и отделяют от выпавшей влаги. Сжатый газ охлаждают в две ступени. На первой ступени в качестве холодильного агента используют газ после второй ступени. На второй ступени используют газ после расширения. После каждой ступени проводят выделение выпавшей влаги. Природный газ сжимают за счет внешнего источника работы и работы адиабатического расширения. Природный газ также сжимают только за счет работы расширения, сжимаемый газ с исходным давлением охлаждают частью газа после расширения с отделением перед сжатием влаги. Расширенный газ после использования направляют в газотранспортные трубопроводы пониженного давления. При внешнем источнике работы сжатие проводят в две ступени, используя на первой работу расширения, а на второй – работу внешнего источника. Природный газ с давлением сетей потребления перед расширением сжимают до избыточного давления не менее 3 кгс/см2. Расширение газа проводят до конечной температуры (-35)-(-55)°С. При сжатии газа за счет работы расширения после него давление газа понижают дросселированием. Адиабатической расширение проводят в ротационной пластинчатой машине (патент RU №2158380, 1999).
Недостатки способа заключаются в низкой его эффективности, связанной с двукратным адиабатическим расширением до конечной температуры (-35)-(-55)°С и сжатием перед расширением до избыточного давления не менее 3 кгс/см2. При этом теряется энергия сжатого магистрального природного газа, которую компенсируют за счет внешних источников энергии.
Наиболее близким по технической сущности к заявленному изобретению является способ подготовки природного газа на автомобильных газонаполнительных компрессорных станциях, включающий первичную очистку природного газа, компремирование, аккумулирование и заправку баллонов (патент RU №2171131, 2000).
Недостатками способа являются:
– сложность технологии, связанная с необходимостью барботирования сжатого влажного природного газа через серную кислоту и проведением одновременно с осушкой газа регенерации серной кислоты с поддержанием ее постоянного состава путем электролиза;
– недостаточное качество сжатого газа, связанное с попаданием паров серной кислоты в процессе подготовки газа и механических примесей из заправляемых баллонов;
– недостаточная степень очистки природного газа от жидкости, масел и механических примесей вследствие отсутствия многоступенчатых этапов фильтраций и удалений конденсата, масел и механических примесей;
– нерегулируемая температура отпускаемого газа, обусловленная отсутствием регулирования температуры компримированного газа;
– монономенклатура заправляемого газа, обусловленная отсутствием подачи газа разных давлений на заправочные колонки и на собственные нужды.
Целью предлагаемого изобретения является устранение указанных недостатков. Технический результат – улучшение качества и расширение номенклатуры заправляемого газа по давлению (200-250 кг/см2; 45-80 кг/см2, 15-20 кг/см2, 0,02 кг/см2), ограничение температуры газа на заправку – не выше 40°С.
Надежность очистки газа от жидкости, масел и механических примесей обеспечивается многоступенчатой его очисткой с применением газовых фильтров, фильтров-сепараторов, содержащих сменные фильтрующие элементы.
Поставленная задача решается тем, что в отличие от известного способа подготовки природного газа на газонаполнительных компрессорных станциях, включающего первичную очистку природного газа, компремирование, аккумулирование и заправку, согласно изобретению магистральный газ исследуют в анализаторе газа и подают в блок входных кранов, направляют на фильтр газовый низкого давления, где очищают от капельных влаги и механических примесей, очищенный газ подают поочередно в один из контуров осушки, в котором очищают от капельных влаги и механических примесей во входном газовом фильтре и от паров воды в четырех-восьми осушителях газовых цеолитовых или силикагелевых или одном-двух осушителях газовых абсорбционно-электролизных, очищенный газ подают в выходной газовый фильтр и очищают от капельных влаги и механических примесей, подают на вход блока управления и исследуют анализатором газа, при этом во втором контуре осуществляют процесс регенерации (десорбции) осушителей газовых, который заключается в нагреве влажного сорбента (например, цеолита) до 250°С и выдержке его при этой температуре и давлении 0,1-1 атм до полного удаления влаги, далее очищенный газ подают в верхнюю часть фильтра-сепаратора, который предназначен для очистки газа от капельной жидкости и механических примесей и представляет собой вертикальный сосуд, где газ отделяют от механических примесей и жидкости за счет закручивания потока газа и резкого изменения направления его движения, далее газ опускают вниз и подают в фильтр, состоящий из сменных фильтрующих элементов, и дополнительно очищают от механических примесей, при этом жидкость накапливают в нижней части фильтра-сепаратора и периодически автоматически сливают в емкость конденсата; очищенный газ подают для измерения параметров в измеритель расхода газа, где установлены преобразователи давления, и температуры, очищенный газ низкого давления подают на вход блока дожимающего нагнетателя, причем часть газа редуцируют и с давлением 0,02 кг/см2 изб. подают в бокс оператора, в блоке дожимающего нагнетателя газ подают через линию всасывания пневмоцилиндра и через впускной клапан в полость пневмоцилиндра 1-й ступени, при этом гидронасосом через гидрораспределитель подают жидкость в первую полость гидроцилиндра, шток гидроцилиндра воздействует на связанный с ним поршень пневмоцилиндра 1-й ступени; газ, находящийся за поршнем, сжимают и через нагнетательный клапан вытесняют в блок аккумулятора низкого давления, который одновременно выполняет функцию концевого холодильника, где его охлаждают и далее подают в линию нагнетания, при этом жидкость, поступая в управляющую полость гидрораспределителя, перемещает золотник в другое крайнее положение, тем самым переключают поток жидкости в другой гидроцилиндр, шток гидроцилиндра начинает перемещать поршень пневмоцилиндра в обратном направлении, сжимая газ во второй полости пневмоцилиндра, далее из блока аккумулятора низкого давления сжатый газ с давлением 15-20 кг/см2 подают в пневмоцилиндр 2-й ступени и блок аккумулятора среднего давления, сжимают и охлаждают в них до давления 60-80 кг/см2 и температуры ниже 40°С; причем часть газа анализируют и с давлением 15-20 кг/см2 подают через третий выход потребителю; из блока аккумулятора среднего давления сжатый газ с давлением 15-20 кг/см2 подают в пневмоцилиндр 3-й ступени и блок аккумулятора высокого давления, сжимают и охлаждают в них до давления 200-250 кг/см2 и температуры ниже 40°С; сжатый газ по трем трубопроводам, один из которых выполнен общим для обоих постов, с давлением 60-80 кг/см2 через второй выход блока управления, а два выполнены по одному на каждый пост, с давлением 200-250 кг/см2 через первый выход, подают на фильтры газовые колонки газовой заправочной, состоящей из двух независимых ниток, и дополнительно очищают от механических примесей и паров влаги и масел в фильтрах газовых, при этом пистолет газовой колонки своим переходником вставляют в заправочную горловину газового баллона, давление газа в которой составляет 5 кг/см2; остаточный баллонный газ очищается от механических примесей в фильтре выходном, при этом эластичные кольца переходника деформируются и прижимаются к внутренней поверхности отверстия горловины; после открытия электромагнитного клапана газонаполнительной станции газ подают на входной фильтр пистолета и очищают от механических примесей; под действием давления газа до 250 кг/см2 эластичные кольца переходника дополнительно деформируются и прижимаются к внутренней поверхности отверстия горловины, препятствуя попаданию заправочного газа в окружающую среду, и газ через входной фильтр подают в баллоны; после сброса давления из пистолета заправочного газового эластичные кольца переходнике сжимаются и переходник освобождается из горловины заправочного устройства, при этом сбор информации осуществляется с преобразователей давления и температуры, установленных в блоках управления, измерителях расходов газа, в технологическом блоке и с кнопок аварийного останова; обработка этой информации и управление осуществляется с помощью реле электромагнитными клапанами, которые регулируют подачу газа на вход установки, в аккумуляторы газа, в заправочное устройство.
В другом варианте в способе подготовки природного газа на газонаполнительных компрессорных станциях, включающем первичную очистку природного газа, компремирование, аккумулирование и заправку способа, согласно изобретению магистральный газ исследуют в анализаторе газа и подают в блок входных кранов; в зависимости от степени загрязненности газ направляют в блок подготовки газа или на фильтр газовый низкого давления, где очищают от капельных влаги и механических примесей, очищенный газ подают поочередно в один из контуров осушки, в котором очищают от капельных влаги и механических примесей во входном газовом фильтре и от паров воды в четырех-восьми осушителях газовых цеолитовых или силикагелевых или одном-двух осушителях газовых абсорбционно-электролизных, очищенный газ подают в выходной газовый фильтр и очищают от капельных влаги и механических примесей, подают на вход блока управления и исследуют анализатором газа, при этом во втором контуре осуществляют процесс регенерации (десорбции) осушителей газовых, который заключается в нагреве влажного сорбента (например, цеолита) до 250°С и выдержке его при этой температуре и давлении 0,1-1 атм до полного удаления влаги, далее очищенный газ подают в верхнюю часть фильтра-сепаратора, который предназначен для очистки газа от капельной жидкости и механических примесей и представляет собой вертикальный сосуд, где газ отделяют от механических примесей и жидкости за счет закручивания потока газа и резкого изменения направления его движения, далее газ опускают вниз и подают в фильтр, состоящий из сменных фильтрующих элементов, и дополнительно очищают от механических примесей, при этом жидкость накапливают в нижней части фильтра-сепаратора и периодически автоматически сливают в емкость конденсата; очищенный газ подают для измерения параметров в измеритель расхода газа, где установлены преобразователи давления, и температуры, при этом часть очищенного газа после узла замера расхода используют для заправки баллонов и собственных потребностей: газового двигателя внутреннего сгорания и отопления, при этом для питания газового двигателя внутреннего сгорания и отопления газ редуцируют до давления 0,02-1,0 кгс/см2 изб., а часть газа, направляемую в компрессор, редуцируют до давления 0,15 кгс/см2 изб.; после узла редуцирования газ подают в вихревую трубу и узел редуцирования, состоящий из регулятора давления, предназначенный для обеспечения необходимого расхода газа в линии всасывания в случае падения давления на входе станции, в вихревой трубе газ разделяют на два потока – холодный и горячий, холодный поток имеет температуру на 30°С ниже, а горячий на 50°С выше температуры газа на входе; после вихревой трубы, из охлажденного газа с давлением 0,15 кгс/см2 изб., влага, содержащаяся в нем, выпадает в виде крупинок снега и, попадая в расширитель снегоотделителя, оседает в нижней части его корпуса; после снегоотделителя холодный газ проходит через трубный пучок влагоотделителя и далее, будучи уже частично осушенным за счет выпадения снега, поступает на всас компрессора; часть горячего потока, выходящего из вихревой трубы, направляют через кран в снегоотделитель для таяния снега и далее в линию всасывания компрессора, другую часть горячего потока через теплообменник также подают в линию всасывания компрессора, причем компримирование природного газа компрессором осуществляют в пять ступеней; после первой ступени сжатия газ направляют в холодильник, после охлаждения газ подают на последующую ступень компримирования, а после пятиступенчатого сжатия и охлаждения газ направляют в влагомаслоотделитель; после влагомаслоотделителя газ высокого давления (200-250 кгс/см2) подают в систему осушки газа, состоящую из двух последовательно включенных влагоотделителей, и далее через обратный клапан в линию заправки; отделенная жидкость и снег, скопившиеся в нижних частях корпусов снегоотделителя и влагоотделителей, после подогрева периодически удаляют по линиям дренажа в емкость для сбора конденсата.
Газ после теплообменника третьей ступени компрессора может подаваться в систему дополнительной осушки, состоящую из двух пар осушителей с силикагелем, работающих поочередно (пара на осушку, вторая на регенерацию), где из него адсорбируется оставшаяся влага, причем регенерация силикагеля происходит за счет продувки осушителя нагретым до 130-140°С газом после второй ступени компрессора, в процессе регенерации осушителей насыщенный влагой газ из линии нагнетания направляют в основную систему осушки вновь на вход компрессора.
В третьем варианте в способе подготовки природного газа на газонаполнительных компрессорных станциях, включающем первичную очистку природного газа, компремирование, аккумулирование и заправку, согласно изобретению магистральный газ исследуют в анализаторе газа и подают в блок входных кранов; в зависимости от степени загрязненности газ направляют в блок подготовки газа или на фильтр газовый низкого давления, где очищают от капельных влаги и механических примесей, очищенный газ подают поочередно в один из контуров осушки, в котором очищают от капельных влаги и механических примесей во входном газовом фильтре и от паров воды в четырех-восьми осушителях газовых цеолитовых или силикагелевых или одном-двух осушителях газовых абсорбционно-электролизных, очищенный газ подают в выходной газовый фильтр и очищают от капельных влаги и механических примесей, подают на вход блока управления и исследуют анализатором газа, при этом во втором контуре осуществляют процесс регенерации (десорбции) осушителей газовых, который заключается в нагреве влажного сорбента (например, цеолита) до 250°С и выдержке его при этой температуре и давлении 0,1-1 атм до полного удаления влаги, далее очищенный газ подают в верхнюю часть фильтра-сепаратора, который предназначен для очистки газа от капельной жидкости и механических примесей и представляет собой вертикальный сосуд, где газ отделяют от механических примесей и жидкости за счет закручивания потока газа и резкого изменения направления его движения, далее газ опускают вниз и подают в фильтр, состоящий из сменных фильтрующих элементов, и дополнительно очищают от механических примесей, при этом жидкость накапливают в нижней части фильтра-сепаратора и периодически автоматически сливают в емкость конденсата; очищенный газ подают для измерения параметров в измеритель расхода газа, где установлены преобразователи давления, и температуры, часть очищенного газа после узла замера расхода используется для заправки баллонов и собственных потребностей: газового двигателя внутреннего сгорания и отопления; для питания газового двигателя внутреннего сгорания и отопления газ редуцируется до давления 0,02-1,0 кгс/см2 изб., а часть газа, направляемая в компрессор, редуцируется до давления 0,15 кгс/см2 изб.; после узла редуцирования газ поступает в вихревую трубу и узел редуцирования, состоящий из регулятора давления, предназначенный для обеспечения необходимого расхода газа в линии всасывания в случае падения давления на входе станции, в вихревой трубе газ разделяется на два потока – холодный и горячий, холодный поток имеет температуру на 30°С ниже, а горячий на 50°С выше температуры газа на входе; после вихревой трубы из охлажденного газа с давлением 0,15 кгс/см2 изб. влага, содержащаяся в нем, выпадает в виде крупинок снега и, попадая в расширитель снегоотделителя, оседает в нижней части его корпуса; после снегоотделителя холодный газ проходит через трубный пучок влагоотделителя и далее, будучи уже частично осушенным за счет выпадения снега, поступает на всас компрессора; часть горячего потока, выходящего из вихревой трубы, направляется через кран в снегоотделитель для таяния снега и далее в линию всасывания компрессора, другая часть горячего потока, пройдя через теплообменник, также поступает в линию всасывания компрессора; компримирование природного газа компрессором осуществляют в пять ступеней, причем газ поступает в первую ступень компрессора, сжимается в ней, охлаждается и очищается от капельных влаги и масла в холодильнике первой ступени и водо-маслоотделителе первой ступени; охлажденный до температуры ниже 60°С и очищенный от капельных влаги и масла газ поступает во вторую ступень компрессора; описанные процессы повторяются во всех ступенях компрессора; после водо-маслоотделителя пятой ступени сжатый газ проходит через аккумулятор газа к потребителю; для продувки водомаслоотделителей сжатый газ поступает из всасывающего газопровода третьей ступени компрессора, причем охлаждение компрессора, а также охлаждение газа в холодильниках осуществляют водой или антифризом, при этом через сужающее устройство воду подводят к блоку холодильников первой-второй ступеней и к напорному коллектору; после блока холодильников первой-второй ступеней воду подают в водяные полости цилиндров, головки цилиндров первой-второй ступеней компрессора; из напорного коллектора вода поступает в блок холодильников третьей-четвертой ступеней, водяные полости цилиндров, головки цилиндров компрессора третьей-четвертой ступеней компрессора и холодильник пятой ступени; нагретая в водяных полостях компрессора и холодильниках вода поступает в смеситель с теплообменником, охлаждается в нем до температуры 10-30°С и подается в сужающее устройство; из теплообменника горячая вода по трубопроводам поступает к отделителям снега и в систему отопления станции.
Анализ информации показал, что заявленное техническое решение не известно из достигнутого уровня техники, в связи с чем оно соответствует критерию “новизна”.
Подобное техническое решение явным образом не следует из уровня техники и, следовательно, соответствует критерию “изобретательский уровень”.
Изложенное свидетельствует, что изобретение соответствует критерию “промышленная применимость”.
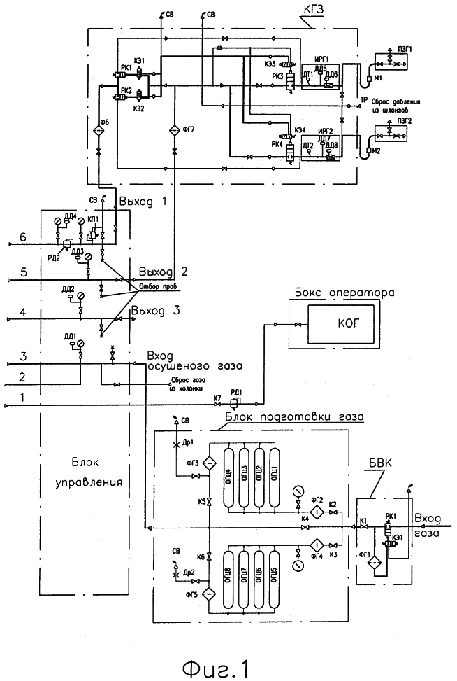
Изобретение поясняется фиг.1, 2 на которых изображены схемы предложенного способа подготовки газа.
Способ реализуется следующим образом:
Магистральный газ под давлением от 3 до 1,2 кгс/см2 исследуется в анализаторе газа и поступает в блок входных кранов. В зависимости от степени загрязненности через кран КЭ1 и распределитель ПК1 газ направляется в блок подготовки газа БПГ или на фильтр газовый низкого давления ФГ1, где очищается от капельных влаги и механических примесей. Очищенный газ поступает поочередно в один из контуров осушки (например, К2-ФГ2-ОГЦ1-ОГЦ4-ФГ3-К5), в котором очищается от капельных влаги и механических примесей в газовых фильтрах ФГ2, ФГ3 и от паров воды в осушителе газовом цеолитовом ОГЦ1-ОГЦ4, и поступает на вход блока управления и исследуется анализатором газа. Во втором контуре (например, К3-ФГ4-ОГЦ5-ОГЦ8-ФГ5-К6) осуществляется процесс регенерации (десорбции) осушителей газовых ОГЦ5-ОГЦ8, который заключается в нагреве влажного сорбента (например-цеолита) до 250°С и выдержке его при этой температуре и давлении 0,1-1 атм. до полного удаления влаги и замена фильтроэлементов в газовых фильтрах ФГ4, ФГ5. Очищенный газ поступает в фильтр-сепаратор ФС1, который предназначен для очистки газа от капельной жидкости и механических примесей и представляет собой вертикальный сосуд. Газ поступает в верхнюю часть сосуда-фильтра и отделяется от механических примесей и жидкости за счет закручивания потока газа и резкого изменения направления его движения. Далее газ опускается вниз и поступает в фильтр, состоящий из сменных фильтрующих элементов. На фильтре газ дополнительно очищается от механических примесей. Замена отработанных элементов осуществляется через специальную съемную верхнюю крышку фильтра-сепаратора. Жидкость накапливается в нижней части фильтра-сепаратора и периодически сливается в емкости конденсата (не показана). Очищенный газ поступает в измеритель расхода газа ИРГ, где установлены преобразователи давления ДД9, ДД10 и температуры ДТ3. Данные по параметрам газа поступают по электрическим каналам на систему управления пульта оператора. Очищенный газ низкого давления поступает на вход блока дожимающего нагнетателя и часть газа давлением 0,02 кгс/см2 через кран К7 и регулятор давления РД1 подается в бокс оператора. В блоке дожимающем газ поступает в линию всасывания пневмоцилиндра Ц1 и через впускной клапан проходит в полость цилиндра. При включении электродвигателя ЭД включается в работу гидронасос H1. Для сглаживания пульсации давления жидкости и гашения гидроударов в гидросистеме после насоса H1 установлен пневмогидроаккумулятор А1. Жидкость насосом H1 через гидрораспределитель подается в первую полость гидроцилиндра Ц1, шток гидроцилиндра воздействует на связанный с ним поршень пневмоцилиндра. Газ, находящийся за поршнем, сжимается и через нагнетательный клапан вытесняется в блок аккумулятора низкого давления, который одновременно выполняет функцию концевого холодильника, где он охлаждается и далее поступает в линию нагнетания. В конце рабочего хода шток гидроцилиндра нажимает на демпфер и перемещает его вместе с магнитом в сторону датчика положения. При движении магнитного поля срабатывает индукционный датчик положения, который формирует импульс на переключение клапана электромагнитного. Клапан открывается и открывает проход жидкости в линию управления золотником. Жидкость, поступая в управляющую полость гидрораспределителя, перемещает золотник в другое крайнее положение, тем самым переключает поток жидкости в другой гидроцилиндр, шток гидроцилиндра начинает перемещать поршень пневмоцилиндра в обратном направлении, сжимая газ во второй полости пневмоцилиндра Ц1. Из блока аккумулятора низкого давления сжатый газ с давлением 15-20 кгс/см2 поступает в пневмоцилиндр Ц2 и блок аккумулятора среднего давления, сжимается и охлаждается в них до давления 60-80 кгс/см2 и температуры ниже 40°С. Часть газа анализируется и с давлением 15-20 кгс/см2 поступает через третий выход потребителю. Из блока аккумулятора среднего давления сжатый газ с давлением 15-20 кгс/см2 поступает в пневмоцилиндр Ц3 и блок аккумулятора высокого давления, сжимается и охлаждается в них до давления 200-250 кгс/см2 и температуры ниже 40°С.
Сжатый газ по трем трубопроводам (один, общий для обоих постов, с давлением 60-80 кгс/см2 через второй выход блока управления и два, по одному на каждый пост, с давлением 200-250 кгс/см2 через первый выход на фильтры газовые Фг6 и Фг7 колонки газовой заправочной КГЗ, состоящей из двух независимых ниток (ФГ6-РК1-КЭ1-КЭ3-РК3-ИРГ1-ПГ31) и (ФГ7-РК2-КЭ2-КЭ4-РК4-ИРГ2-ПГ32), дополнительно очищается от механических примесей и паров влаги и масел в фильтрах газовых и фильтрах пистолета заправочного и через измерители расхода газа подается потребителю. Для сброса давления газа из заправочных устройств и шлангов на свечу на стойке колонки установлены тройники ТР1 и обратный клапан.
Варианты способа подготовки газа поясняются на фиг.3 и заключаются в том, что природный газ из внешнего газопровода под давлением от 3 до 12 кгс/см2, поступает на вход станции, проходит через входной кран К1 и поступает в узел очистки, состоящий из фильтр газовый низкого давления ФС, предназначенный для очистки газа от капельной влаги и механических примесей.
Отделение жидкости осуществляется за счет резкого изменения направления потока газа при ударе о стенку корпуса фильтра. Отделенная жидкость накапливается в нижней части корпуса фильтра и периодически сливается через сливной трубопровод в емкость Е для сбора конденсата. В верхней части фильтра размещается сменный фильтрующий элемент. Продувка, промывка, либо замена засорившегося фильтроэлемента осуществляется через определенный промежуток времени, определяемый по перепаду давления по показаниям датчиков ДД1 и ДД2. Кроме того, на линии всаса установлен клапан предохранительный КП1, настраиваемый на давление срабатывания 0,17 кгс/см2 изб.
Очищенный газ через узел замера расхода ИР1 и кран электромагнитный КЭ1 поступает для питания двигателя ДВ и котла системы отопления КОТ, а через кран К3 в линию всаса компрессора К.
Узел замера расхода газа конструктивно состоит из корпуса, сужающего устройства (трубки Вентури), датчика температуры и двух датчиков давления.
Газ, направляемый в двигатель, поступает по трубопроводу в блок регуляторов давления газа для двигателя, расположенный в отсеке двигателя, а газ, направляемый в компрессор, поступает в узел редуцирования, состоящий из регулятора давления газа РД1.
Регулятор РД1 настраивается на давление таким образом, чтобы в линии всасывания компрессора было 0,15 кгс/см2 изб.
После узла редуцирования газ поступает в вихревую трубу ВТ и узел редуцирования, состоящий из регулятора давления РД4, предназначенный для обеспечения необходимого расхода газа в линии всасывания в случае падения давления на входе станции.
В вихревой трубе газ разделяется на два потока – холодный и горячий. Холодный поток имеет температуру на 30°С ниже, а горячий на 50°С выше температуры газа на входе.
После вихревой трубы из охлажденного газа давлением 1,15 кгс/см2 влага, содержащаяся в нем, выпадает в виде крупинок снега и, попадая в расширитель снегоотделителя ОС, оседает в нижней части его корпуса. После снегоотделителя холодный газ проходит через трубный пучок влагоотделителя ОВ1 и далее, будучи уже частично осушенным за счет выпадения снега, поступает на всас компрессора К. Для контроля давления на всасе компрессора установлен манометр и датчик давления ДД9.
Часть горячего потока, выходящего из вихревой трубы, направляется через кран К4 в снегоотделитель ОС для таяния снега и далее в линию всасывания компрессора. Другая часть горячего потока, пройдя через теплообменник ТО, также поступает в линию всасывания компрессора К.
Компремирование природного газа компрессором осуществляется в пять ступеней. После первой ступени сжатия газ направляется в холодильник. После охлаждения газ поступает на последующую ступень компремирования, а после пятиступенчатого сжатия и охлаждения газ направляется в влагомаслоотделитель МО.
После влагомаслоотделителя газ высокого давления (200-250 кгс/см2) поступает в систему осушки газа, состоящую из двух последовательно включенных влагоотделителей ОВ2 и ОВ1, и далее через обратный клапан ОК7 в линию заправки. Отделенная жидкость и снег, скопившиеся в нижних частях корпусов снегоотделителя и влагоотделителей, после подогрева периодически удаляются по линиям дренажа в емкость Е для сбора конденсата.
В случае недостаточной степени осушки газа в основной системе осушки (при высокой температуре газа на входе станции), газонаполнительная станция имеет систему дополнительной осушки.
Система дополнительной осушки состоит из двух пар осушителей с силикагелем ОГС1 и ОГС2, работающих поочередно (пара на осушку, вторая на регенерацию). Газ после теплообменника третьей ступени компрессора поступает в осушитель, проходит через слой силикагеля, где из него адсорбируется оставшаяся влага.
Регенерация силикагеля происходит за счет продувки осушителя нагретым до 130-140°С газом после второй ступени компрессора. В процессе регенерации осушителей насыщенный влагой газ из линии нагнетания направляется в основную систему осушки (ОВ2, ОВ1) и далее через измеритель ИР2, кран электромагнитный КЭ4, дроссель Др3, вход станции, кран К1, фильтр ФС, измеритель ИР1, кран электромагнитный КЭ1, кран К3, регулятор РД1, вихревую трубу ВТ, снегоотделитель ОС, трубный пучок ОВ1, и вновь на вход компрессора. Во время регенерации заправка не производится. Кроме того, предусмотрена периодическая оттайка трубных пучков влагоотделителей, по мере их обмерзания, путем закольцовывания компрессора через кран КЭ3.
Варианты компремирования и охлаждения природного газа поясняются на фиг.4, 5.
Газ поступает в первую ступень компрессора 4 (выделен пунктиром), через вентиль запорный 23, сжимается в ней, охлаждается и очищается от капельных влаги и масла в холодильнике 1-й ступени 21 и водомаслоотделителе первой ступени 16. Охлажденный до температуры ниже 60°С и очищенный от капельных влаги и масла газ поступает во вторую ступень компрессора 4. Описанные процессы повторяются во всех ступенях компрессора 4. После водомаслоотделителя 5-й ступени 10 сжатый газ проходит через обратный клапан 12 и поступает к потребителю. Для продувки водомаслоотделителей сжатый газ поступает из всасывающего газопровода 3-й ступени через электромагнитный вентиль 14. Для ручной продувки водомаслоотделителей газом и одновременной разгрузки компрессора 4 служит вентиль 13.
Охлаждение компрессора 4, а также охлаждение газа в холодильниках осуществляется водой (или антифризом). Через сужающее устройство 18 вода подводится к блоку холодильников первой-второй ступеней 21 и к напорному коллектору 26. После блока холодильников первой-второй ступеней 21 вода поступает в водяные полости цилиндров, головки цилиндров первой-второй ступеней компрессора. Из напорного коллектора 26 вода поступает в блок холодильников третьей-четвертой ступеней 22, водяные полости цилиндров, головки цилиндров компрессора третьей-четвертой ступеней компрессора и холодильник пятой ступени 5. Нагретая в водяных полостях компрессора 4 и холодильниках вода поступает в смеситель 27 с теплообменником 28, охлаждается в нем до температуры 10-30°С и подается в сужающее устройство 18. Из теплообменника 28 горячая вода по трубопроводам поступает к потребителю.
Защита компрессора 4 и воздушных коммуникаций агрегата от чрезвычайно высоких давлений воздуха производится с помощью предохранительных клапанов 19, 20, 3, 6, 9. Удаление влаги и масла из водо-маслоотделителей всех пяти ступеней производится с помощью разгрузочного устройства 1, которое приводится в действие сжатым газом.
Предложенная конструкция обеспечивает компактное размещение элементов в транспортабельных блоках и или в пустотелых опорах перекрытиях газонаполнительной станции, обеспечивает ее производительность от 40 до 1.200 заправок в сутки.
Заявленная газонаполнительная станция запланирована к производству на ООО “Уромгаз” с использованием имеющихся материалов, комплектующих изделий и технологий.
Формула изобретения
1. Способ подготовки природного газа на газонаполнительных компрессорных станциях, включающий первичную очистку природного газа, компримирование, аккумулирование и заправку, отличающийся тем, что магистральный газ исследуют в анализаторе газа и подают в блок входных кранов, направляют на фильтр газовый низкого давления, где очищают от капельной влаги и механических примесей, очищенный газ подают поочередно в один из контуров осушки, в котором очищают от капельной влаги и механических примесей во входном газовом фильтре и от паров воды в четырех-восьми осушителях газовых цеолитовых или силикагелевых или одном-двух осушителях газовых абсорбционно-электролизных, очищенный газ подают в выходной газовый фильтр и очищают от капельной влаги и механических примесей, подают на вход блока управления и исследуют анализатором газа, при этом во втором контуре осуществляют процесс регенерации (десорбции) осушителей газовых, который заключается в нагреве влажного сорбента (например, цеолита) до 250°С и выдержке его при этой температуре и давлении 0,1-1 атм до полного удаления влаги, далее очищенный газ подают в верхнюю часть фильтра-сепаратора, который предназначен для очистки газа от капельной жидкости и механических примесей и представляет собой вертикальный сосуд, где газ отделяют от механических примесей и жидкости за счет закручивания потока газа и резкого изменения направления его движения, далее газ опускают вниз и подают в фильтр, состоящий из сменных фильтрующих элементов, и дополнительно очищают от механических примесей, при этом жидкость накапливают в нижней части фильтра-сепаратора и периодически автоматически сливают в емкость конденсата; очищенный газ подают для измерения параметров в измеритель расхода газа, где установлены преобразователи давления и температуры, очищенный газ низкого давления подают на вход блока дожимающего нагнетателя, причем часть газа редуцируют и с давлением 0,02 кг/см2 изб. подают в бокс оператора, в блоке дожимающего нагнетателя газ подают через линию всасывания пневмоцилиндра и через впускной клапан в полость пневмоцилиндра 1-й ступени, при этом гидронасосом через гидрораспределитель подают жидкость в первую полость гидроцилиндра, шток гидроцилиндра воздействует на связанный с ним поршень пневмоцилиндра 1-й ступени; газ, находящийся за поршнем, сжимают и через нагнетательный клапан вытесняют в блок аккумулятора низкого давления, который одновременно выполняет функцию концевого холодильника, где его охлаждают и далее подают в линию нагнетания, при этом жидкость, поступая в управляющую полость гидрораспределителя, перемещает золотник в другое крайнее положение, тем самым переключают поток жидкости в другой гидроцилиндр, шток гидроцилиндра начинает перемещать поршень пневмоцилиндра в обратном направлении, сжимая газ во второй полости пневмоцилиндра, далее из блока аккумулятора низкого давления сжатый газ с давлением 15-20 кг/см2 подают в пневмоцилиндр 2-й ступени и блок аккумулятора среднего давления, сжимают и охлаждают в них до давления 60-80 кг/см2 и температуры ниже 40°С; причем часть газа анализируют и с давлением 15-20 кг/см2 подают через третий выход потребителю; из блока аккумулятора среднего давления сжатый газ с давлением 15-20 кг/см2 подают в пневмоцилиндр 3-й ступени и блок аккумулятора высокого давления, сжимают и охлаждают в них до давления 200-250 кг/см2 и температуры ниже 40°С; сжатый газ по трем трубопроводам, один из которых выполнен общим для обоих постов, с давлением 60-80 кг/см2 через второй выход блока управления, а два выполнены по одному на каждый пост, с давлением 200-250 кг/см2 через первый выход подают на фильтры газовые колонки газовой заправочной, состоящей из двух независимых ниток, и дополнительно очищают от механических примесей и паров влаги и масел в фильтрах газовых, при этом пистолет газовой колонки своим переходником вставляют в заправочную горловину газового баллона, давление газа в которой составляет 5 кг/см2; остаточный баллонный газ очищается от механических примесей в фильтре выходном, при этом эластичные кольца переходника деформируются и прижимаются к внутренней поверхности отверстия горловины; после открытия электромагнитного клапана газонаполнительной станции газ подают на входной фильтр пистолета и очищают от механических примесей; под действием давления газа до 250 кг/см2 эластичные кольца переходника дополнительно деформируются и прижимаются к внутренней поверхности отверстия горловины, препятствуя попаданию заправочного газа в окружающую среду, и газ через входной фильтр подают в баллоны; после сброса давления из пистолета заправочного газового эластичные кольца переходника сжимаются и переходник освобождается из горловины заправочного устройства, при этом сбор информации осуществляется с преобразователей давления и температуры, установленных в блоках управления, измерителях расходов газа, в технологическом блоке и с кнопок аварийного останова; обработка этой информации и управление осуществляются с помощью реле электромагнитными клапанами, которые регулируют подачу газа на вход установки, в аккумуляторы газа, в заправочное устройство.
2. Способ подготовки природного газа на газонаполнительных компрессорных станциях, включающий первичную очистку природного газа, компримирование, аккумулирование и заправку, отличающийся тем, что магистральный газ исследуют в анализаторе газа и подают в блок входных кранов; в зависимости от степени загрязненности газ направляют в блок подготовки газа или на фильтр газовый низкого давления, где очищают от капельной влаги и механических примесей, очищенный газ подают поочередно в один из контуров осушки, в котором очищают от капельной влаги и механических примесей во входном газовом фильтре и от паров воды в четырех-восьми осушителях газовых цеолитовых или силикагелевых или одном-двух осушителях газовых абсорбционно-электролизных, очищенный газ подают в выходной газовый фильтр и очищают от капельной влаги и механических примесей, подают на вход блока управления и исследуют анализатором газа, при этом во втором контуре осуществляют процесс регенерации (десорбции) осушителей газовых, который заключается в нагреве влажного сорбента (например, цеолита) до 250°С и выдержке его при этой температуре и давлении 0,1-1 атм до полного удаления влаги, далее очищенный газ подают в верхнюю часть фильтра-сепаратора, который предназначен для очистки газа от капельной жидкости и механических примесей и представляет собой вертикальный сосуд, где газ отделяют от механических примесей и жидкости за счет закручивания потока газа и резкого изменения направления его движения, далее газ опускают вниз и подают в фильтр, состоящий из сменных фильтрующих элементов, и дополнительно очищают от механических примесей, при этом жидкость накапливают в нижней части фильтра-сепаратора и периодически автоматически сливают в емкость конденсата; очищенный газ подают для измерения параметров в измеритель расхода газа, где установлены преобразователи давления и температуры, при этом часть очищенного газа после узла замера расхода используют для заправки баллонов и собственных потребностей: газового двигателя внутреннего сгорания и отопления, при этом для питания газового двигателя внутреннего сгорания и отопления газ редуцируют до давления 0,02-1,0 кгс/см2 изб., а часть газа, направляемую в компрессор, редуцируют до давления 0,15 кгс/см2 изб.; после узла редуцирования газ подают в вихревую трубу и узел редуцирования, состоящий из регулятора давления, предназначенный для обеспечения необходимого расхода газа в линии всасывания в случае падения давления на входе станции, в вихревой трубе газ разделяют на два потока – холодный и горячий, холодный поток имеет температуру на 30°С ниже, а горячий на 50°С выше температуры газа на входе; после вихревой трубы из охлажденного газа с давлением 0,15 кгс/см2 изб. влага, содержащаяся в нем, выпадает в виде крупинок снега и, попадая в расширитель снегоотделителя, оседает в нижней части его корпуса; после снегоотделителя холодный газ проходит через трубный пучок влагоотделителя и далее, будучи уже частично осушенным за счет выпадения снега, поступает на всас компрессора; часть горячего потока, выходящего из вихревой трубы, направляют через кран в снегоотделитель для таяния снега и далее в линию всасывания компрессора, другую часть горячего потока через теплообменник также подают в линию всасывания компрессора, причем компримирование природного газа компрессором осуществляют в пять ступеней; после первой ступени сжатия газ направляют в холодильник, после охлаждения газ подают на последующую ступень компримирования, а после пятиступенчатого сжатия и охлаждения газ направляют в влагомаслоотделитель; после влагомаслоотделителя газ высокого давления (200-250 кгс/см2) подают в систему осушки газа, состоящую из двух последовательно включенных влагоотделителей, и далее через обратный клапан в линию заправки; отделенная жидкость и снег, скопившиеся в нижних частях корпусов снегоотделителя и влагоотделителей, после подогрева периодически удаляют по линиям дренажа в емкость для сбора конденсата.
3. Способ подготовки природного газа по п.2, отличающийся тем, что газ после теплообменника третьей ступени компрессора подается в систему дополнительной осушки, состоящей из двух пар осушителей с силикагелем, работающих поочередно (пара на осушку, вторая на регенерации), где из него адсорбируется оставшаяся влага, причем регенерация силикагеля происходит за счет продувки осушителя нагретым до 130-140°С газом после второй ступени компрессора, в процессе регенерации осушителей насыщенный влагой газ из линии нагнетания направляют в основную систему осушки вновь на вход компрессора.
4. Способ подготовки природного газа на газонаполнительных компрессорных станциях, включающий первичную очистку природного газа, компримирование, аккумулирование и заправку, отличающийся тем, что магистральный газ исследуют в анализаторе газа и подают в блок входных кранов; в зависимости от степени загрязненности газ направляют в блок подготовки газа или на фильтр газовый низкого давления, где очищают от капельной влаги и механических примесей, очищенный газ подают поочередно в один из контуров осушки, в котором очищают от капельной влаги и механических примесей во входном газовом фильтре и от паров воды в четырех-восьми осушителях газовых цеолитовых или силикагелевых или одном-двух осушителях газовых абсорбционно-электролизных, очищенный газ подают в выходной газовый фильтр и очищают от капельной влаги и механических примесей, подают на вход блока управления и исследуют анализатором газа, при этом во втором контуре осуществляют процесс регенерации (десорбции) осушителей газовых, который заключается в нагреве влажного сорбента (например, цеолита) до 250°С и выдержке его при этой температуре и давлении 0,1-1 атм до полного удаления влаги, далее очищенный газ подают в верхнюю часть фильтра-сепаратора, который предназначен для очистки газа от капельной жидкости и механических примесей и представляет собой вертикальный сосуд, где газ отделяют от механических примесей и жидкости за счет закручивания потока газа и резкого изменения направления его движения, далее газ опускают вниз и подают в фильтр, состоящий из сменных фильтрующих элементов, и дополнительно очищают от механических примесей, при этом жидкость накапливают в нижней части фильтра-сепаратора и периодически автоматически сливают в емкость конденсата; очищенный газ подают для измерения параметров в измеритель расхода газа, где установлены преобразователи давления и температуры, часть очищенного газа после узла замера расхода используется для заправки баллонов и собственных потребностей: газового двигателя внутреннего сгорания и отопления; для питания газового двигателя внутреннего сгорания и отопления газ редуцируется до давления 0,02-1,0 кгс/см2 изб., а часть газа, направляемая в компрессор, редуцируется до давления 0,15 кгс/см2 изб.; после узла редуцирования газ поступает в вихревую трубу и узел редуцирования, состоящий из регулятора давления, предназначенный для обеспечения необходимого расхода газа в линии всасывания в случае падения давления на входе станции, в вихревой трубе газ разделяется на два потока – холодный и горячий, холодный поток имеет температуру на 30°С ниже, а горячий на 50°С выше температуры газа на входе; после вихревой трубы из охлажденного газа с давлением 0,15 кгс/см2 изб., влага, содержащаяся в нем, выпадает в виде крупинок снега и, попадая в расширитель снегоотделителя, оседает в нижней части его корпуса; после снегоотделителя холодный газ проходит через трубный пучок влагоотделителя и далее, будучи уже частично осушенным за счет выпадения снега, поступает на всас компрессора; часть горячего потока, выходящего из вихревой трубы, направляется через кран в снегоотделитель для таяния снега и далее в линию всасывания компрессора, другая часть горячего потока, пройдя через теплообменник, также поступает в линию всасывания компрессора; компримирование природного газа компрессором осуществляют в пять ступеней, причем газ поступает в первую ступень компрессора, сжимается в ней, охлаждается и очищается от капельных влаги и масла в холодильнике первой ступени и водомаслоотделителе первой ступени; охлажденный до температуры ниже 60°С и очищенный от капельных влаги и масла газ поступает во вторую ступень компрессора; описанные процессы повторяются во всех ступенях компрессора; после водомаслоотделителя пятой ступени сжатый газ проходит через аккумулятор газа к потребителю; для продувки водомаслоотделителей сжатый газ поступает из всасывающего газопровода третьей ступени компрессора, причем охлаждение компрессора, а также охлаждение газа в холодильниках осуществляют водой или антифризом, при этом через сужающее устройство воду подводят к блоку холодильников первой-второй ступеней и к напорному коллектору; после блока холодильников первой-второй ступеней воду подают в водяные полости цилиндров, головки цилиндров первой-второй ступеней компрессора; из напорного коллектора вода поступает в блок холодильников третьей-четвертой ступеней, водяные полости цилиндров, головки цилиндров компрессора третьей-четвертой ступеней компрессора и холодильник пятой ступени; нагретая в водяных полостях компрессора и холодильниках вода поступает в смеситель с теплообменником, охлаждается в нем до температуры 10-30°С и подается в сужающее устройство; из теплообменника горячая вода по трубопроводам поступает к отделителям снега и в систему отопления станции.
РИСУНКИ
RH4A – Выдача дубликата патента Российской Федерации на изобретение
Дата выдачи дубликата: 20.02.2007
Наименование лица, которому выдан дубликат:
Наумейко Сергей Анатолиевич (RU)
Извещение опубликовано: 27.04.2007 БИ: 12/2007
|
|