|
(21), (22) Заявка: 2002117460/11, 02.07.2002
(24) Дата начала отсчета срока действия патента:
02.07.2002
(43) Дата публикации заявки: 20.02.2004
(45) Опубликовано: 10.01.2005
(56) Список документов, цитированных в отчете о поиске:
RU 2013254 C3, 30.05.1994. RU 2057662 C1, 30.12.1994. RU 2089418 C1, 10.09.1997. RU 2089419 C1, 10.09.1997. DE 2655169 A1, 13.04.1978. FR 2377308, 11.08.1978.
Адрес для переписки:
344019, г.Ростов-на-Дону, пр. Театральный, 40, кв.15, Н.В. Маликову
|
(72) Автор(ы):
Маликов Н.В. (RU), Казаринов А.В. (RU), Маликов Д.Н. (RU), Пасерба Б.С. (RU), Семочкин Е.Н. (RU)
(73) Патентообладатель(и):
Маликов Николай Васильевич (RU), Казаринов Александр Валентинович (RU), Маликов Денис Николаевич (RU), Пасерба Борис Семенович (RU), Семочкин Евгений Николаевич (RU)
|
(54) ЭЛЕКТРОПНЕВМАТИЧЕСКИЙ ТОРМОЗ ЖЕЛЕЗНОДОРОЖНЫХ ПОДВИЖНЫХ ЕДИНИЦ
(57) Реферат:
Изобретение относится к области железнодорожного транспорта и может быть использовано преимущественно на подвижных единицах, оборудованных электропневматическим тормозом. Электропневматический тормоз железнодорожных подвижных единиц содержит контрольный и рабочий источники тока, силовую линию, включающую электровоздухораспределители подвижных единиц, подключенные к электрическим цепям рабочего провода и ходовых рельсов. В электрические цепи рабочего и контрольного проводов для обеспечения контроля подаются чередующиеся посылки постоянного тока прямой и обратной полярностей. Электрическая цепь контрольного провода выполнена с возможностью сообщения с электрической цепью рабочего провода с помощью замыкающих контактов датчиков торможения, установленных на каждой подвижной единице, и через полупроводниковый вентиль, размещенный в специальной дополнительной головке, соединяемой с головкой свободного рукава хвостовой подвижной единицы при формировании поезда. Электрическая цепь контрольного источника тока изолирована от ходовых рельсов, а электрическая цепь локомотивного рельсового заземлителя выполнена с использованием для контроля неисправности полярных качеств постоянного тока рабочего источника. Технический результат заключается в исключении опасности электротравмирования людей и сохранении работоспособности электропневматического тормоза при повреждениях более чем в одном из узлов контрольного или рабочего проводов. 2 ил.

Область техники, к которой относится изобретение
Изобретение относится к области железнодорожного транспорта и может быть использовано преимущественно на подвижных единицах, оборудованных электропневматическим тормозом.
Уровень техники
Известно устройство электропневматического тормоза /1, с.244, абз. 3-6/, в котором для оценки исправности провода рельсового заземлителя и контрольного и рабочего проводов в поездном положении используют переменный ток повышенной частоты (65 В, 625 Гц), а для повышения надежности прохождения тока через междувагонные соединения осуществляют постановку на локомотиве постоянной перемычки между рабочим и контрольным проводами.
Недостатками известного устройства способа являются опасность электротравмирования людей и невозможность оценки целостности электрической цепи контрольного и рабочего проводов в поездном положении, что предопределяет допустимость применения такой перемычки только в поездах, обращающихся с максимальной скоростью до 120 км/ч.
Наиболее близким техническим решением является устройство электропневматического тормоза /1, с.244-245/, в котором для оценки исправности провода рельсового заземлителя и контрольного и рабочего проводов в поездном положении также используют переменный ток с указанными параметрами, а для повышения надежности прохождения тока через междувагонные соединения используют устройство дублированного (параллельного), с помощью которого обеспечивают питания обоих линейных проводов только в режимах перекрыши и торможения.
Недостатками такого устройства способа являются опасность электротравмирования людей и потеря работоспособности ЭПТ при повреждениях более чем в одном из узлов контрольного или рабочего проводов.
Сущность изобретения
Целью предложенного электропневматического тормоза железнодорожных подвижных единиц является исключение опасности электротравмирования людей и сохранение работоспособности ЭПТ при повреждениях более чем в одном из узлов контрольного или рабочего проводов.
Поставленная цель достигается следующим. Электропневматический тормоз содержит блок питания с гальванически независимыми контрольным и рабочим источниками тока. С помощью контактного устройства, например контроллер крана машиниста, воздействуют на подключенный к указанным источникам тока блок управления. При этом за счет различных характеристик токов указанных источников тока с помощью блока управления обеспечивают действие размещенных на подвижных единицах электровоздухораспределителей в режиме отпуска, перекрыши или торможения. Для этого производят сбор электрической силовой цепи блока управления, от которой осуществляют питание электровоздухораспределителей. При этом их подключают к указанной силовой цепи с помощью электрически связанных с ней рабочего провода и, через провод рельсового заземлителя, ходовых рельсов. Для оценки исправности электрических цепей провода рельсового замедлителя и рабочего провода используют контрольный провод. Для этого электрические цепи рабочего и контрольного проводов образовывают с использованием их контактных соединений в головках рукавов автоматического пневматического тормоза поезда и электрически сообщают между собой через концевую заделку свободного рукава последней от локомотива подвижной единицы. Причем для оценки исправности электрических цепей рельсового замедлителя и рабочего и контрольного проводов в поездном положении (режиме отпуска) используют частотные характеристики контрольного источника тока, а в режимах перекрыши и торможения – полярностные характеристики рабочего источника тока. При этом сбор электрической силовой цепи блока управления обуславливают исправностью электрических цепей провода рельсового замедлителя и рабочего и контрольного проводов. Упомянутые режимы работы, исправность источников тока, исправность блока управления и электрических цепей упомянутых проводов отражают на сообщенном с блоком управления световом сигнализаторе. Для повышения надежности прохождения тока через междувагонные соединения используют устройство дублированного питания, которым на локомотиве шунтируют электрические цепи контрольного и рабочего проводов. Предлагаемый способ действия электропневматического тормоза железнодорожных подвижных единиц отличается следующим. Используют только полярностные качества контрольного источника тока, электрические цепи которого изолируют от массы подвижных единиц. Сбор электрической силовой цепи блока управления обеспечивают вне зависимости от исправности электрических цепей рельсового заземлителя и контрольного и рабочего проводов. Контрольный провод в концевой заделке электрически сообщают с рабочим проводом через полупроводниковый вентиль. При всех упомянутых режимах действия электровоздухораспределителей оценку исправности электрических цепей провода рельсового заземлителя и рабочего и контрольного проводов обеспечивают чередованием их подключения через световой сигнализатор соответственно к рабочему источнику тока и контрольному источнику тока с прямой полярностью включения. Причем оценку возможного электрического пробоя полупроводникового вентиля концевой заделки совмещают с моментом оценки исправности электрической цепи рельсового заземлителя. Для этого электрическую цепь контрольного и рабочего проводов через световой сигнализатор подключают к контрольному источнику тока с обратной полярностью включения, а в качестве устройства дублированного питания рабочего и контрольного проводов используют датчики, контакты которых электрически шунтируют указанные провода на каждой из подвижных единиц поезда при условии заторможенного состояния последних.
Заявляемое техническое решение соответствует критерию изобретения “Новизна” (N). Так, сопоставительный анализ заявляемого решения с прототипом показывает следующие отличия заявляемого решения от известного.
1. Электрические цепи контрольного источника тока блока питания изолируют от массы подвижных единиц (ходовых рельсов).
2. При всех режимах действия электровоздухораспределителей оценку исправности электрических цепей рабочего и контрольного проводов осуществляют пропусканием через последние тока только контрольного источника блока питания.
3. При всех режимах действия электровоздухораспределителей оценку исправности электрической цепи рельсового заземлителя осуществляют пропусканием через него тока только от рабочего источника блока питания.
4. Сбор электрической силовой цепи блока управления обеспечивают вне зависимости от исправности электрических цепей рельсового заземлителя и контрольного и рабочего проводов.
5. Контрольный провод в концевой заделке электрически сообщают с рабочим проводом через полупроводниковый вентиль.
6. При всех упомянутых режимах действия электровоздухораспределителей оценку исправности электрической цепи провода рельсового заэемлителя обеспечивают действием тока только от рабочего источника тока.
7. При всех упомянутых режимах действия электровоздухораспределителей оценку исправности электрических цепей рабочего и контрольного проводов обеспечивают действием тока только от контрольного источника тока прямой полярности.
8. При всех упомянутых режимах действия электровоздухораспределителей оценку отсутствия электрического пробоя полупроводникового вентиля концевой заделки обеспечивают действием тока только от контрольного источника тока обратной полярности.
9. Избирательность действия токов контрольного и рабочего источников тока для оценок по п.п.6-8 обеспечивают разделением действия упомянутых токов во времени.
10. Разделение действия токов контрольного и рабочего источников тока во времени обеспечивают чередованием индикации их действия на световом сигнализаторе.
11. Индикацию оценки исправности электрической цепи провода рельсового заземлителя совмещают во времени с индикацией оценки отсутствия электрического пробоя полупроводникового вентиля концевой заделки.
12. Индикацию оценки исправности электрических цепей рабочего и контрольного проводов чередуют с индикацией оценки по п.11.
13. В качестве устройства дублированного питания рабочего и контрольного проводов используют датчики, контакты которых электрически шунтируют указанные провода на каждой из подвижных единиц поезда, при условии заторможенного состояния последних.
Заявляемое техническое решение соответствует критерию “Изобретательский уровень” (IS). Так, сравнение заявляемого решения с известными в технике решениями показывает, что использование изоляции электрических цепей источников тока от массы устройства для целей обеспечения электробезопасности, разделение действия токов различных источников тока во времени для целей обеспечения их избирательности действия и использование датчиков, контакты которых электрически шунтируют цепи различных проводов, широко известны. Однако их внедрение в предлагаемый способ действия электропневматического тормоза железнодорожных подвижных единиц проявляет следующие новые свойства.
1. Изолированием от массы подвижного состава (ходовых рельсов) контрольного источника тока исключают возможность появления разности электрических потенциалов переменного тока повышенной частоты (55-65 В, 625 Гц) между головками рукавов тормозной магистрали и ходовыми рельсами, как это имеет место в существующем способе. Тем самым опасность электротравмирования персонала становится в принципе невозможной.
2. Использованием только рабочего источника тока для оценки исправности электрической цепи рельсового заземлителя обеспечивают возможность идентификации неисправности последнего в режиме отпуска по индикации светового сигнализатора.
3. Возможностью сбора электрической силовой цепи блока управления вне зависимости от исправности электрических цепей рабочего и контрольного проводов обеспечивают возможность оценки залипания якоря контрольного реле блока управления его идентификацией по индикации светового сигнализатора.
4. Возможностью сбора электрической силовой цепи блока управления вне зависимости от исправности электрических цепей рабочего и контрольного проводов обеспечивают возможность оценки обрыва цепи (например, сгорания катушки) упомянутого реле его идентификацией по индикации светового сигнализатора.
5. Возможностью сбора электрической силовой цепи блока управления вне зависимости от исправности электрических цепей рабочего и контрольного проводов обеспечивают возможность отказа от использования в этой цепи замыкающего контакта контрольного реле. Этим обеспечивают сохранение возможности действия электровоздухораспределителей в режимах перекрыши и торможения при неисправности в нескольких местах электрической цепи контрольного провода, но исправности электрической цепи рабочего провода.
6. Использованием в качестве устройства дублированного питания рабочего и контрольного проводов датчиков, контакты которых электрически шунтируют указанные провода на каждой из подвижных единиц, при условии заторможенного состояния последних, обеспечивают автоматическое дублированное питание этих проводов на локомотиве и каждой подвижной единице при торможениях.
7. Использованием в качестве устройства дублированного питания рабочего и контрольного проводов датчиков, контакты которых электрически шунтируют указанные провода на каждой из подвижных единиц, при условии заторможенного состояния последних, обеспечивают повышение надежности действия дублированного питания за счет многократного шунтирования этих проводов на локомотиве и каждой подвижной единице.
8. Использованием в качестве устройства дублированного питания рабочего и контрольного проводов датчиков, контакты которых электрически шунтируют указанные провода на каждой из подвижных единиц, при условии заторможенного состояния последних, обеспечивают сохранение работоспособности электропневматического тормоза при повреждениях в нескольких узлах этих проводов.
9. Использованием в качестве устройства дублированного питания рабочего и контрольного проводов датчиков, контакты которых электрически шунтируют указанные провода на каждой из подвижных единиц, при условии заторможенного состояния последних, автоматически обеспечивают возможность оценки исправности электрической цепи рабочего и контрольного проводов в режиме отпуска.
10. Использованием в качестве устройства дублированного питания рабочего и контрольного проводов датчиков, контакты которых электрически шунтируют указанные провода на каждой из подвижных единиц, при условии заторможенного состояния последних, обеспечивают возможность оценки отпуска тормозных цилиндров подвижных единиц после осуществления торможения.
11. Использованием в качестве устройства дублированного питания рабочего и контрольного проводов датчиков, контакты которых электрически шунтируют указанные провода на каждой из подвижных единиц, при условии заторможенного состояния последних, обеспечивают идентификацию момента перекрытия концевого крана тормозной магистрали на любой подвижной единице вне режимов торможения.
12. Использованием в качестве устройства дублированного питания рабочего и контрольного проводов датчиков, контакты которых электрически шунтируют указанные провода на каждой из подвижных единиц, при условии заторможенного состояния последних, обеспечивают непрерывную индикацию на световом сигнализаторе в режимах отпуска и перекрыши в процессе торможения наличия в составе поезда заторможенных подвижных единиц.
13. Использованием в качестве устройства дублированного питания рабочего и контрольного проводов датчиков, контакты которых электрически шунтируют указанные провода на каждой из подвижных единиц, при условии заторможенного состояния последних, обеспечивают идентификацию момента разрыва тормозной магистрали поезда вне режимов торможения.
14. Использованием в качестве устройства дублированного питания рабочего и контрольного проводов датчиков, контакты которых электрически шунтируют указанные провода на каждой из подвижных единиц, при условии заторможенного состояния последних, обеспечивают идентификацию момента саморасцепа в составе поезда вне режимов торможения.
Заявляемое техническое решение соответствует критерию “Промышленная применимость” (IА), так как может быть реализовано модернизацией существующей электрической схемы блока управления электропневматическим тормозом железнодорожных подвижных единиц, с установкой на последних датчиков их заторможенного состояния и включением полупроводникового вентиля в концевую заделку свободного рукава последней от локомотива подвижной единицы.
Перечень фигур
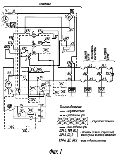
На фиг.1 представлены изменения, вносимые в существующую принципиальную электрическую схему электропневматического тормоза, которые обеспечивают реализацию предлагаемого способа ее действия.
На фиг.2 представлена принципиальная электрическая схема, реализующая предлагаемый способ действия электропневматического тормоза железнодорожных подвижных единиц.
Сведения, подтверждающие возможность осуществления изобретения.
Вносимые в существующую принципиальную электрическую схему электропневматического тормоза изменения, которые обеспечивают реализацию предлагаемого способа ее действия (см. фиг.1), заключаются в
– подключении к электрической части головки свободного рукава тормозной магистрали последней от локомотива подвижной единицы (концевая заделка) дополнительной головки с полупроводниковым вентилем ВКЗ, обеспечивающим электрическую связь в проводящем направлении между контрольным проводом №2 и рабочим проводом №1. Вентиль ВКЗ встраивается в съемную головку, соединяемую с головкой упомянутого рукава при формировании состава поезда;
– оснащении всех тормозных цилиндров вагонов поезда и локомотива (по меньшей мере, одного тормозного цилиндра) контрольными датчиками давления с подключением их замыкающих контактов ДТ между проводами №1 и №2. Замыкание замыкающих контактов ДТ происходит при давлении 0,02-0,04 МПа (0,2-0,4 кгс/см2);
– исключении из цепей:
возбуждения катушки сильноточного реле К – замыкающего контакта реле KP1;
питания сигнальных ламп светового сигнализатора – замыкающих контактов реле КР2 и ТР5, резистора R3;
– установке вместо исключенных из цепей упомянутых контактов реле КР перемычек;
– исключении цепей питания контактов ПР1 и ПР2 от генератора контроля ГК;
– исключении из цепи питания от генератора контроля ГК резистора R2;
– подключении выпрямительного моста ВК на непосредственное питание от генератора контроля ГК;
– отсоединении цепи заземляющей бонки БЗ от выпрямительного моста ВК;
– исключении (при наличии блока управления типа БУ-ЭПТ-Д) реле КД, тумблера В и конденсатора СД и высвобождении находящихся в цепи катушки реле КД размыкающего контакта КРЗ;
– подключении катушки контрольного реле КР к выпрямительному мосту ВК через высвободившийся собственный размыкающий контакт КРЗ;
– исключении провода прямого питания сигнальной лампы С от генератора ГУ,
– оснащении контрольного реле КР переключающими контактами КР1, КР2, КР3 и КР6, замыкающим контактом КР4 и размыкающим контактом КР5;
– оснащении реле ПР переключающими контактами ПР2 и ПР5;
– оснащении реле ТР переключающим контактом ТР2;
– подключении высвободившихся и вновь введенных элементов (контактов реле КР, ПР и ТР, выключателя В, цепи заземляющей бонки Б3, резисторов R2 и R3) в соответствии с приведенной на фиг.1 схемой.
Отмеченные изменения в схеме электропневматического тормоза обеспечивают следующие особенности его действия.
Режим зарядки-отпуска
В I и II положения ручки крана машиниста (см. фиг.2) работает только цепь контроля целостности проводов №1 и №2, одновременно оценивается исправность источников питания ГУ и ГК и вывода рельсового заземлителя РЗ локомотивных устройств ЭПТМ.
Переменный ток от генератора контроля ГК, выпрямленный мостом ВК, обеспечивает зарядку конденсатора С3 по цепи: “+” выпрямительного моста ВК, размыкающий контакт (далее р.к.) КРЗ, конденсатор С3, “-” выпрямительного моста ВК. По мере заряда конденсатора С3 ток начинает протекать по катушке реле КР и оно возбуждается.
В периоды возбужденного состояния контрольного реле КР имеет место
– замыкание замыкающих контактов (далее з.к.) КР1, КР2, КРЗ, КР4, КР6 и размыкание р.к. КРЗ и КР5;
– создание цепи горения лампы С от генератора управления ГУ (статического преобразователя БСП-ЭПТ-П): зажим “+Г”, предохранитель Пр1, замкнутый р.к. ПР2, резистор R2, замкнутый р.к. ТР2, замкнувшийся з.к. КР1, сигнальная лампа С, замкнувшийся з.к. КР2, заземляющая бонка БЗ блока управления, корпус локомотива (рельсы), провод рельсового заземлителя РЗ, замкнутый р.к. ПР1, контакт ГВ1 главного выключателя, зажим “-Г” генератора управления ГУ.
Размыкание р.к. КР3 вызывает отключение реле КР.
В периоды отключенного состояния контрольного реле КР имеет место
– размыкание з.к. КР1, КР2, КР3, КР4, КР6 и замыкание р.к. КР3 и КР5;
– прерывание цепи питания лампы С от генератора управления ГУ;
– образование цепи питания лампы С от выпрямительного моста ВК по цепи: “+” выпрямительного моста ВК, замкнувшийся р.к. КР1, сигнальная лампа С, замкнувшийся р.к. КР2, провод №2 и его контактные соединения в головках рукавов локомотива и всех вагонов, полупроводниковый вентиль ВКЗ концевой заделки (дополнительной головки), провод №1 и его контактные соединения в головках рукавов всех вагонов и локомотива, замкнувшийся р.к. КР6 и “-” выпрямительного моста ВК. В результате горение лампы С продолжается за счет питания от генератора контроля ГК;
– возобновление цепи питания катушки КР через замкнувшийся р.к. КР3 (по рассмотренной выше цепи) и возбуждение контрольного реле КР.
В итоге, имеет место импульсная работа контрольного реле КР, которая сопровождается горением сигнальной лампы С.
Режим перекрыши перед торможением
Режим перекрыши осуществляется постановкой ручки крана машиниста в положение III или IV (перекрыша без питания или с питанием тормозной магистрали). Контакты микропереключателей контроллера крана машиниста ККМ создают электрическую цепь питания катушки реле ПР блока управления от зажима “+Г” генератора ГУ, через предохранитель Пр1, замкнутый р.к. ТР4, катушка реле перекрыши ПР, выключатель ГВ1, зажим “-Г” генератора ГУ. Реле ПР возбуждается, что приводит к
– возбуждению сильноточного реле К от зажима “+Г” генератора ГУ, через предохранитель Пр1, контакты микропереключателей контроллера крана машиниста ККМ, замкнувшийся з.к. ПР4, катушка сильноточного реле К, выключатель ГВ1, зажим “-Г” генератора ГУ;
– созданию силовой цепи – подаче от зажима “+Г” генератора ГУ, через предохранитель Пр1, замкнувшийся з.к. К1, замкнувшийся з.к. ПР1 и провод рельсового заземлителя РЗ в рельсы напряжения постоянного тока плюсовой полярности. В проводе №1 протекает ток минусовой полярности, так как этот провод через замкнутый р.к. ТР1 и выключатель ГВ1 соединяется с зажимом “-Г” генератора ГУ.
При такой полярности постоянного тока в рельсах и проводе №1 имеет место работа электровоздухораспределителей ЭВР в режиме перекрыши – традиционное возбуждение на локомотиве и каждом вагоне катушек вентилей перекрыши ВП без возбуждения катушек вентилей торможения ВТ (на фиг.1 и 2 не показаны), сопровождаемое продолжающейся импульсной работой реле КР.
В периоды возбужденного состояния контрольного реле КР имеет место горение сигнальной лампы С от зажима “+Г” генератора ГУ, через предохранитель Пр1, замкнувшийся з.к. К1, замкнувшийся з.к. ПР1, провод рельсового заземлителя РЗ, корпус локомотива (рельсы), заземляющая бонка БЗ блока управления, замкнувшийся з.к. КР2, сигнальная лампа С, замкнувшийся з.к. КР1, резистор R2, замкнутый р.к. ТР2, замкнувшийся з.к. ПР2, выключатель ГВ1, зажим “-Г” генератора ГУ.
В периоды отключенного состояния контрольного реле КР имеет место горение сигнальной лампы С по рассмотренной выше цепи (от генератора контроля ГК).
Одновременно, вне зависимости от импульсной работы реле КР, дополнительно через замкнувшийся з.к. ПР5 загорается и непрерывно горит лампа П на световом сигнализаторе по цепи: зажим “+Г” генератора ГУ, предохранитель Пр1, замкнувшийся з.к. К1, резистор R3, замкнувшийся з.к. ПР5, лампа П, главный выключатель ГВ1, зажим “-Г” генератора ГУ.
Режим торможения
Торможение осуществляется переводом ручки крана машиниста в положения V, VЭ или VI. Вследствие переключения контактов микропереключателей контроллера крана машиниста ККМ размыкается электрическая цепь питания катушки реле ПР. Реле ПР отключается, и ток от зажима “+Г” генератора ГУ протекает через предохранитель Пр1, замкнувшийся р.к. ПР3, катушку реле ТР и возвращается через выключатель ГВ1 на зажим “-Г” генератора ГУ. Реле ТР возбуждается, что приводит к
– продолжению возбуждения сильноточного реле К от зажима “ +Г” генератора ГУ, через предохранитель Пр1, контакты микропереключателей контроллера крана машиниста ККМ, замкнувшийся з.к. ТР3, катушку сильноточного реле К, выключатель ГВ1, зажим “-Г” генератора ГУ;
– подаче от зажима “+Г” генератора ГУ, через предохранитель Пр1, замкнутый з.к. К1, замкнувшийся з.к. ТР1 в провод №1 напряжения постоянного тока плюсовой полярности. В рельсах протекает ток минусовой полярности, так как они через замкнувшийся р.к. ПР1 и выключатель ГВ1 соединяются с зажимом “-Г” генератора ГУ.
При такой полярности постоянного тока в рабочем проводе №1 и рельсах имеет место работа всех электровоздухораспределителей ЭВР поезда в режиме торможения – традиционное одновременное возбуждение на локомотиве и каждом вагоне катушек вентилей перекрыши ВП и вентилей торможения ВТ (на фиг.1 и 2 не показаны). Это вызывает наполнение всех тормозных цилиндров подвижных единиц поезда сжатым воздухом и замыкание всех з.к. датчиков торможения ДТ. Продолжающаяся при этом импульсная работа реле КР вызывает следующие изменения.
В периоды возбужденного состояния контрольного реле КР имеет место горение
– сигнальной лампы С по цепи: зажим “+Г” генератора ГУ, предохранитель Пр1, замкнутый з.к. К1, замкнувшийся з.к. ТР2, резистор R2, замкнувшийся з.к. КР1, сигнальная лампа С, замкнувший з.к. КР2, заземляющая бонка Б3 блока управления, корпус локомотива (рельсы), провод рельсового заземлителя Р3, замкнутый з.к. ПР1, выключатель ГВ1, зажим “-Г” генератора ГУ;
– сигнальной лампы П от зажима “+Г” генератора ГУ, через предохранитель Пр1, замкнутый з.к. К1, замкнувшийся з.к. КР4, замкнутый р.к. ПР5, сигнальная лампа П, резистор R3, выключатель ГВ1, зажим “-Г” генератора ГУ;
– сигнальной лампы Г по цепи: “+” выпрямительного моста ВК, з.к. КРЗ, р.к. выключателя В, сигнальная лампа Т, провод №1, замкнувшийся з.к. датчика торможения ДТ локомотива, замкнутый з.к. КР6 и “-” выпрямительного моста ВК.
В периоды отключенного состояния контрольного реле КР имеет место горение
– сигнальной лампы С по рассмотренной выше цепи;
– сигнальной лампы Т по цепи: зажим “+Г” генератора ГУ, предохранитель Пр1, замкнутый з.к. К1, замкнувшийся з.к. ТР1, сигнальная лампа Т, замкнутый р.к. выключателя В, замкнутый р.к. КР5, резистор R3, главный выключатель ГВ1, зажим “-Г” генератора ГУ.
Режим перекрыши в процессе торможения.
После достижения требуемой по условиям ведения поезда величины тормозной силы – необходимого давления в тормозных цилиндрах подвижных единиц (контролируется по показаниям манометра тормозных цилиндров локомотива пульта машиниста) – ручка крана машиниста возвращается в положение перекрыши (без питания или с питанием тормозной магистрали) нормируемым порядком. Контакты микропереключателей контроллера крана машиниста ККМ прерывают цепь возбуждения реле ТР и вновь создают электрическую цепь питания катушки реле ПР. Реле ПР возбуждается, что приводит к
– сохранению возбуждения сильноточного реле К по рассмотренной выше цепи;
– возобновлению процесса протекания в рабочем проводе №1 тока минусовой, а в рельсах – плюсовой полярностей от генератора управления ГУ по рассмотренным выше цепям.
При такой полярности постоянного тока в рельсах и рабочем проводе №1 вновь имеет место работа электровоздухораспределителей ЭВР в режиме перекрыши – традиционное возбуждение на локомотиве и каждом вагоне катушек вентилей перекрыши ВП без возбуждения катушек вентилей торможения ВТ (па. фиг.1 и 2 не показаны), сопровождаемое продолжающейся импульсной работой реле КР.
В периоды возбужденного состояния контрольного реле КР имеет место горение сигнальных ламп С, П и Т по рассмотренным выше цепям.
В периоды отключенного состояния контрольного реле КР имеет место горение сигнальных ламп С и П по рассмотренным выше цепям.
Режим отпуска после торможения
Возвращение ручки крана машиниста в I или II положение вызывает обесточивание катушек реле Пр, ТР и К блока управления. Остаются в работе только цепи контроля расторможивания подвижных единиц поезда, целостности проводов №1 и №2 (по завершении процесса расторможивания), исправности вентиля ВКЗ, генераторов ГК и ГУ и провода рельсового заземлителя Р3. Об этом свидетельствуют горение сигнальной лампы С и мигание сигнальной лампы Т до завершения процесса расторможивания; по завершении процесса расторможивания – горение только сигнальной лампы С.
В периоды возбужденного состояния контрольного реле КР, до окончания выпуска сжатого воздуха из тормозных цилиндров подвижных единиц поезда (пока остается замкнутым хотя бы один замыкающий контакт датчика торможения ДТ), дополнительно имеет место горение сигнальной лампы Т, по цепи: “+” выпрямительного моста ВК, замкнутый з.к. КР3, замкнутый р.к. тумблера В, сигнальная лампа Т, провод №1 и его контактные соединения в головках рукавов локомотива и вагонов, замкнутый з.к. датчика торможения ДТ подвижной единицы с не отпустившим тормозом, провод №2 и его контактные соединения в головках рукавов вагонов и локомотива, замкнутый з.к. КР6 и “-” выпрямительного моста ВК.
В периоды отключенного состояния контрольного реле КР, до окончания выпуска сжатого воздуха из тормозных цилиндров подвижных единиц поезда (несмотря на остающийся замкнутым хотя бы один замыкающий контакт датчика торможения ДТ), имеет место горение только сигнальной лампы С.
После полного расторможивания всех подвижных единиц, входящих в состав поезда, мигание лампы Г прекращается и имеет место горение только сигнальной лампы С.
Достоинства рассмотренной схемы электропневматического тормоза, реализующей предложенный способ ее действия
Использование рассмотренной схемы обеспечивает получение следующих достоинств.
Исключение опасности электротравмирования персонала обеспечено изолированием от массы подвижного состава (ходовых рельсов) контрольного источника тока, что исключает возможность появления разности электрических потенциалов переменного тока повышенной частоты (55-65 В, 625 Гц) между головками рукавов тормозной магистрали и ходовыми рельсами.
Возможность идентификации неисправности провода рельсового заземлителя РЗ в режиме отпуска по индикации светового сигнализатора обеспечивается использованием для этой цели только рабочего источника тока.
Возможность оценки залипания якоря или обрыва цепи (например, сгорания катушки) контрольного реле КР блока управления его идентификацией по индикации светового сигнализатора обеспечивается миганием соответствующих его сигнальных ламп.
Сохранение возможности действия электровоздухораспределителей в режимах перекрыши и торможения при неисправности в нескольких местах электрической цепи контрольного провода, но исправности электрической цепи рабочего провода обеспечивается сбором электрической силовой цепи блока управления вне зависимости от исправности электрических цепей рабочего и контрольного проводов за счет отказа от использования в цепи возбуждения катушки реле К замыкающего контакта контрольного реле КР.
Автоматическое дублированное питание осуществляется за счет наличия замыкающих контактов ДТ, которые шунтируют провода №1 и №2 как на локомотиве, так и на каждом вагоне в течение всего процесса очередного торможения.
Повышение надежности действия дублированного питания достигается использованием в качестве устройства дублированного питания рабочего и контрольного проводов датчиков, контакты которых многократно шунтируют эти провода – на локомотиве и на каждой подвижной единице.
Автоматическое обеспечение возможности оценки исправности электрической цепи рабочего и контрольного проводов в режиме отпуска достигается использованием в качестве устройства дублированного питания рабочего и контрольного проводов датчиков, размыкание контактов которых прекращает шунтирование указанных проводов, что позволяет осуществлять их прозвонку.
Контроль отпуска тормозных цилиндров после торможения. Не отпуск воздухораспределителя любого вагона в рассматриваемой ситуации приведет к сохранению замкнутого положения замыкающего контакта ДТ его тормозного цилиндра и миганию сигнальной лампы Г светового сигнализатора.
Непрерывный контроль открытого состояния концевых кранов тормозных магистралей в поездном положении. В ситуации перекрытия любого (попутного или встречного) концевого крана в любом месте тормозной магистрали происходит срабатывание, по меньшей мере, ближайшего воздухораспределителя вагона поезда. Это вызовет замыкание замыкающего контакта ДТ его тормозного цилиндра, что вызовет мигание сигнальной лампы Г, которое начнется, по сути, непосредственно в момент осуществления факта перекрытия.
Возможность идентификации момента разрыва тормозной магистрали поезда вне режимов торможения обеспечивается использованием в качестве устройства дублированного питания рабочего и контрольного проводов датчиков: замыкание его контакта на ближайшей, оставшейся в составе поезда подвижной единице, вызовет мигание сигнальной лампы Т светового сигнализатора.
Непрерывный контроль в поездном положении целостности поезда (отсутствии саморасцепа). В ситуации саморасцепа происходит срабатывание, по меньшей мере, последнего оставшегося в составе поезда воздухораспределителя. Это вызовет замыкание замыкающего контакта ДТ его тормозного цилиндра, что вызовет мигание сигнальной лампы Г светового сигнализатора, которое начнется, по сути, непосредственно в момент осуществления факта саморасцепа.
Технические результаты, получаемые при использование предлагаемого способа действия электропневматического тормоза железнодорожных подвижных единиц
1. Непрерывная световая индикация в кабине локомотива в поездном положении и положении перекрыши в процессе торможения о наличии в составе поезда заторможенных вагонов, что, в свою очередь, позволит осуществлять контроль:
1.1. Момента разрыва тормозной магистрали поезда вне режима торможения;
1.2. Момента перекрытия концевого крана тормозной магистрали любого вагона вне режима торможения;
1.4. Момента саморасцепа в составе поезда;
1.5. Отпуска тормозных цилиндров после осуществления торможения.
2. Автоматическое, при торможениях дублированное питание линейных проводов на локомотиве и каждом вагоне, что в свою очередь, позволит:
2.1. Непрерывно контролировать исправное состояние линейных проводов вне режима торможения;
2.2. Повысить надежность действия дублированного питания за счет многократного шунтирования упомянутых линейных проводов (на локомотиве и каждом вагоне);
2.3. Сохранять работоспособность электропневматического тормоза при повреждениях в нескольких узлах поездной цепи управления.
3. Усиление охраны труда, в принципе исключающее опасность электротравмирования обслуживающего персонала переменным током, за счет отказа от его использования.
Возможность осуществления изобретения.
Возможность осуществления предложенного способа действия электропневматического тормоза железнодорожных подвижных единиц достигается:
– использованием для размещения полупроводникового вентиля ВКЗ концевой заделки электрической части, например, головки концевого рукава №З69А, которая соединяется с головкой свободного рукава последней от локомотива подвижной единицы при формировании состава поезда;
– использованием в качестве датчиков торможения, например, сигнализаторов давления №115 (ранее датчики давления №352) с подключением их замыкающих контактов к проводам №1 и №2 клеммной коробки подвижной единицы, оборудованной устройствами электропневматического тормоза;
– модернизацией типового блока управления электропневматическим тормозом, например, БУ-ЭПТ-Д, легко осуществляемой даже в условиях локомотивных депо;
– для установки выключателя В на металлической панели (днище) блока управления сверлится отверстие с монтажной стороны между зажимными колодками. Выключатель В устанавливается на металлической панели блока управления таким образом, чтобы его переключение было возможно с наружной стороны панели. Нормальным положением выключателя В является включенное положение, в котором он пломбируется. Перевод выключателя В в выключенное положение (при предстоящем следовании с поездом, оборудованным поездными цепями электропневматического тормоза без наличия концевой заделки с ВКЗ) должен быть возможен только со срывом пломбы.
Список использованных источников.
1. Иноземцев В.Г., Казаринов ВМ, Ясенцев В.Ф. Автоматические тормоза. Учебник для вузов ж-д. транспорта. -М.: Транспорт, 1981.
Формула изобретения
Электропневматический тормоз железнодорожных подвижных единиц, содержащий контрольный и рабочий источники тока, а также силовую линию, включающую электровоздухораспределители подвижных единиц, подключенные к электрическим цепям рабочего провода и ходовых рельсов, которые в зависимости от режима работы обеспечивают обесточивание или сбор соответствующей схемы питания электровоздухораспределителей от рабочего источника, и электрическую цепь контрольного провода, связываемого с электрической цепью рабочего провода в головке свободного рукава хвостовой подвижной единицы состава поезда с использованием в качестве обратного провода ходовых рельсов, связь с которыми осуществлена с помощью локомотивного рельсового заземлителя, с использованием в соответствии с режимом работы электропневматического тормоза, либо переменного тока от контрольного источника тока, либо постоянного тока от рабочего источника тока, а возможность сбора упомянутых схем питания силовой линии в случае возникновения единичного нарушения целости электрических цепей рабочего или контрольного проводов обеспечивается специальным их шунтированием на локомотиве, причем режимы работы, исправность указанных источников тока и электрических цепей отражаются соответствующей индикацией на световом сигнализаторе, отличающийся тем, что в электрические цепи рабочего и контрольного проводов для обеспечения контроля как их целостности, так и наличия в составе поезда заторможенных подвижных единиц подаются чередующиеся посылки постоянного тока прямой и обратной полярностей, реализуемых от выпрямленного переменного тока контрольного источника, для чего электрическая цепь контрольного провода выполнена с возможностью сообщения с электрической цепью рабочего провода с помощью замыкающих контактов датчиков торможения, устанавливаемых на каждой подвижной единице, и через полупроводниковый вентиль, размещенный в специальной дополнительной головке, соединяемой с головкой свободного рукава хвостовой подвижной единицы при формировании поезда, при этом электрическая цепь контрольного источника тока изолирована от ходовых рельсов, а электрическая цепь локомотивного рельсового заземлителя выполнена с использованием для контроля неисправности полярных качеств постоянного тока рабочего источника, причем множественные нарушения целостности электрических цепей рабочего и контрольного проводов компенсируются в процессе торможения путем многократного их шунтирования на каждой подвижной единице состава поезда упомянутыми замыкающими контактами датчиков торможения.
РИСУНКИ
MM4A Досрочное прекращение действия патента Российской Федерации на изобретение из-за неуплаты в установленный срок пошлины за поддержание патента в силе
Дата прекращения действия патента: 03.07.2005
Извещение опубликовано: 10.12.2006 БИ: 34/2006
NF4A Восстановление действия патента Российской Федерации на изобретение
Извещение опубликовано: 27.12.2006 БИ: 36/2006
|