|
(21), (22) Заявка: 99118758/11, 30.08.1999
(24) Дата начала отсчета срока действия патента:
30.08.1999
(30) Конвенционный приоритет:
07.09.1998 (пп.1-25) DE 19840849.8
(45) Опубликовано: 27.11.2004
(56) Список документов, цитированных в отчете о поиске:
SU 1220951 A, 30.03.1986. SU 1087377 A, 23.04.1984. SU 208751 A, 19.03.1968. SU 253597 A, 20.02.1970. SU 221441 A, 08.12.1968. DE 19735844 A1, 25.02.1999. US 3795153 A, 05.03.1974.
Адрес для переписки:
191186, Санкт-Петербург, а/я 230, “АРС-ПАТЕНТ”, пат.пов. Е.М.Рыбакову
|
(72) Автор(ы):
ЭНГЕНХОРСТ Вернер (DE), ГЕРШМАНН Манфред (DE), ШТРИКЕР Норберт (DE)
(73) Патентообладатель(и):
КЛААС ИНДУСТРИТЕХНИК ГМБХ (DE)
(74) Патентный поверенный:
Рыбаков Владимир Моисеевич
|
(54) УСТРОЙСТВО ДЛЯ БЛОКИРОВКИ ПЕРЕКЛЮЧЕНИЯ МНОГОСКОРОСТНОЙ КОРОБКИ ПЕРЕДАЧ И СПОСОБ УПРАВЛЕНИЯ УСТРОЙСТВОМ
(57) Реферат:
Изобретение относится к машиностроению, в частности к устройству и способу блокировки переключения многоскоростной коробки передач. Коробка передач включает по меньшей мере одну тягу 1 переключения, на которую в ее определенной установочной позиции может быть передана нагрузка посредством фиксирующего элемента 3 для ее фиксации. Фиксирующий элемент 3 взаимодействует с установочным элементом 4 таким образом, что установочный элемент 4, выполненный в виде контактного штифта, устанавливается посредством управляющего устройства 17 по меньшей мере в две различные позиции относительно фиксирующего элемента 3. Пружины 6 и 8 установлены относительно контактного штифта для взаимодействия с ним во взаимно противоположных направлениях. Пружина 6 одним концом примыкает к фиксирующему элементу 3, другим – упирается в упор 7 контактного штифта. Технический результат – фиксирование в различных положениях и с различными усилиями фиксации тяги переключения в коробке передач, повышение удобства и надежности управления 2 н. и 23 з.п. ф-лы, 6 ил.

Область техники
Изобретение относится к устройству для блокировки переключения многоскоростной коробки передач по меньшей мере с одной тягой переключения, которая в определенном положении может быть зафиксирована посредством фиксирующего элемента, и к способу управления устройством.
Уровень техники
Из патентного документа ФРГ №2223553 А1 известно устройство к многоскоростной коробке передач, в котором в дополнение к фиксирующему элементу предусмотрен установочный элемент, блокирующий тягу переключения в заданной позиции. Вследствие того, что установочный элемент воздействует на тягу переключения под прямым углом к фиксирующему элементу, для их установки требуется большое конструктивное пространство. Кроме того, тяга переключения должна быть выполнена таким образом, чтобы можно было надежно передать блокирующее усилие от установочного элемента. При наличии более чем двух тяг переключения известное устройство получается довольно дорогостоящим.
Из патентного документа ФРГ №19647788 А1 известно устройство для блокировки переключения коробки передач, в котором тяга переключения окружена фиксирующей втулкой с разнесенными по окружности углублениями. Эти углубления служат, с одной стороны, гнездом для приема фиксирующего элемента и, с другой стороны, – гнездом для приема установочного элемента. Это устройство принято в качестве прототипа заявляемого изобретения. Недостаток известного устройства для блокировки состоит в том, что оно требует большого конструктивного пространства из-за того, что в нем предусмотрен фиксирующий элемент и развернутый относительно него на 180° по окружности установочный элемент.
В этом же патентном документе описан также и способ управления устройством для блокировки переключения коробки передач, принятый за прототип заявляемого способа. В известном способе управления переключение передачи становится возможным только тогда, когда датчики управляющего устройства определяют, что задействована педаль тормоза, или сцепления, или в стояночном положении, или при достижении минимальной скорости движения. Это вызывает определенные неудобства управления, поскольку необходимо обеспечивать блокировку нежелательного переключения и в других режимах работы.
Сущность изобретения
Задачей, на решение которой направлено изобретение, является создание такого устройства для блокировки переключения многоскоростной коробки передач, чтобы тяга переключения в коробке передач могла фиксироваться в различных положениях с различными усилиями фиксации с помощью простых и компактных средств, а также способа управления таким устройством, обеспечивающего удобство и надежность управления.
Решение поставленной задачи достигается в устройстве для блокировки переключения многоскоростной коробки передач с по меньшей мере одной тягой переключения, в котором на тягу переключения в заранее заданном ее положении может быть передано усилие для ее фиксации с помощью по меньшей мере одного фиксирующего элемента, причем согласно изобретению фиксирующий элемент связан с возможностью взаимодействия с установочным элементом таким образом, что установочный элемент может быть установлен по меньшей мере в две различные позиции относительно фиксирующего элемента посредством управляющего устройства.
Особое преимущество устройства по изобретению заключается в том, что установочный элемент связан с фиксирующим элементом, причем установочный элемент воздействует на фиксирующий элемент в сторону повышения усилия воздействия для достижения блокирующего усилия, которое передается через фиксирующий элемент на тягу переключения. Основная идея изобретения состоит в том, что непосредственно на тягу переключения воздействует только фиксирующий элемент, в то время как установочный элемент воздействует на нее через фиксирующий элемент. За счет этого достигается воздействие на тягу переключения силами различной величины при экономии пространства для размещения элементов.
Согласно предпочтительному исполнению изобретения установочный элемент может устанавливаться в две позиции, причем в первой позиции переключения фиксирующий элемент нагружает тягу переключения одним фиксирующим усилием, а во второй блокирующей позиции – более высоким фиксирующим усилием. За счет этого обеспечивается выгодная возможность двухступенчатого нагружения тяги переключения, при этом в позиции блокировки установочного элемента эффективно предотвращается нежелательное переключение привода под действием возможных изменений нагрузок в приводе или моментов, воздействующих на тягу переключения при движении машины. В позиции переключения установочного элемента возможно переключение передач, при этом усилие переключения отрегулировано таким образом, что при установке выбранной передачи оператором обеспечивается фиксация путем ввода фиксирующего элемента. Предпочтительно переключение передач производится в разгруженном от передачи крутящего момента состоянии коробки, при этом в ходе переключения на тягу переключения передается постоянное усилие от фиксирующего элемента.
Согласно другому исполнению изобретения в позиции переключения установочного элемента фиксирующий элемент нагружен одним фиксирующим усилием посредством пружины, а в блокирующей позиции установочного элемента он нагружен более высоким фиксирующим усилием непосредственно через подпружиненный установочный элемент. Таким образом, независимо от позиции установочного элемента в каждый момент на тягу переключения передается заданное усилие.
Согласно другому примеру исполнения установочный элемент выполнен в виде контактного штифта, который имеет возможность перевода из первой позиции переключения, т.е. позиции переключения, во вторую позицию, т.е. блокирующую позицию, посредством осевого смещения с помощью управляющего устройства. За счет этого достигается особенно экономичное решение устройства, так как для создания различных фиксирующих усилий применяется простая деталь токарной обработки.
Согласно еще одному примеру исполнения контактный штифт приводится в действие посредством гидравлического управляющего устройства. За счет использования контактного штифта и гидравлического привода установочный элемент выполняется наподобие поршня. Этот поршень легко перемещается в просверленном отверстии и, кроме того, с помощью известных средств легко и экономично может быть осуществлено уплотнение относительно других частей корпуса.
В особо предпочтительном примере исполнения контактный штифт оснащен первой и второй пружинами, причем пружины установлены во взаимно противоположных направлениях относительно контактного штифта. Преимущество исполнения состоит в том, что в блокирующей позиции установочного элемента нет необходимости в создании нагрузки гидравлическими средствами. Это придает устройству автономную надежность в том, что при выходе из строя системы снабжения средой под давлением оно обеспечивает надежную блокировку тяги переключения.
Особое преимущество имеет выполнение, когда первая пружина своим первым концом примыкает к фиксирующему элементу, а другим противоположным концом опирается на первый упор контактного штифта.
В следующем примере исполнения вторая пружина опирается первым концом на часть корпуса, а противоположным концом – на второй упор контактного штифта.
Предпочтительно такое расположение пружин, когда они размещены коаксиально друг другу и оказывают на контактный штифт взаимно противоположное воздействие. При этом пружины целесообразно устанавливать на расстоянии друг от друга вдоль оси.
В другом примере исполнения изобретения в осевом направлении контактного штифта между пружинами расположен подвод, через который в эту область может подаваться среда под давлением таким образом, что может компенсироваться блокирующее усилие, создаваемое второй пружиной. При воздействии среды под давлением на контактный штифт он находится в своей позиции переключения, в которой на фиксирующий элемент воздействует только первая пружина. Предпочтительно усилие второй пружины компенсируется только во время кратковременных переключений передач, в разгруженном от крутящего момента состоянии привода. При неполадках или выходе из строя управляющего устройства вторая пружина всегда передает фиксирующее усилие, эффективно предотвращая нежелательное самопроизвольное или принудительное переключение передачи.
В другом исполнении изобретения в дополнение к области, находящейся в осевом направлении контактного штифта и уплотненной относительно торцевых поверхностей контактного штифта, с управляющим устройством связана также через другой подвод торцевая область контактного штифта, противоположная фиксирующему элементу. В этом случае создается выгодная возможность нагружать фиксирующий элемент блокирующим усилием, эффективно противодействующим смещению тяги переключения.
Согласно альтернативному примеру исполнения может отсутствовать область, находящаяся в осевом направлении контактного штифта и уплотненная относительно торцевых поверхностей контактного штифта, а блокирующее усилие может создаваться исключительно посредством торцевого нагружения контактного штифта средой под давлением. При этом можно также отказаться от второй пружины и выполнить контактный штифт в виде простого поршня. Однако здесь надежность устройства снижается тем, что при выходе из строя управляющего устройства фиксирующий элемент или контактный штифт находится только в позиции переключения.
Согласно следующему предпочтительному исполнению в управляющем устройстве имеются по меньшей мере один переключающий клапан и один источник среды под давлением, с помощью которых контактный штифт нагружается в соответствии с регулированием управляющего устройства. Переключающий клапан может быть выполнен таким образом, что он в своем непереключенном состоянии обеспечивает подачу среды под давлением одновременно к обоим подводам, а в переключенном состоянии соединяет с баком только один подвод. Могут быть предусмотрены также несколько переключающих клапанов, так что при наличии в устройстве нескольких подводов их подсоединение может производиться независимо друг от друга. Можно также представить себе систему с несколькими источниками различных сред под давлением для создания в подводах различного давления.
В другом примере исполнения предусмотрено, что с помощью управляющего устройства совместно с управлением контактным штифтом может осуществляться также управление другими устройствами. В этом случае целесообразно установить соединение с этими другими устройствами, посредством которого можно, например, добиться переключения коробки передач в состоянии разгрузки от крутящего момента. Это можно обеспечить путем одновременного привода в действие известного включаемого сцепления между приводным двигателем и коробкой передач. В сельскохозяйственных машинах широко применяются гидростатические приводные установки. Скорость движения уборочной машины регулируется посредством регулируемого гидравлического насоса и нерегулируемого двигателя в диапазоне передачи, установленной коробкой передач. При таком приводе возможны случаи, когда в стояночном положении машины привод хода, и особенно коробка передач, не разгружены от крутящего момента. При наличии таких напряжений в коробке передач тяга переключения может смещаться только под действием повышенного усилия тяги. Поэтому для свободного переключения необходимо перевести регулируемый насос на нулевую объемную подачу. Другая возможность состоит в том, чтобы подключить нерегулируемый двигатель через перепускной (байпасный) клапан.
Соответственно, в специальном варианте исполнения предусмотрены связь между перепускным клапаном и управляющим устройством и управление перепускным клапаном совместно с управлением устройством по изобретению.
Управление контактным штифтом может осуществляться таким образом, что управляющее устройство подает к контактному штифту среду через оба подвода с одинаковым или различным давлением. Далее с помощью управляющего устройства можно подавать среду под давлением только через один подвод. За счет этого можно повышать или понижать передаваемое на фиксирующий элемент фиксирующее усилие. В специальном примере осуществления изобретения для этого предусмотрено, что при соответствующем регулировании управляющего устройства контактный штифт может переводиться из своей блокирующей позиции в позицию переключения с более низким фиксирующим усилием.
Согласно другому примеру исполнения особые преимущества регулирования управляющего устройства заключаются в том, что контактный штифт переводится из своей блокирующей позиции в позицию переключения против действия второй пружины. При этом контактный штифт отсоединяется от фиксирующего элемента, и только первая пружина воздействует на фиксирующий элемент и, соответственно, на тягу переключения. При этом легко может производиться переключение передач. Здесь силовое воздействие на контактный штифт необходимо только во время переключения передач.
В другом примере осуществления изобретения управляющее устройство регулируется таким образом, что контактный штифт в своей блокирующей позиции нагружен дополнительным блокирующим усилием. Это может достигаться посредством подачи среды под давлением к обоим подводам или посредством нагружения только торцевой области контактного штифта, причем в последнем случае достигается более высокое блокирующее усилие. Благодаря такому исполнению впервые появляется возможность приспособить тягу переключения к выполнению различных задач в многоскоростной коробке передач. Для переключения передачи в позиции переключения контактного штифта тяга переключения нагружается фиксирующим усилием для нахождения нужной передачи. При нормальной эксплуатации привода хода или в неподвижном положении привода хода в блокирующей позиции контактного штифта повышенное фиксирующее усилие препятствует тому, чтобы происходило переключение передачи, причем сохраняется аварийного выключения. При нагружении контактного штифта блокирующим усилием в блокирующей позиции контактного штифта создается эффективное препятствие переключению передач. При этом устройство действует как переключаемое запорное устройство, так что даже при работе приводной установки в режиме торможения устраняется возможность непроизвольного переключения установленной передачи. За счет этого могут быть снижены параметры тормозной системы или повышена тормозная способность тормозной системы.
В одном из специальных примеров исполнения регулирование управляющего устройства осуществляется с учетом действия других устройств, оказывающих влияние на скорость движения машины, например, таких как тормозная система машины или гидростатический привод или органы управления ими. При этом оптимальным образом производится учет различных текущих ситуаций движения машины и предотвращается регулирование управляющего устройства в ситуации, когда оно нежелательно. Так, например, в одном из исполнений предусмотрено учитывать положение рукоятки хода при регулировании устройства управления.
Система может обеспечивать, например, определение нейтрального положения рукоятки хода с соответствующим выводом о том, что водитель машины выбрал режим стоянки машины. Управление установочным элементом может быть блокировано таким образом, что его смещение из блокирующей позиции в позицию переключения может быть выполнено только при нейтральном положении рукоятки хода.
Далее за счет связи с положением рукоятки хода может быть исключено, чтобы в стояночном положении машины тяга переключения была нагружена блокирующим усилием. Регулирование управляющего устройства может осуществляться таким образом, что приложение блокирующего усилия становится возможным только при переходе рукоятки хода за определенную позицию отклонения от нейтрального положения.
В еще одном исполнении регулирование управляющего устройства осуществляется с учетом положения рычага переключения передач. Система определяет в принципе, включена ли вообще какая-либо передача. Регулирование управляющего устройства может осуществляться таким образом, что, например, при нейтральной позиции рычага переключения оно всегда нагружает тягу переключения наименьшим фиксирующим усилием. Далее управляющее устройство может регулироваться таким образом, что передача на тягу переключения блокирующего усилия может производиться только при соответствующей скорости дорожного движения.
Далее изобретение может быть осуществлено таким образом, что регулирование управляющего устройства производится в зависимости от привода в действие клавиши, которая, предпочтительно, встроена в головку рычага переключения. С помощью клавиши на управляющее устройство передается сообщение о намерении водителя переключить передачу. Тогда, с учетом влияния других задействованных в процессе устройств, управляющее устройство регулируется так, что оно передает на тягу переключения низкое фиксирующее усилие за счет перевода контактного штифта из блокирующей позиции в позицию переключения.
В другом примере исполнения регулирование управляющего устройства производится с учетом положения устройства привода в действие тормоза. За счет этого предотвращается переключение передач при торможении машины путем регулирования управляющего устройства для настройки его на режим запрещения переключения передач. Таким образом, блокирующее усилие может передаваться на тягу переключения в зависимости от опроса и распознавания позиции устройства привода в действия тормоза, а также с учетом состояния других устройств.
Особенные преимущества имеет пример осуществления изобретения, когда при регулировании управляющего устройства для смещения контактного штифта из фиксирующей позиции в позицию переключения одновременно производится управление перепускным клапаном гидростатического привода. За счет такого комбинированного управления для оператора достигается особо эффективное облегчение переключения передач. Перепускной клапан дает возможность разгрузить коробку передач, так что шестерни легко смещаются под действием тяги переключения.
В других примерах осуществления изобретения при регулировании управляющего устройства предусмотрено учитывать скорость движения машины с тем, чтобы противодействовать возможности переключения передач при превышении определенной скорости хода машины или тому, чтобы на тягу переключения могло передаваться блокирующее усилие при скоростях ниже определенной величины.
Поставленная задача решена также в способе управления предложенным устройством блокировки, в котором посредством приведения в действие клавиши на рычаге переключения передач установочный элемент переводят из блокирующей позиции в позицию переключения.
Одновременно с переводом установочного элемента в позицию переключения может быть приведен в действие также перепускной клапан. В различных вариациях способа смещение установочного элемента может происходить только тогда, когда скорость движения машины снижается ниже определенной заданной величины или когда рукоятка хода находится в своем нейтральном положении.
Установочный элемент может быть нагружен блокирующим усилием, когда приводится в действие тормозное устройство или когда в коробке передач установлена какая-либо или определенная передача, или когда рукоятка хода находится за пределами своего нейтрального положения.
Краткий перечень чертежей
Далее изобретение будет описано более подробно на примерах выполнения со ссылками на чертежи, на которых
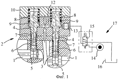
фиг.1 изображает устройство по изобретению в сдвоенном исполнении на виде в частичном разрезе, причем контактный штифт находится в положении блокировки,
фиг.2 изображает частичный разрез устройства по фиг.1, причем контактный штифт находится в положении переключения,
фиг.3 представляет в частичном разрезе другое исполнение устройства по изобретению,
фиг.4 представляет в частичном разрезе пример исполнения устройства по изобретению с другим подсоединением,
фиг.5 представляет в частичном разрезе устройство по фиг.4 с упрощенным управлением и
фиг.6 представляет схему применения устройства по изобретению в системе соединения с другими узлами привода самоходной машины.
Сведения, подтверждающие возможность осуществления изобретения
Устройство в соответствии с изобретением является частью трансмиссии, в частности передачи с передвижными зубчатыми колесами, и применяется в самоходных уборочных машинах, особенно в зерноуборочных комбайнах, полевых измельчителях и т.д. В приводах передвижения таких машин характерно наличие гидростатической приводной установки между приводным двигателем и коробкой передач.
Как показано на фиг.1, тяга 1 переключения привода 2 взаимодействует с фиксирующим элементом в виде подпружиненного шарика 3 и установочным элементом в виде подпружиненного контактного штифта 4. Шарик 3 входит в имеющуюся на тяге 1 кольцевую канавку 5 вогнутого профиля, образуя геометрическое замыкание, и подпирается первой пружиной 6, установленной на упоре 7 контактного штифта 4. Первая пружина 6 имеет такое усилие, что тяга 1 переключения может быть легко продвинута в осевом направлении с выводом из фиксации.
В представленном блокирующем положении контактного штифта 4 на шарик 3 действует вторая пружина 8, которая установлена на обращенной в сторону от шарика 3 стороне контактного штифта 4 и имеет усилие выше усилия пружины 6. Пружина 8 имеет такое усилие, что на контактный штифт 4, а следовательно, и на шарик 3 передается большее усилие, так что тяга 1 переключения может быть смещена в осевом направлении только с большим усилием. Вторая пружина 8 имеет диаметр больше диаметра пружины 6. Своим передним торцевым концом пружина опирается на упор 9 контактного штифта 4, а другим концом – на часть корпуса 10, которая выполнена, предпочтительно, в виде крышки.
В средней области 11 сужающегося в сторону шарика 3 контактного штифта 4 внутреннее приемное пространство для контактного штифта соединено поперечным сверлением 12 с таким же внутренним приемным пространством для установки второго контактного штифта. Крайнее приемное пространство в этой же области имеет подвод 13 для среды под давлением, посредством которого в среднюю область может подаваться среда под давлением от насоса 14. Насос 14 вместе с переключающим клапаном 15 и баком 16 образуют гидравлическое управляющее устройство 17. В показанном на фиг.1 блокирующем положении контактного штифта 4 управляющее устройство 17 обеспечивает отсутствие давления в приемном пространстве, а в положении переключения контактного штифта 4 по фиг.2 создает в нем давление среды. Посредством электромагнитного управления переключающим клапаном 15, который выполнен в виде трехходового двухпозиционного золотника, в его позиции подачи давления по фиг.2 контактный штифт 4 смещается против действия пружины 8 в радиальном направлении от тяги 1 переключения, так что шарик 3 прижимается к канавке 5 только пружиной 6, опирающейся на упор 7. При этом обращенный к тяге 1 конец контактного штифта 4 удален от шарика 3, а его обращенный в другую сторону конец примыкает к внутренней стенке крышки 10. Пружина 6 передает на шарик 3 фиксирующее усилие, которое позволяет производить переключение передач. Для этого тягу 1′ переключения в соответствии с фиг.2 смещают в осевом направлении с выходом шарика 3 из седлообразной кольцевой канавки 5. Противодействующая пружина 6 обеспечивает свободный заход шарика 3 в следующее положение фиксации в следующей кольцевой канавке 5. Таким образом обеспечивается распознавание и установка желаемой передачи.
В блокирующем положении контактного штифта 4 по фиг.1 переключающий клапан 15 переведен в запертую позицию, так что вторая пружина 8 при взаимодействии с фиксирующей пружиной 6 и контакте конца контактного штифта 4, обращенного к тяге 1 переключения, с шариком 3 удерживает шарик 3 в кольцевой канавке 5 с повышенным усилием фиксации. При выходе из строя электрического снабжения управляющее устройство 17 в данном исполнении обеспечивает нахождение контактного штифта 4 в блокирующем положении, так что переключение передач может производиться только с повышенным усилием переключения. Только при подаче давления в среднюю область 11, где на контактном штифте находится средний конусный буртик 18, расширяющийся в сторону от тяги 1 переключения, наступает разгрузка шарика 3, так что он удерживается только пониженным фиксирующим усилием. От средней области 11, то есть от поперечного сверления 12, контактный штифт 4 проходит в направлении шарика 3 по скользящей посадке.
В другом примере исполнения по фиг.3 контактный штифт 20 может быть установлен в гнезде поршня 21. Поршень 21 имеет кольцевой уступ 22, на который опирается фиксирующая пружина 23 для фиксации находящегося на ее другом конце шарика 24 в кольцевой канавке 25 тяги 26 переключения. Для создания повышенного удерживающего усилия, а именно для создания блокирующего усилия, при котором невозможно переключение передач, с обратной стороны поршня 21 по отношению к контактному штифту 20 предусмотрено поперечное сверление 28, которое сообщается с помощью подвода 27 с источником 31 среды под давлением. Для получения представленной на фиг.3 блокирующей позиции контактного штифта 20 переключающий клапан 30 переводят в позицию подачи, и шарик 24 удерживается в кольцевой канавке 25 совместным действием усилия фиксирующей пружины 23 и давления среды. В запертой позиции переключающего клапана 30 отсекается сообщение между источником 31 среды под давлением и подводом 27, так что на шарик действует только небольшое фиксирующее усилие фиксирующей пружины 24.
На фиг.4 показано на виде в частичном разрезе устройство по изобретению в другом примере исполнения с еще одним подводом 51. Через этот подвод среда под давлением может подаваться в торцевую область 50 над контактным штифтом 4 с другой стороны от шарика 3. В этом исполнении подвод 51 подсоединен к переключающему клапану 15 в управляющем устройстве 17, и в него может подаваться среда под давлением независимо от ее подачи через подвод 13. Такой вариант исполнения создает высокую гибкость управления устройством. При отказе системы подачи среды под давлением, например при выключенном двигателе машины, контактный штифт 4 находится в блокирующем положении, и тяга переключения удерживается повышенным усилием пружины 8.
Исполнение устройства по фиг.5 отличается от исполнения по фиг.4 упрощенной системой подачи среды под давлением через подводы 13, 51. Источник 14 подачи среды под давлением в устройстве 17 постоянно соединен с подводом 13. Подвод 51 подсоединен к переключающему клапану 15 и в зависимости от его позиции может соединяться либо с источником 14, либо с баком 16. Если через подвод 51 подается среда под давлением, на тягу переключения действует блокирующее усилие. При соединении подвода 51 с баком 16 контактный штифт 4 переводится в позицию переключения, и легко производится переключение коробки передач. Это исполнение имеет то преимущество перед исполнением по фиг.3, что при выходе из строя источника 14 среды под давлением тяга 1 переключения надежно удерживается повышенным усилием контактного штифта 4.
На фиг.6 представлена схема применения устройства по изобретению в варианте осуществления по фиг.4 в системе привода самоходной машины. Рукоятка 34 хода служит, как обычно, для того, чтобы приводить в действие гидростатическую приводную установку 35. Гидравлическая приводная установка 35 включает регулируемый насос 36 и нерегулируемый гидравлический двигатель 37. Посредством перемещения рукоятки 34 хода регулируемый насос 36 может питать нерегулируемый двигатель 37 с различной объемной подачей и в двух противоположных направлениях. Нерегулируемый двигатель 37 кинематически связан с колесами 38 через коробку 2 передач. Смещение рукоятки 34 хода вперед по стрелке 39 обеспечивает вращение нерегулируемого двигателя 37 в первом направлении, при котором коробка 2 передач передает крутящий момент на колеса 38 для переднего хода машины. При смещении рукоятки 34 хода в противоположном направлении по стрелке 40 нерегулируемый двигатель 37 приводится в противоположном направлении, так что колеса 38 вращаются в обратном направлении. Положение рукоятки 34 хода распознается посредством переключателя или измерительного устройства 33 и находится в распоряжении регулирующее устройство 55 для дальнейшего использования. Подаваемый регулируемым насосом объем жидкости может перепускаться через перепускной клапан 57, так что двигатель 37 не будет передавать на коробку 2 передач никакого крутящего момента. Управление перепускным клапаном 57 может осуществляться электромагнитными средствами или, как показано на чертеже, с помощью гидравлического управления. Показанный пример управления имеет особые преимущества, так как оно может осуществляться вместе с управлением устройством 60 согласно изобретению без дополнительных конструктивных компонентов.
Для настройки управляющего устройства 17 регулирующее устройство 55 связано с устройством 65, с помощью которого распознается положение рычага 53 переключения касательно выбранного передаточного отношения коробки 2 передач. На рычаге 53 переключения установлена далее клавиша 56, с помощью которой оператор машины сообщает регулирующему устройству 55 о своем намерении переключения передачи. В простейшем варианте осуществления регулирующего устройства 55 при приведении в действие клавиши 56 контактный штифт в устройстве 60 переводится управляющим устройством 17 из блокирующей позиции в позицию переключения, и оператор может произвести переключение передачи с небольшим усилием в неподвижном состоянии машины. Посредством одновременной установочной регулировки перепускного клапана 57 переключение передачи может осуществляться также при отклоненном положении рычага 53 переключения. Применяемые в сельскохозяйственных машинах приводы как правило не синхронизированы, поэтому переключение передач оптимально должно производиться только при неподвижном состоянии машины или на ходу на низкой скорости. Для этого на приводном валу колес 38 установлен датчик 67 частоты вращения, который воспринимает скорость движения и передает на регулирующее устройство 55. Таким образом, например, при слишком высокой скорости движения уборочной машины при воздействии оператора на клавишу 56 либо переключение передач может быть запрещено посредством передачи на тягу переключения блокирующего усилия, либо просто посредством сообщения на дисплее о том, что переключение передач не разрешается.
Параметры пружины 8 могут быть заданы такими, чтобы при снижении скорости движения машины, вызванном смещением рукоятки хода, не происходило самопроизвольного переключения передачи. Посредством считывания положения рукоятки хода можно защитить также и тягу переключения от переключения передачи посредством воздействия на нее блокирующего фиксирующего усилия при уменьшении отклонения рукоятки хода для снижения скорости движения. Предусмотрено также воздействие на тягу переключения блокирующего усилия при торможении машины посредством тормоза 61. Для этого регулирующее устройство 55 может считывать положение устройства приведения в действие тормоза, такого как тормозная педаль 41, с помощью переключателя 68 или поворотного датчика. За счет такого комбинированного регулирования гидростатическая приводная установка 35 впервые может быть использована как дополнительный тормоз, что позволит снизить требуемую мощность торможения и уменьшить стоимость тормоза 61.
Передача на тягу 1 переключения блокирующего усилия при повышенной скорости движения машины является главной задачей при регулировании управляющего устройства 17. При понижении скорости ниже определенной величины тормозное воздействие гидростатической приводной установки 35 очень невелико. Кроме того, при близкой к нулевой скорости движения и задействованном тормозе, например, для удерживания машины на уклоне, должна быть обеспечена возможность переключения передачи. За счет учета скорости движения при регулировании управляющего устройства можно обеспечить полностью автоматизированное нагружение тяги переключения фиксирующими усилиями различной величины.
В заключение следует упомянуть, что гидравлическое управляющее устройство 17 может быть выполнено также пневматическим или электромагнитным. Для специалиста в данной области понятно, каким образом можно создать и другие сочетания узлов и элементов в машине для удерживания тяги переключения передач с различными определенными фиксирующими усилиями. Введение электрических средств передачи данных совместно с механическими соединениями с получением дальнейших возможностей управления в описанном устройстве и способе также возможно в пределах сферы действия изобретения.
Формула изобретения
1. Устройство для блокировки переключения многоскоростной коробки передач с по меньшей мере одной тягой (1) переключения, в котором на тягу (1) переключения в заранее заданном ее положении может быть передано усилие для ее фиксации с помощью по меньшей мере одного фиксирующего элемента (3, 24), причем фиксирующий элемент (3, 24) связан с возможностью взаимодействия с установочным элементом (4, 20) таким образом, что установочный элемент (4, 20) может быть установлен посредством управляющего устройства (17) по меньшей мере в две различные позиции относительно фиксирующего элемента (3, 24), при этом установочный элемент выполнен в виде контактного штифта (4) с первым упором (7) и вторым упором (9), и устройство содержит взаимодействующие с контактным штифтом (4) первую пружину (6) и вторую пружину (8), причем пружины (6, 8) установлены относительно контактного штифта (4) во взаимно противоположных направлениях, отличающееся тем, что первая пружина (6) своим первым концом примыкает к фиксирующему элементу (3), а своим вторым противоположным концом опирается на упор (7) контактного штифта (4).
2. Устройство по п.1, отличающееся тем, что установочный элемент имеет возможность установки в две позиции, причем фиксирующий элемент нагружает тягу переключения в первой позиции – позиции переключения – некоторым фиксирующим усилием, а во второй позиции – блокирующей позиции – более высоким фиксирующим усилием.
3. Устройство по п.2, отличающееся тем, что фиксирующий элемент в позиции переключения установочного элемента нагружен пружиной (6) с меньшим фиксирующим усилием, а в блокирующей позиции нагружен повышенным фиксирующим усилием непосредственно подпружиненным установочным элементом.
4. Устройство по п.1, отличающееся тем, что управляющее устройство (17) выполнено гидравлическим.
5. Устройство по одному из пп.1-3, отличающееся тем, что вторая пружина (8) опирается своим первым концом на часть (10) корпуса, а противоположным концом – на второй упор (9) контактного штифта (4).
6. Устройство по одному из пп.1-3, отличающееся тем, что первая и вторая пружины (6, 8) расположены коаксиально контактному штифту (4) и смещены по оси относительно друг друга.
7. Устройство по п.4, отличающееся тем, что контактный штифт (4) в области (11), лежащей в осевом направлении между первой пружиной (6) и второй пружиной (8), связан с управляющим устройством (17) через подвод (13).
8. Устройство по п.7, отличающееся тем, что контактный штифт (4) в торцевой области (50), лежащей противоположно фиксирующему элементу (3), связан с управляющим устройством (17) через подвод (51).
9. Устройство по п.4, отличающееся тем, что управляющее устройство (17) снабжено по меньшей мере одним переключающим клапаном (15) и по меньшей мере одним источником (14) среды под давлением, посредством которых контактный штифт (4) может нагружаться в соответствии с регулированием управляющего устройства (17).
10. Устройство по п.9, отличающееся тем, что посредством управляющего устройства (17) совместно с управлением контактным штифтом (4) может осуществляться управление другими устройствами.
11. Устройство по п.10, отличающееся тем, что указанные другие устройства представляют собой перепускной клапан в гидростатической приводной системе.
12. Устройство по одному из пп.1-4, отличающееся тем, что при регулировании управляющего устройства (17) контактный штифт (4) переводится из своей блокирующей позиции в позицию переключения с более низким фиксирующим усилием.
13. Устройство по одному из пп.8-11, отличающееся тем, что оно выполнено с возможностью регулирования управляющего устройства (17) таким образом, что контактный штифт (4) смещается против действия второй пружины (8).
14. Устройство по одному из пп.1-3, отличающееся тем, что оно выполнено с возможностью регулирования управляющего устройства (17) таким образом, что в блокирующей позиции контактного штифта (4) фиксирующий элемент (3) нагружен дополнительно блокирующим усилием.
15. Устройство по одному из пп.1-4, отличающееся тем, что оно выполнено с возможностью регулирования управляющего устройства (17) с учетом других устройств, оказывающих влияние на скорость движения машины, таких, например, как тормозное устройство машины или гидростатическая приводная установка или их установочные средства.
16. Устройство по п.15, отличающееся тем, что оно выполнено с возможностью регулирования управляющего устройства (17) с учетом положения рукоятки (34) хода.
17. Устройство по п.15, отличающееся тем, что оно выполнено с возможностью регулирования управляющего устройства (17) с учетом положения рычага (53) переключения передач или положения установленной на нем клавиши (56).
18. Устройство по одному из пп.16 и 17, отличающееся тем, что оно выполнено с возможностью регулирования управляющего устройства (17) с учетом положения устройства (54) приведения в действие торможения.
19. Способ управления устройством для блокировки переключения многоскоростной коробки передач, заявленной в пп.17 и 18, отличающийся тем, что установочный элемент (4, 20) переводят из блокирующей позиции в позицию переключения посредством приведения в действие клавиши (56).
20. Способ по п.19, отличающийся тем, что одновременно с переводом установочного элемента (4, 20) в позицию переключения приводят в действие также перепускной клапан (57).
21. Способ по одному из пп.19 и 20, отличающийся тем, что смещение установочного элемента (4, 20) происходит только тогда, когда скорость движения машины снижается ниже определенной заданной величины.
22. Способ по одному из пп.19 и 20, отличающийся тем, что смещение установочного элемента (4, 20) происходит только тогда, когда рукоятка хода находится в своем нейтральном положении.
23. Способ по одному из пп.19 и 20, отличающийся тем, что установочный элемент (4, 20) нагружается блокирующим усилием, когда приводится в действие тормозное устройство.
24. Способ по п.23, отличающийся тем, что установочный элемент (4) нагружается блокирующим усилием только тогда, когда в коробке (2) передач установлена какая-либо или определенная передача.
25. Способ по п.23, отличающийся тем, что установочный элемент (4, 20) нагружается блокирующим усилием только тогда, когда рукоятка хода находится за пределами своего нейтрального положения.
РИСУНКИ
|